Curiosii for ever!: Car repair manuals for everyone.

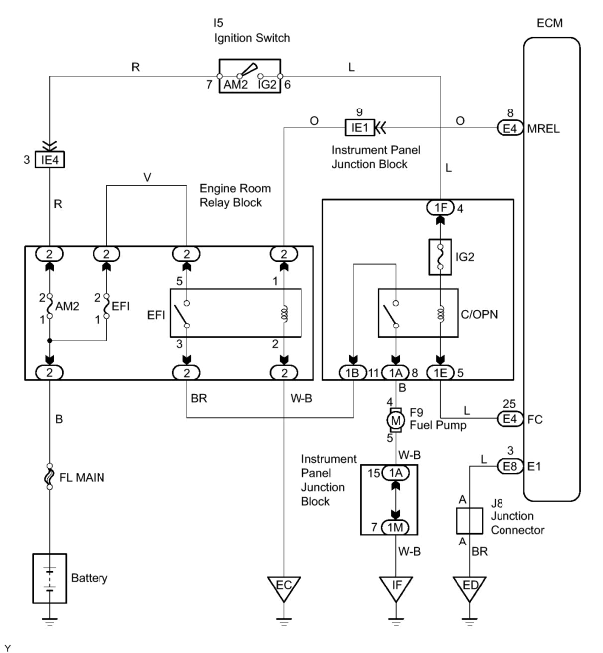
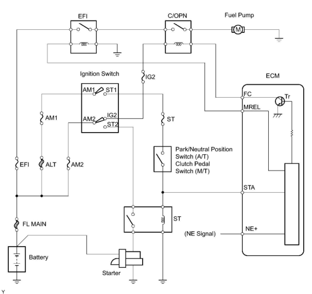
Fuel Pump Control Circuit





2AZ-FE ENGINE CONTROL SYSTEM: SFI SYSTEM: Fuel Pump Control Circuit
- Fuel Pump Control Circuit

DESCRIPTION

When the engine is cranked, a current flows from terminal ST2 of the ignition switch into the starter relay (Marking: ST) coil and a current also flows into terminal STA of the ECM (STA signal).

When the STA and NE signals are received by the ECM, Tr (power transistor) is switched ON, allowing a current to flow into the circuit opening relay coil. When the circuit opening relay (Marking: C/OPN) switches ON, power is supplied to the fuel pump and the fuel pump operates.

While the NE signal is being generated (engine running), the ECM keeps Tr ON, therefore keeping the circuit opening relay ON, so that the fuel pump continues to operate.





WIRING DIAGRAM





INSPECTION PROCEDURE

PROCEDURE

1. PERFORM ACTIVE TEST USING TECHSTREAM (OPERATION OF C/OPN RELAY)

(a) Connect the Techstream to the DLC3.

(b) Turn the ignition switch to the ON position and turn the Techstream on.

(c) Enter the following menus: Powertrain / Engine and ECT / Active Test / Control the Fuel Pump / Speed.

(d) Check whether operating sounds can be heard while operating the relay using the Techstream.

OK:

Operating sounds can be heard from relay.

OK -- INSPECT FUEL PUMP
NG -- Continue to next step.

2. INSPECT ECM POWER SOURCE CIRCUIT

(a) Inspect the ECM Power Source Circuit ECM Power Source Circuit.

NG -- REPAIR OR REPLACE POWER SOURCE CIRCUIT
OK -- Continue to next step.

3. INSPECT C/OPN RELAY

(a) Disconnect the 1A, 1B, 1E and 1F instrument panel junction block connectors.





(b) Measure the resistance according to the value(s) in the table below.

Standard resistance:





(c) Reconnect the instrument panel junction block connectors.

NG -- REPLACE INSTRUMENT PANEL JUNCTION BLOCK ASSEMBLY
OK -- Continue to next step.

4. INSPECT ECM (FC VOLTAGE)

(a) Disconnect the E4 and E8 ECM connectors.





(b) Turn the ignition switch to the ON position.

(c) Measure the voltage according to the value(s) in the table below.

Standard voltage:





(d) Reconnect the ECM connectors.

OK -- REPLACE ECM Removal
NG -- Continue to next step.

5. CHECK WIRE HARNESS (IGNITION SWITCH - C/OPN RELAY)

(a) Disconnect the I5 ignition switch connector.









(b) Disconnect the 1F instrument panel junction block connector.

(c) Measure the resistance according to the value(s) in the table below.

Standard resistance:





(d) Reconnect the ignition switch connector.

(e) Reconnect the instrument panel junction block connector.

NG -- REPAIR OR REPLACE HARNESS OR CONNECTOR
OK -- Continue to next step.

6. CHECK WIRE HARNESS (ECM - C/OPN RELAY)

(a) Disconnect the E4 ECM connector.





(b) Disconnect the 1E instrument panel junction block connector.





(c) Measure the resistance according to the value(s) in the table below.

Standard resistance:





(d) Reconnect the ECM connector.

(e) Reconnect the instrument panel junction block connector.

NG -- REPAIR OR REPLACE HARNESS OR CONNECTOR

OK -- REPLACE ECM Removal

7. INSPECT FUEL PUMP

(a) Inspect the fuel pump Fuel Pump.

NG -- REPLACE FUEL PUMP Removal
OK -- Continue to next step.

8. CHECK WIRE HARNESS (FUEL PUMP - C/OPN RELAY, BODY GROUND)

(a) Disconnect the 1A instrument panel junction block connector.





(b) Disconnect the F9 fuel pump connector.





(c) Measure the resistance according to the value(s) in the table below.

Standard resistance:





(d) Reconnect the instrument panel junction block connector.

(e) Reconnect the fuel pump connector.

NG -- REPAIR OR REPLACE HARNESS OR CONNECTOR

OK -- CHECK AND REPAIR HARNESS AND CONNECTOR (EFI RELAY - C/OPN RELAY)