Curiosii for ever!: Car repair manuals for everyone.

Fuel Injector Circuit








2ZR-FE ENGINE CONTROL SYSTEM: SFI SYSTEM: Fuel Injector Circuit

Fuel Injector Circuit

DESCRIPTION

The fuel injectors are located on the intake manifold. They inject fuel into the cylinders based on the signals from the ECM.

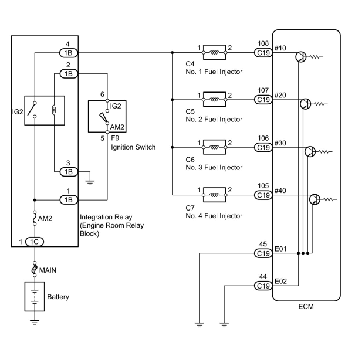
WIRING DIAGRAM





INSPECTION PROCEDURE

PROCEDURE

1. INSPECT FUEL INJECTOR (POWER SOURCE)




(a) Disconnect the fuel injector connectors.
(b) Turn the ignition switch to ON.
(c) Measure the voltage according to the value(s) in the table below.
Standard voltage:





(d) Reconnect the fuel injector connectors.
NG -- CHECK HARNESS AND CONNECTOR (FUEL INJECTOR - INTEGRATION RELAY)
OK -- Continue to next step.
2. INSPECT FUEL INJECTOR (INJECTOR RESISTANCE)




(a) Disconnect the fuel injector connectors.
(b) Measure the resistance according to the value(s) in the table below.
Standard resistance:





(c) Reconnect the fuel injector connectors.
NG -- REPLACE FUEL INJECTOR
OK -- Continue to next step.
3. CHECK HARNESS AND CONNECTOR (FUEL INJECTOR - ECM)




(a) Disconnect the ECM connector.
(b) Disconnect the fuel injector connectors.
(c) Measure the resistance according to the value(s) in the table below.
Standard resistance (Check for open):






Standard resistance (Check for short):





(d) Reconnect the fuel injector connectors.
(e) Reconnect the ECM connector.
NG -- REPAIR OR REPLACE HARNESS OR CONNECTOR
OK -- Continue to next step.
4. CHECK HARNESS AND CONNECTOR (ECM - BODY GROUND)




(a) Disconnect the ECM connector.
(b) Measure the resistance according to the value(s) in the table below.
Standard resistance (Check for open):





(c) Reconnect the ECM connector.
NG -- REPAIR OR REPLACE HARNESS OR CONNECTOR
OK -- Continue to next step.
5. INSPECT FUEL INJECTOR (INJECTION AND VOLUME)
(a) Check the fuel injector injection and volume Testing and Inspection.
NG -- REPLACE FUEL INJECTOR
OK -- PROCEED TO NEXT SUSPECTED AREA SHOWN IN PROBLEM SYMPTOMS TABLE
6. CHECK HARNESS AND CONNECTOR (FUEL INJECTOR - INTEGRATION RELAY)




(a) Disconnect the fuel injector connectors.
(b) Remove the integration relay from the engine room relay block.
(c) Measure the resistance according to the value(s) in the table below.
Standard resistance (Check for open):






Standard resistance (Check for short):





(d) Reconnect the fuel injector connectors.
(e) Reinstall the integration relay.
NG -- REPAIR OR REPLACE HARNESS OR CONNECTOR
OK -- REPAIR OR REPLACE ECM POWER SOURCE CIRCUIT