Curiosii for ever!: Car repair manuals for everyone.

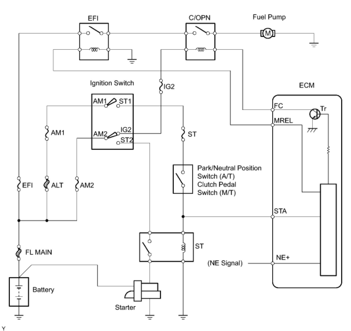
Fuel Pump Control Circuit








2AZ-FE ENGINE CONTROL SYSTEM: SFI SYSTEM: Fuel Pump Control Circuit

Fuel Pump Control Circuit

DESCRIPTION

When the engine is cranked, a current flows from terminal ST2 of the ignition switch into the starter relay (Marking: ST) coil and a current also flows into terminal STA of the ECM (STA signal).
When the STA and NE signals are received by the ECM, Tr (power transistor) is switched ON, allowing a current to flow into the circuit opening relay coil. The circuit opening relay (Marking: C/OPN) switches ON, power is supplied to the fuel pump and the fuel pump operates.
While the NE signal is being generated (engine running), the ECM keeps Tr ON, therefore keeping the circuit opening relay ON, so that the fuel pump continues to operate.





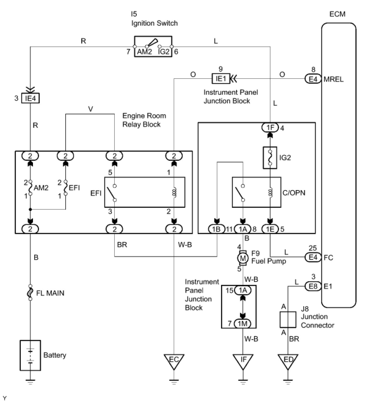
WIRING DIAGRAM





INSPECTION PROCEDURE

PROCEDURE

1. PERFORM ACTIVE TEST USING INTELLIGENT TESTER (OPERATION OF CIRCUIT OPENING RELAY)
(a) Connect the intelligent tester to the DLC3.
(b) Turn the ignition switch to the ON position and turn the tester on.
(c) Enter the following menus: DIAGNOSIS / ENHANCED OBD II / ACTIVE TEST / FUEL PUMP/SPD.
(d) Check whether operating sounds can be heard while operating the relay using the tester.
OK:
Operating sounds can be heard from relay.
OK -- INSPECT FUEL PUMP
NG -- Continue to next step.
2. INSPECT ECM POWER SOURCE CIRCUIT
NG -- REPAIR OR REPLACE POWER SOURCE CIRCUIT
OK -- Continue to next step.
3. INSPECT CIRCUIT OPENING RELAY (C/OPN)





(a) Disconnect the 1A, 1B, 1D and 1E instrument panel junction block connectors.
(b) Measure the resistance according to the value(s) in the table below.
Standard resistance:






NG -- REPLACE INSTRUMENT PANEL JUNCTION BLOCK ASSEMBLY
OK -- Continue to next step.
4. INSPECT ECM (FC VOLTAGE)





(a) Disconnect the E4 and E8 connectors.
(b) Turn the ignition switch to the ON position.
(c) Measure the voltage according to the value(s) in the table below.
Standard voltage:






OK -- REPLACE ECM
NG -- Continue to next step.
5. CHECK WIRE HARNESS (IGNITION SWITCH - CIRCUIT OPENING RELAY (C/OPN))





(a) Disconnect the I5 ignition switch connector.





(b) Disconnect the 1F instrument panel junction block connector.
(c) Measure the resistance according to the value(s) in the table below.
Standard resistance:






NG -- REPAIR OR REPLACE HARNESS OR CONNECTOR
OK -- Continue to next step.
6. CHECK WIRE HARNESS (ECM - CIRCUIT OPENING RELAY)





(a) Disconnect the E4 ECM connector.





(b) Disconnect the 1E instrument panel junction block connector.
(c) Measure the resistance according to the value(s) in the table below.
Standard resistance:






NG -- REPAIR OR REPLACE HARNESS OR CONNECTOR
OK -- REPLACE ECM
7. INSPECT FUEL PUMP
(a) Inspect the fuel pump Fuel Pump.
NG -- REPLACE FUEL PUMP
OK -- Continue to next step.
8. CHECK WIRE HARNESS (FUEL PUMP - CIRCUIT OPENING RELAY (C/OPN), BODY GROUND)





(a) Disconnect the 1A instrument panel junction block connector.





(b) Disconnect the F9 fuel pump connector.
(c) Measure the resistance according to the value(s) in the table below.
Standard resistance:






NG -- REPAIR OR REPLACE HARNESS OR CONNECTOR
OK -- CHECK AND REPAIR HARNESS AND CONNECTOR (EFI RELAY - CIRCUIT OPENING RELAY)