Curiosii for ever!: Car repair manuals for everyone.

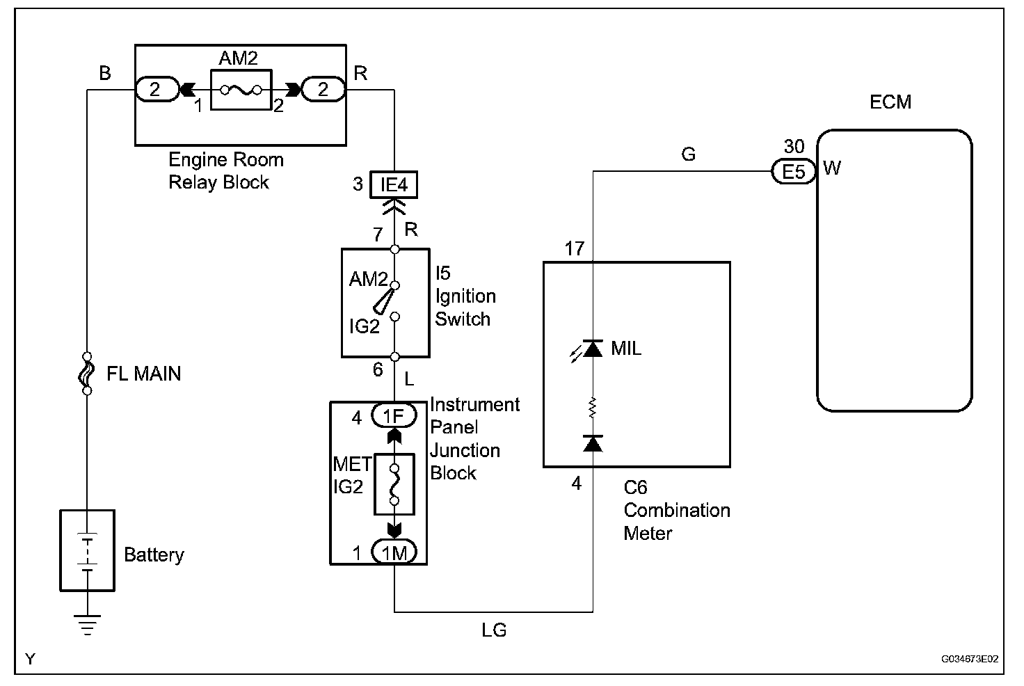
MIL Circuit

MIL Circuit

DESCRIPTION
The Malfunction Indicator Lamp (MIL) is used to indicate vehicle malfunction detected by the ECM. By turning the ignition switch to the ON position, power is supplied to the MIL circuit, and the ECM provides the circuit ground which illuminates the MIL.

The MIL operation can be checked visually. When the ignition switch is first turned to the ON position, the MIL should be illuminated and should then turn off. If the MIL remains illuminated or is not illuminated, conduct the following troubleshooting procedure using the intelligent tester.

Wiring Diagram:






Step 1:




Step 1(Continued)-5:




Step 5(Continued)-6:




INSPECTION PROCEDURE