Curiosii for ever!: Car repair manuals for everyone.

Only Wireless Control Function Is Inoperative

Only Wireless Control Function is Inoperative

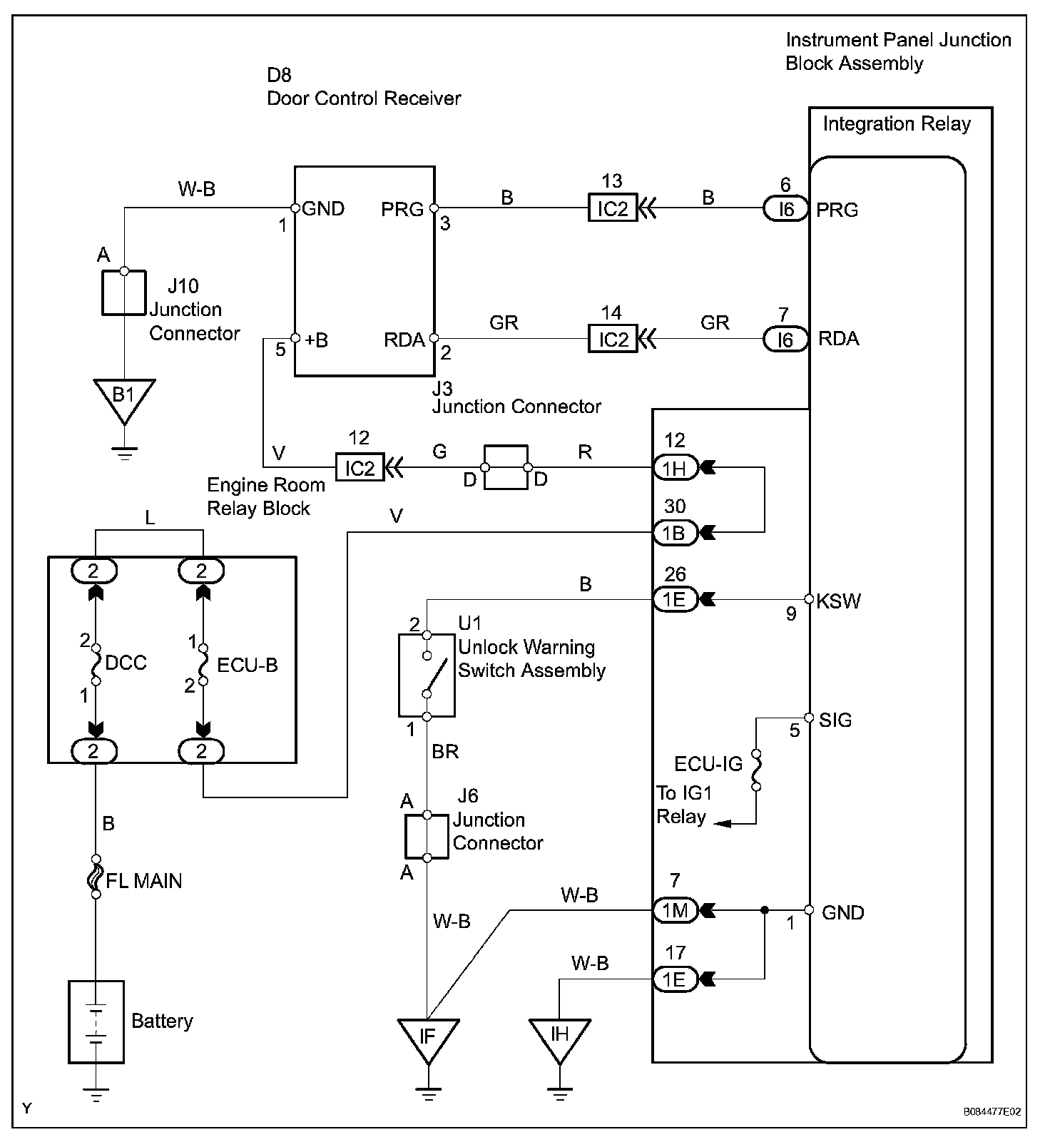
SYSTEM DESCRIPTION
The door control receiver receives signals from the transmitter and sends these signals to the integration relay. The integration relay then controls all the doors by sending LOCK / UNLOCK signals to each door lock actuator.

Wiring Diagram:





INSPECTION PROCEDURE

Step 1-4:




Step 4(Continued)-6:




Step 7-8:




Step 8(Continued)-11:




Step 11(Continued)-13:




Step 13(Continued)-15:




Step 15(Continued)-17:




Step 17(Continued):