Curiosii for ever!
: Car repair manuals for everyone.
Home
>>
Scion
>>
2006
>>
xA L4-1.5L (1NZ-FE)
>>
Repair and Diagnosis
>>
Power and Ground Distribution
>>
Fuse Block
>>
Locations
Fuse Block: Locations
Engine Room R/B:
Fusible Link Block:
ABS R/B:
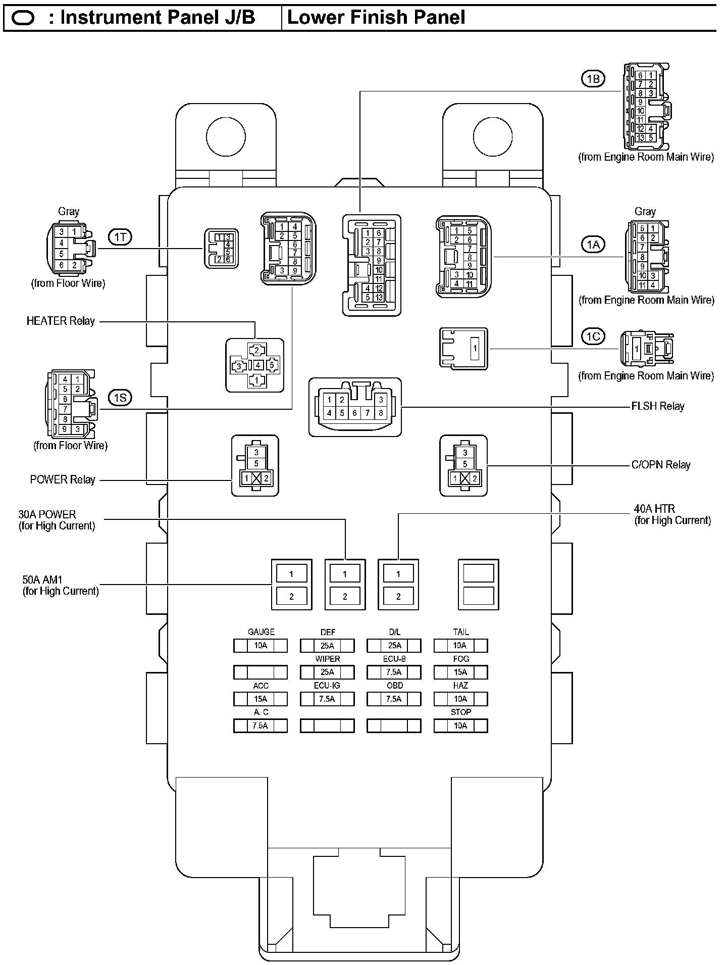
Instrument Panel J/B - Lower Finish Panel:
Details
Engine Compartment:
Instrument Panel:
Locations