Curiosii for ever!: Car repair manuals for everyone.

Only Wireless Control Function Is Inoperative

Only Wireless Control Function is Inoperative

SYSTEM DESCRIPTION

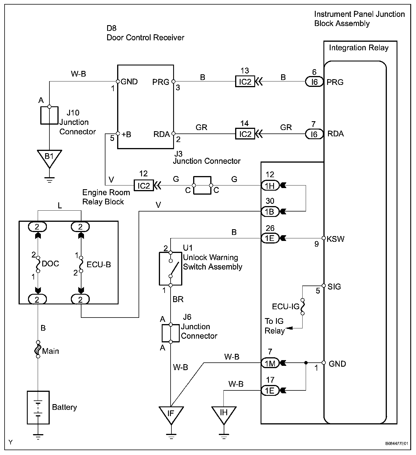
The door control receiver receives signals from the transmitter and sends these signals to the integration relay. The integration relay then controls all the doors by sending LOCK / UNLOCK signals to each door lock actuator.

Wiring Diagram:






Step 1-4:




Step 4(continued)-6:




Step 7-8:




Step 8(continued)-11:




Step 12-13:




Step 13(continued)-15:




Step 15(continued)-17:




INSPECTION PROCEDURE