Curiosii for ever!
: Car repair manuals for everyone.
Home
>>
Scion
>>
2004
>>
xA L4-1.5L (1NZ-FE)
>>
Repair and Diagnosis
>>
Powertrain Management
>>
Emission Control Systems
>>
Locations
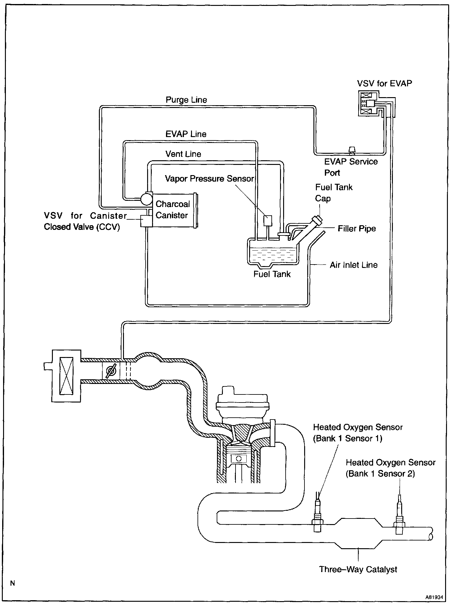
Emission Control Systems: Locations
Emission Control System:
Emission Control System: