Curiosii for ever!
: Car repair manuals for everyone.
Home
>>
Saturn
>>
1999
>>
SC2 L4-1.9L DOHC VIN 7
>>
Repair and Diagnosis
>>
Powertrain Management
>>
Diagrams
>>
Electrical Diagrams
>>
Engine Controls
>>
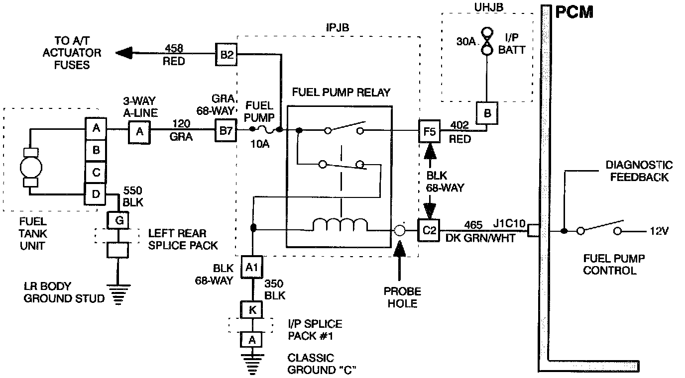
Device Controls
Device Controls
Wiring Diagram: