Curiosii for ever!: Car repair manuals for everyone.

Delayed Blower Motor Control Module Installation

IMPORTANT:
Before proceeding with the installation of the delayed blower motor control module, make sure the customer is fully aware of its function and operation.





The parts are required to install the delayed blower motor control module shown.

IMPORTANT:
On SL Sedans and SCi Coupes, check the underhood junction block (UHJB) for a 30A power convenience (PWR CONVCE) fuse. If there is no 30A power convenience fuse, the underhood junction block must be replaced with a new underhood junction block P/N 21023711 for 1996 vehicles or P/N 21021982 for 1997 vehicles. If there is a 30A power convenience fuse, the underhood junction block does not need to be replaced.





CAUTION:
WHEN PERFORMING SERVICE ON OR AROUND SIR COMPONENTS OR SIR WIRING, FOLLOW THE CAUTIONS AND PROCEDURES IN THE APPROPRIATE YEAR SIR SERVICE MANUAL TO TEMPORARILY DISABLE THE SIR SYSTEM. FAILURE TO FOLLOW THE DISABLE PROCEDURES COULD RESULT IN POSSIBLE AIR BAG DEPLOYMENT, PERSONAL INJURY OR OTHERWISE UNNEEDED SIR SYSTEM REPAIRS.

1. Disable the SIR system. (Refer to "Disabling the SIR Systemt9 in the 1996 or 1997 "SIR Service Manual," depending on model year of vehicle.)

2. Record radio preset stations and disconnect negative battery cable.

3. Remove right and left console extension assemblies.





4. Remove HVAC module lower trim panel.





5. From passenger side of vehicle, wipe clean top center surface of heater duct.

6. Remove hook side of hook and loop retainer that is attached to delayed blower motor control module.

7. Peel backing off of hook side of hook and loop retainer and apply to top center of heater duct between two structure ribs. Press firmly to seat.

8. Install edge clip on electrical connector of delayed blower motor control module.

9. Using electrical tape, solid wrap delayed blower motor control module pigtail harness from electrical connector edge to delayed blower motor control module.





10. From driver's side of vehicle:

10.1 Insert delayed blower motor control module, with pigtail harness end first and hook and loop retainer down, into cavity above forward end of heater duct.

10.2 Slide delayed blower motor control module in until rear edge is flush with heater duct edge on driver's side of vehicle.

10.3 Press down on blower motor control module to engage hook and loop retainer. (Delayed blower motor control module should fit securely if engagement of hook and loop retainer has been achieved.)





11. From passenger's side of vehicle:

11.1 Route delayed blower motor control module pigtail harness between forward edge of heater duct and carpet.

11.2 Attach delayed blower motor control module pigtail harness connector to the lower forward edge of the heater duct. Place clip as far forward as possible.





12. Using black electrical tape, solid wrap 381 mm (15 in.) of the delayed blower motor control module jumper harness, starting at electrical connector end.

13. Connect delayed blower motor control module jumper harness with delayed blower motor control module pigtail at heater duct.

14. Route delayed blower motor control module jumper harness under front heater duct, forward of rear heater duct (if equipped), to the I/P wiring harness on the driver's side of the vehicle.





NOTICE:
To prevent any possibility of a short circuit, replace any tape that is pushed back or removed from any wiring harness that is moved.

15. Disconnect black I/P harness connector and pull into driver's side footwell.

IMPORTANT:
For information on splicing wires, refer to "Wire Splicing" instructions in this bulletin.








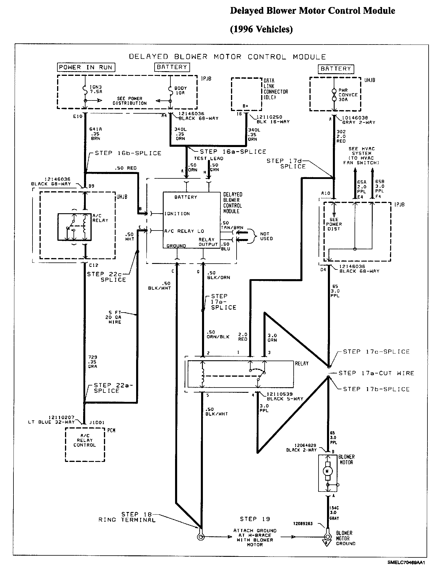
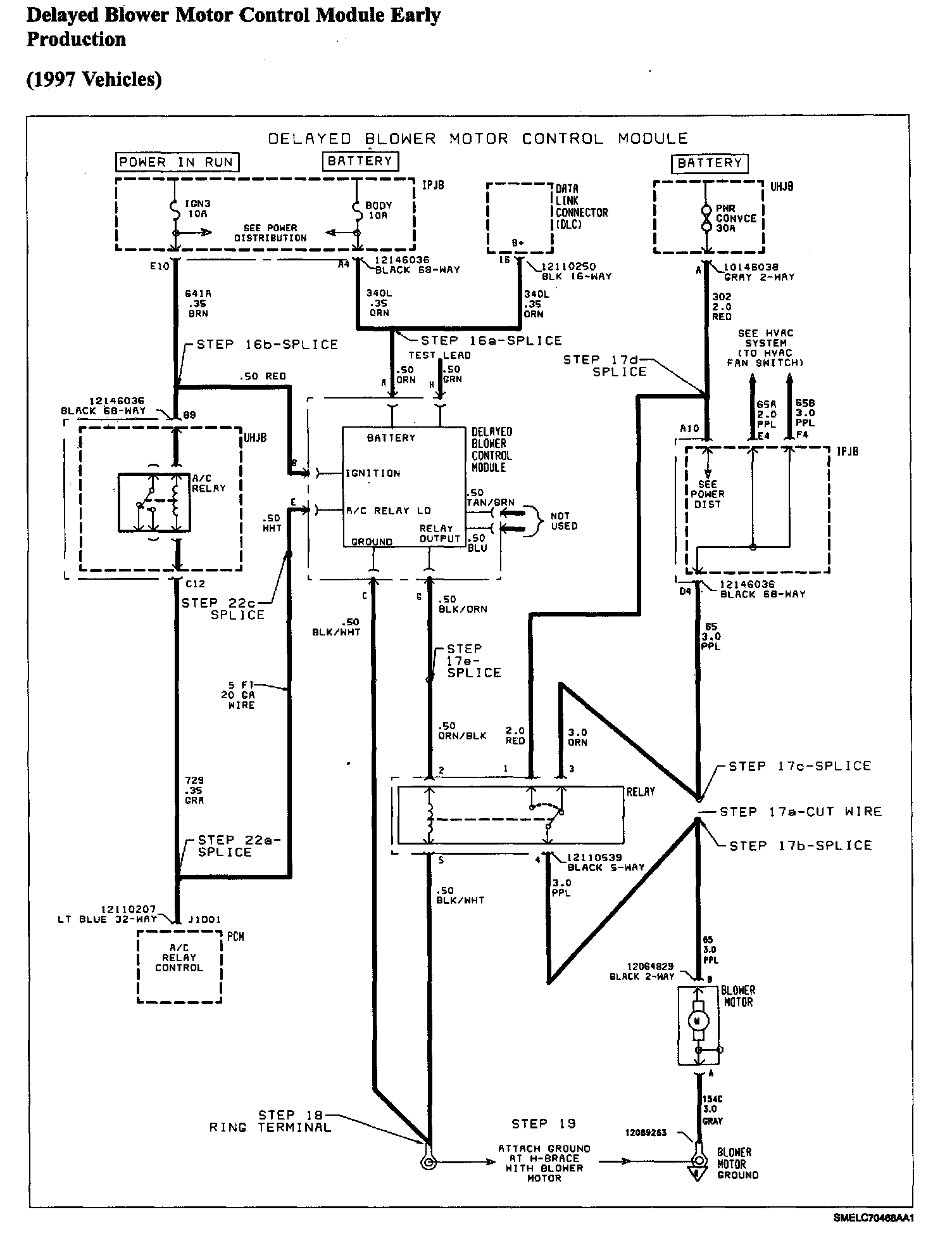
16. Make the following splices (refer to electrical wiring schematics):

16.1 At terminal A4 of instrument panel junction block (IPJB) black 68-way connector, splice ORN wire from delayed blower motor control module into ORN wire (circuit 340L-battery feed) from 68-way connector.

16.2 At terminal E10 of black 68-way connector, splice RED wire from delayed blower motor control module into BRN wire (circuit 641 A-ignition) from 68-way connector.

IMPORTANT:
High-blower relay kit is not included with delayed blower motor control module.

17. Install high-blower relay kit (P/N 12167634) as follows:

17.1 At terminal D4 of IPJB black 68-way connector, locate PPL wire (circuit 65-blower motor), and cut wire 51 mm (2 in.) from 68-way connector.

17.2 Splice PPL wire from high-blower relay to length of PPL wire (circuit 65) that goes to I/P harness.

17.3 Splice ORN wire from high-blower relay to length of PPL wire (circuit 65) that goes to IPJB 68-way connector.

17.4 At terminal A10 of IPJB black 68-way connector, splice RED wire from high-blower relay into RED wire (circuit 302-power convenience feed) from 68-way connector.

17.5 Splice ORN/BLK wire from high-blower relay to BLK/ORN wire from delayed blower motor control module.

18. Attach ring terminal lead kit (P/N 12112245) to BLK/WHT wire from delayed blower motor control module and BLK/WHT wire from high-blower relay. Crimp both BLK/WHT wires together before attaching ring terminal lead kit.





19. Attach ring terminal on the BLK/WHT wires from delayed blower motor control module and high-blower relay to ground location at H-brace. Make sure that new ring terminal is on top of existing ring terminal.

Torque:

Ring Terminal-to-Ground: 2.2 N.m (20 in-lbs)





20. Position high-blower relay rearward in car so as to prevent any rattles, and tape to harness.

21. Disconnect PCM Lt. Blue 32-way connector.

22. Using a 1.5 m (5 ft.) length of .50 sq.mm (20 gage) wire:

22.1 At terminal J1D01 of PCM Lt. blue 32-way connector, splice one end wire to GRA wire (circuit 729-A/C relay control).





22.2 Route wire to the IPJB as follows (using electrical tape, spot tape wire to harnesses approximately every 51-76 mm (2-3 in.):

a. Tape wire to PCM branch of I/P harness.

b. Follow harness up to I/P splice packs, forward of PCM.

c. From top of I/P, route wire along I/P harness, following the main branch across, forward of beam, and then down to IPJB. Route wire to the left of cruise control connector.

22.3 Splice wire to WHT wire from delayed blower motor control module.

23. The BLU and TAN/ORN wires from the delayed blower motor control module are unused. Tape ends of BLU and TAN/ORN wires and tape back to jumper harness of delayed blower motor control module. The delayed blower motor control module ORN wire is used for testing.

24. Attach top half of "Notice" label provided in kit to blower motor cover. Attach bottom half of "Notice" label to inside of right side console extension assembly.

25. Connect black I/P harness connector. For SL Sedans and SCi Coupes without a 30A power convenience (PWR CONVCE) fuse, perform the following procedures to replace the underhood junction block (UHJB). For all other vehicles, proceed to step 46.





26. Remove the battery hold-down retaining nut and screw, and lift off bracket assembly.

CAUTION:
DO NOT TIP BATTERY OVER A 45 DEGREE ANGLE OR ACID COULD SPILL.

27. Lift the battery out of the vehicle, and place in a safe location.





28. Remove air cleaner resonator retainer.

29. Remove air cleaner resonator.

30. Remove air cleaner assembly bolts and rotate upper half of air cleaner assembly toward rear of engine compartment.

31. Remove top cover from UHJB.

32. Remove battery positive cable bolt from UHJB and remove battery positive cable.

33. Remove bolts from UHJB.

34. Roll UHJB over and remove UHJB shield to gain access to UHJB connectors.

35. Remove connectors from UHJB.

36. Position new UHJB P/N 21023711 for 1996 vehicles or P/N 21021982 for 1997 vehicles) inside engine compartment.

37. Install electrical connectors to UHJB.

38. Install shield to bottom of UHJB.

39. Position UHJB with the top facing up and install UHJB bolts.

Torque:

UHJB Mounting Bolts: 9 N.m (81 in.lbs)

40. Position battery positive cable to UHJB and install bolt.

Torque:

Positive Battery Cable-to-UHJB

Bolt: 4 N.m (44 in-lbs)

41. Install UHJB top cover.

42. Rotate air cleaner assembly back into position and install air cleaner assembly bolts.

Torque:
Air Cleaner Assembly Bolts: 10 N.m (89 in.lbs)

43. Install air cleaner resonator and push in air cleaner resonator retainer.

44. Make sure battery tray is clean.

45. Install battery into the battery tray. Make sure that the battery terminals do not short against any metal during installation.

46. Connect negative battery cable.

Torque:

Battery Cable: 17 N.m (13 ft.lbs)

47. Proceed to "Testing the Delayed Blower Motor Control Module" and verify operation. After operation is verified, proceed to next step.





IMPORTANT:
Do not install parts that have been removed, except for black I/P harness and gray body harness connectors, until correct operation of the delayed blower motor control module has been verified.

48. Install HVAC module lower trim panel.





49. Install right and left console extension assemblies.

50. Enable the SIR system. (Refer to "Enabling the SIR System" in the 1996 or 1997 "SIR Service Manual," depending on vehicle year.)

51. Set radio station presets.

52. Clear any SIR diagnostic trouble codes that may have set during delayed blower motor control module testing. (Refer to the 1996 or 1997 "SIR Service Manual," depending on vehicle year.)