Wiper Control Module: Testing and Inspection
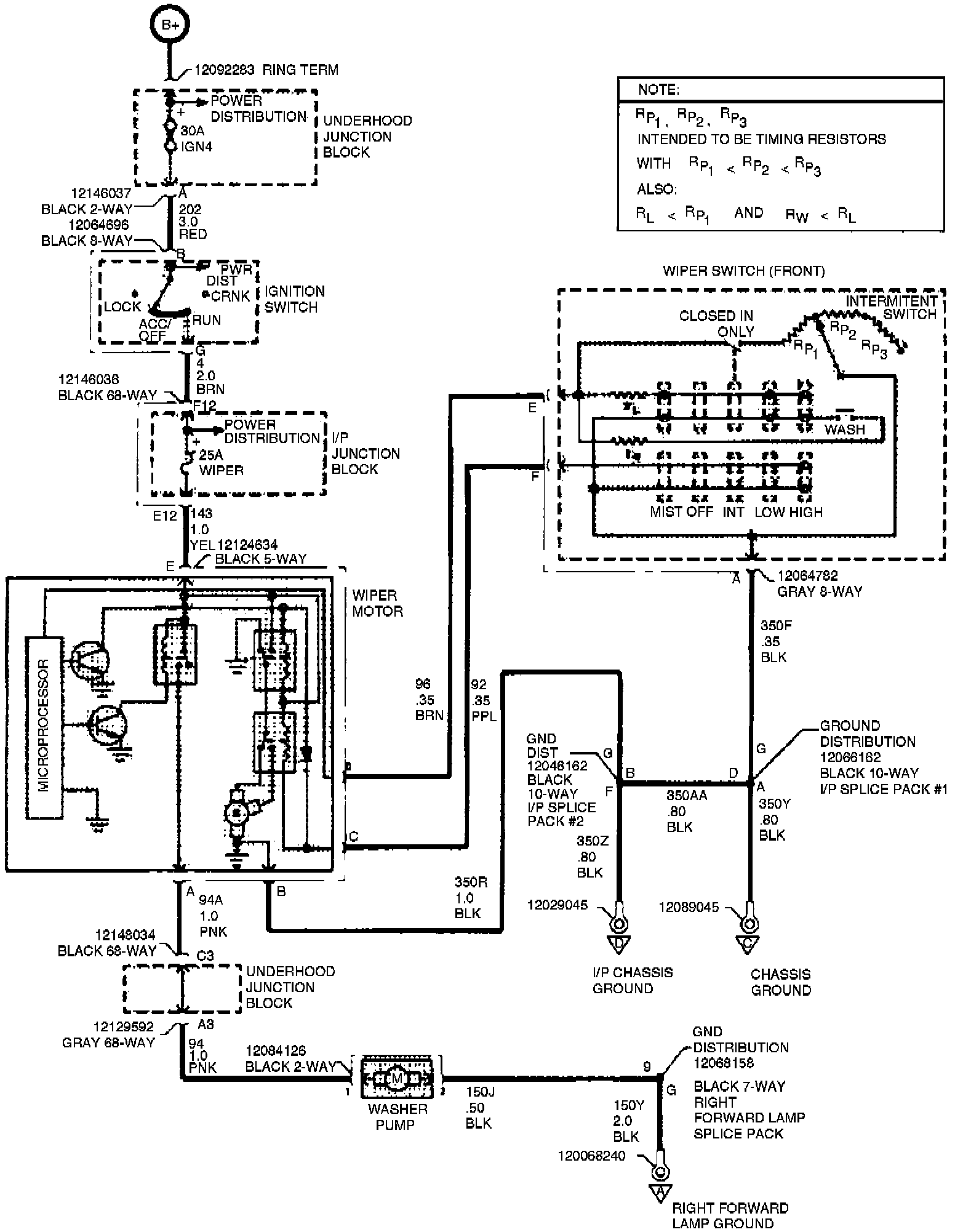
1. Check the circuits, connectors and terminals that are attached to the wiper terminal, Fig. 2. .
2. Test wiper module in vehicle. It must be connected to the windshield wiper switch to work properly.
3. Wiper module and motor are serviced as an assembly. Repair is by replacement only.
4. Check terminals and connections for damage and corrosion.