Curiosii for ever!: Car repair manuals for everyone.

Delayed Blower Motor Control Module Installation

DELAYED BLOWER MOTOR CONTROL MODULE INSTALLATION

IMPORTANT:
Before proceeding with the installation of the delayed blower motor control module, make sure the customer is fully aware of its function and operation.





The parts shown are required to install the delayed blower motor control module.

CAUTION:
WHEN PERFORMING SERVICE ON OR AROUND SIR COMPONENTS OR SIR WIRING, FOLLOW THE CAUTIONS AND PROCEDURES IN THE APPROPRIATE YEAR SIR SERVICE MANUAL TO TEMPORARILY DISABLE THE SIR SYSTEM. FAILURE TO FOLLOW THE DISABLE PROCEDURES COULD RESULT IN POSSIBLE AIR BAG DEPLOYMENT, PERSONAL INJURY OR OTHERWISE UNNEEDED SIR SYSTEM REPAIRS.





1. On vehicles equipped with supplemental inflatable restraints, disable the SIR system. (Refer to "Disabling the SIR System" in the "1991-1994 SIR Service Manual.")

2. Record radio preset stations and disconnect negative battery cable.

3. Remove I/P upper trim panel screw caps by carefully prying with a small flat head screwdriver.





4. Remove I/P upper trim panel screws.

5. Lift I/P upper trim panel to disengage clips at rear edge.

6. Pull I/P upper trim panel rearward out of clips at the bottom of windshield and remove I/P upper trim panel and insulator.





7. Remove right and left console extension assemblies.





8. From passenger side of vehicle, wipe clean top center surface of heater duct.

9. Remove hook side of hook and loop retainer that is attached to delayed blower motor control module.

10. Peel backing off of hook side of hook and loop retainer and apply to top center of heater duct between two structure ribs. Press firmly to seat.

11. Install edge clip on electrical connector of delayed blower motor control module.

12. Using electrical tape, solid wrap delayed blower motor control module pigtail harness from electrical connector edge to delayed blower motor control module.





13. From driver's side of vehicle:

13.1 Insert delayed blower motor control module, with pigtail harness end first and hook and loop retainer down, into cavity above forward end of heater duct.

13.2 Slide delayed blower motor control module in until rear edge is flush with heater duct edge on driver's side of vehicle.

13.3 Press down on blower motor control module to engage hook and loop retainer. (Delayed blower motor control module should fit securely if engagement of hook and loop retainer has been achieved.)





14. From passenger's side of vehicle:

14.1 Route delayed blower motor control module pigtail harness between forward edge of heater duct and carpet.

14.2 Attach delayed blower motor control module pigtail harness connector to the lower forward edge of the heater duct. Place clip as far forward as possible.





15. Using black electrical tape, solid wrap 381 mm (15 in.) of the delayed blower motor control module jumper harness, starting at electrical connector end.

16. Connect delayed blower motor control module jumper harness with delayed blower motor control module pigtail at heater duct.

17. Route delayed blower motor control module jumper harness under front heater duct, forward of rear heater duct (if equipped), to the I/P wiring harness on the driver's side of the vehicle.





18. Remove radio. Refer to "Radio" removal procedure in the "Instrument Panel and Console" section of the "1991 - 1994 Body/Collision Service Manual.")

19. Remove console. (Refer to "Console" removal procedure in the "Instrument Panel and Console" section of the "1991 - 1994 Body/Collision Service Manual.")

20. Disconnect instrument panel junction block (IPJB) black 46-way connector and pull it rearward through H-brace and towards driver's side of vehicle.

NOTICE:
To prevent any possibility of a short circuit, replace any tape that is pushed back or removed from any wiring harness that is moved.

21. Route delayed blower motor control module's jumper harness rearward through H-brace.

IMPORTANT:
For information on splicing wires, refer to "Wire Splicing" instructions in this bulletin.





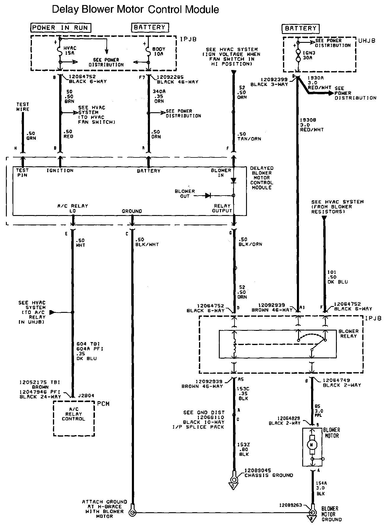
22. Make the following splices (refer to electrical wiring schematic shown).

22.1 At terminal F7 of IPJB black 46-way connector, splice ORN wire from delayed blower motor control module into ORN wire (circuit 340A-battery feed) from 46-way connector.

22.2 At terminal B of IPJB black 6-way connector, splice RED wire from delayed blower motor control module into BRN wire (circuit 50-ignition) from 6-way connector.

22.3 At terminal D of IPJB black 6-way connector, locate ORN wire (circuit 52-HVAC blower control switch), and cut wire 51 mm (2 in.) from 6-way connector, then:

^ Splice BLK/ORN wire from delayed blower motor control module to length of ORN wire (circuit 52) that goes to black IPJB 6-way connector.

^ Splice TAN/ORN wire from delayed blower motor control module to length of ORN wire (circuit 52) that goes to HVAC blower control switch





23. Attach ring terminal lead kit (P/N 12112245) to BLK/WHT wire from delayed blower motor control module.

24. Attach ring terminal on the BLK/WHT wire from delayed blower motor control module to ground location at H-brace. Make sure that new ring terminal is on top of existing ring terminal.

Torque:

Ring Terminal-to-Ground: 2.2 N.m (20 in-lbs)





25. Using a 1.5 m (5 ft.) length of .50 mm2 (20 gage wire):

IMPORTANT:
PCM 24-way connector is black for 1991 - 1992 DOHC and brown for SOHC, for 1993 and 1994 connector is Lt. blue for DOHC and pink for SOHC.

25.1 At terminal J2B04 of PCM 24-way connector, splice one end of wire to DK BLU wire (circuit 604 [SOHC), 604A [DOHC]-A/C relay control).

25.2 Route wire to the IPJB as follows (using electrical tape, spot tape wire to harnesses approximately every 51-77 mm (2-3 in.):

a. Tape wire to DLC connector harness branch.

b. From top of I/P, route wire between I/P harness splice packs and I/P harness channel.

c. Route through conduit on I/P harness at left side bracket of HVAC module.

d. Reaching through radio opening, pull wire rearward, and spot tape to radio harness.

e. Route wire downward, forward of I/P carrier radio support bracket.

f. Follow HVAC module harness branch downward, then rearward to IPJB connector.

25.3 Splice wire to WHT wire from delayed blower motor control module and spot tape to HVAC module harness.

26. The BLU wire from the delayed blower motor control module is unused. Tape end of BLU wire and tape back to jumper harness of delayed blower motor control module. The delayed blower motor control module GRN wire is used for testing.

27. Attach top half of "Notice" label provided in kit to blower motor cover. Attach bottom half of "Notice" label to inside of right side console extension assembly.

28. Connect IPJB black 46-way connector to IPJB.

Torque:

IPJB Connector to IPJB: 6.5 N.m (58 in-lbs)

29. Connect negative battery cable.

Torque:

Battery Cable: 17 N.m (13 ft4bs)

IMPORTANT:
Do not install parts that have been removed, except for black 46-way connector, until correct operation of the delayed blower motor control module has been verified.

30. Proceed to "Testing the Delayed Blower Motor Control Module" and verify operation. After operation is verified, proceed to next step.

31. Disconnect negative battery cable.

32. Install console. (Refer to "Console" installation procedure in the "Instrument Panel and Console" section of the "1991 - 1994 Body/Collision Service Manual.")

33. Install radio. (Refer to "Radio" installation procedure in the "Instrument Panel and Console" section of the "1991 - 1994 Body/Collision Service Manual.")





34. Insert I/P upper trim panel by inserting into clips at windshield and snapping rear of I/P upper trim panel into position.





IMPORTANT:
For 1992 - 1994 vehicles, the I/P upper trim panel screw caps are interchangeable.

35. Install I/P upper trim panel screws and I/P upper trim panel screw caps.

36. On vehicles equipped with supplemental inflatable restraints, enable the SIR system. (Refer to "Enabling the SIR System" in the "1991 - 1994 SIR Service Manual.")

37. Connect negative battery cable.

Torque:

Battery Cable: 17 N.m (13 ft-lbs)

38. On vehicles equipped with supplemental inflatable restraints, clear any SIR diagnostic-trouble codes that may have set during delayed blower motor control module testing. (Refer to the "1991 - 1994 SIR Service Manual.")

39. Set radio station presets.