Curiosii for ever!
: Car repair manuals for everyone.
Home
>>
Saab
>>
2008
>>
9-3 (9440) V6-2.8L Turbo
>>
Repair and Diagnosis
>>
Diagrams
>>
Electrical Diagrams
>>
Automatic Transmission/Transaxle
>>
System Diagram
>>
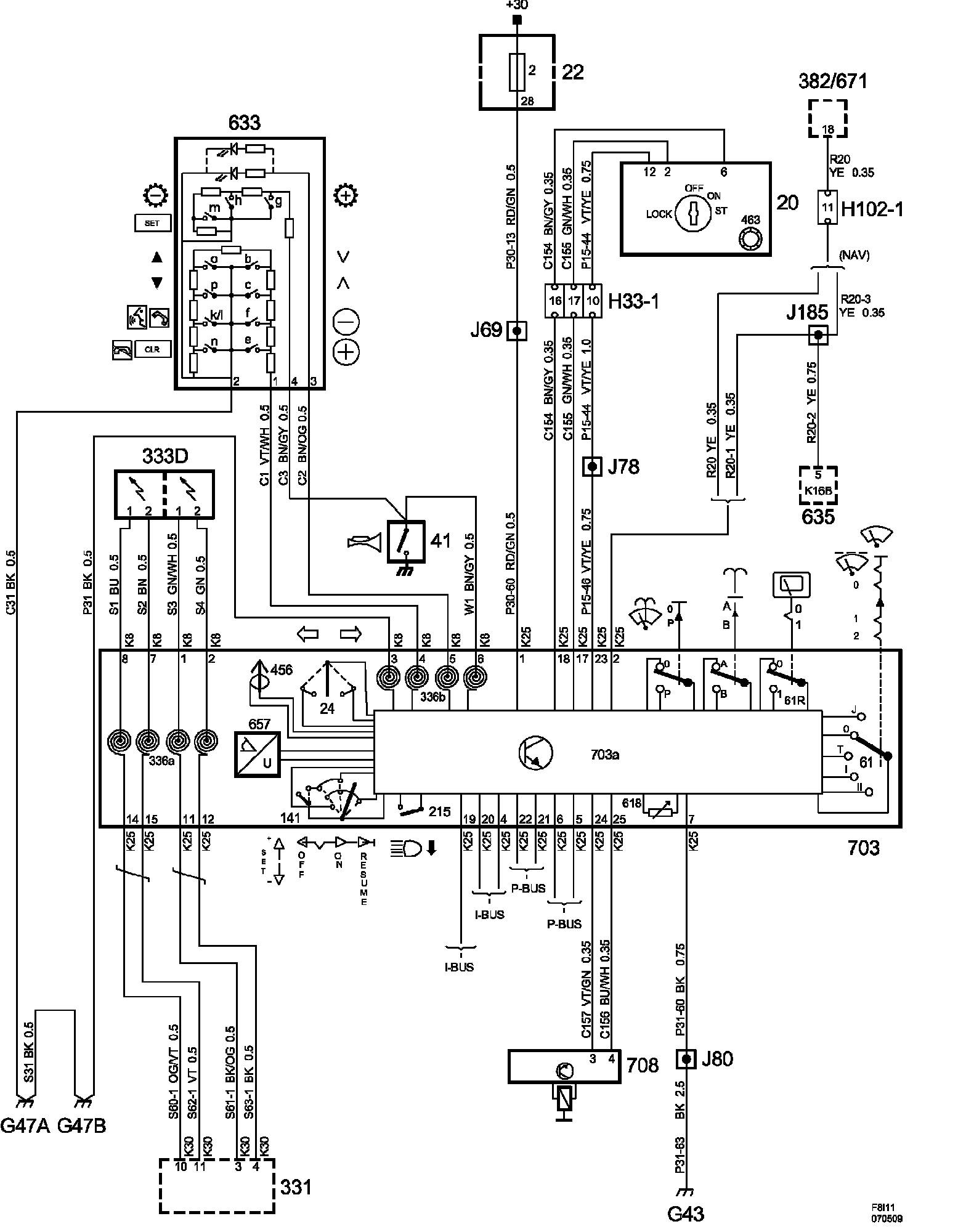
Column Integration Module
Column Integration Module
Column integration module
Column integration module:
List of components
List of components (Part 1):
List of components (Part 2):
List of components (Part 3):
List of components (Part 4):
List of components (Part 5):