Curiosii for ever!: Car repair manuals for everyone.

Airbag Control Module



Airbag Control Module (331)

Location
Airbag control module (331).





Main function
The control module monitors and controls all components included in the system. In the event of a collision, the control module activates the necessary circuits if the conditions are met.

Type
The control module contains two accelerometers. The primary accelerometer (1) measures acceleration and deceleration forces longitudinally and laterally. The secondary (1) accelerometer measures longitudinal acceleration and deceleration forces only.





The control module is equipped with a built-in backup power source which provides voltage for 150 ms after the normal power supply has been disconnected.

The function has three capacitors which maintain system voltage level and allow for front airbag deployment during the 150 ms interval. The side impact sensors are then disabled in order to save energy. During the time interval, bus communication occurs continuously.

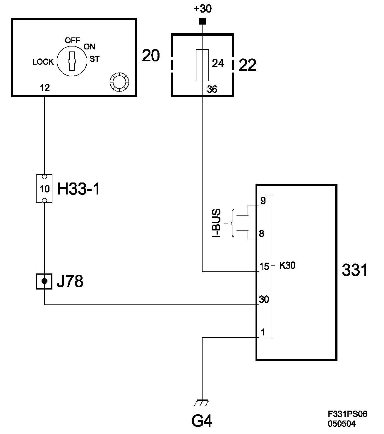
Power supply, ground and bus communication








Wiring diagram, power supply.