Curiosii for ever!: Car repair manuals for everyone.

Air Flow Meter/Sensor: Description and Operation



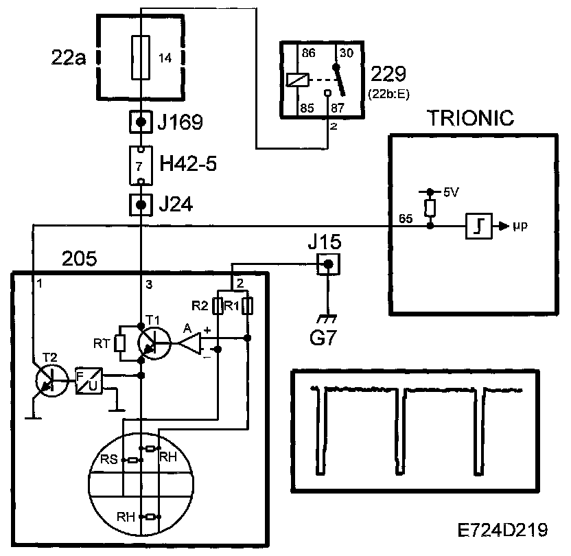
Mass Air Flow Sensor







The mass air flow sensor contains two PTC resistors (RH), connected in parallel and situated in the airstream. They are electrically heated to 220 degree C above the air temperature.

Air temperature is measured with a special PTC resistor (RS).

As the air flow increases, a higher voltage is required to maintain the temperature difference at a constant value. The voltage required is converted to ground pulses, the frequency of which increases with the air mass flow.

The mass air flow sensor is grounded to grounding point G7 and is supplied with power from the main relay. Note that the control module has a pull-up to 5 V on input pin 65 and the mass air flow sensor pulses to ground.

When the ignition switch is turned to the "ON" position, the main relay operates and B+ is supplied to pin 3 on the mass air flow sensor. A current passes RT and the low-ohmic thermal resistors RH via R1 to ground. As the RH resistors are cold, their resistance is low. The amplifier then sends a strong base current to transistor T1, whereby RH rapidly heat up. As RH heat up, the resistance increases and a state of equilibrium is achieved.

If RH are cooled by the airstream, their temperature will be reset immediately by an increase in current through transistor T1. The voltage required to keep the resistance of RH constant is fed to a frequency converter, which in turn controls transistor T2. T2 grounds the control module input with a frequency corresponding with the air mass flow. The ground pulses have a duration of 40 ms.

The temperature sensor resistor RS is included in a circuit together with R2, the objective of which is to correct amplifier A so that the temperature of RH is always 220 degree C above the air temperature.

The control module coverts the frequency to grams per second and then, assisted by the value from the crankshaft position sensor, to milligrams air per combustion. The unit is written mg/c (milligrams per combustion) and constitutes the principal value for the fuel injection. Normally, 1 mg fuel is consumed at 14.7 mg/c. The value is also a good indication of the engine torque or load.







Diagnostics
Three different diagnostic trouble codes can be generated if the mass air flow sensor develops a fault:
- If the mass air flow sensor does not send a frequency at all to the control module, diagnostic trouble code P0100 will be generated. This can be due to a break in one of the leads.
- If the frequency is too low, diagnostic trouble code P0102 will be generated. This can be due to a major leak between the mass air flow sensor and the throttle body or and internal fault in the mass air flow sensor.
- If the frequency is too high, diagnostic trouble code P0103 will be generated. This can be due to and internal fault in the mass air flow sensor.

System reaction to a fault
- As soon as the control module detects a fault, the intake pressure and intake air temperature will be used as substitute values while the car is being driven.
Fuel adaptation is zeroed.