Curiosii for ever!: Car repair manuals for everyone.

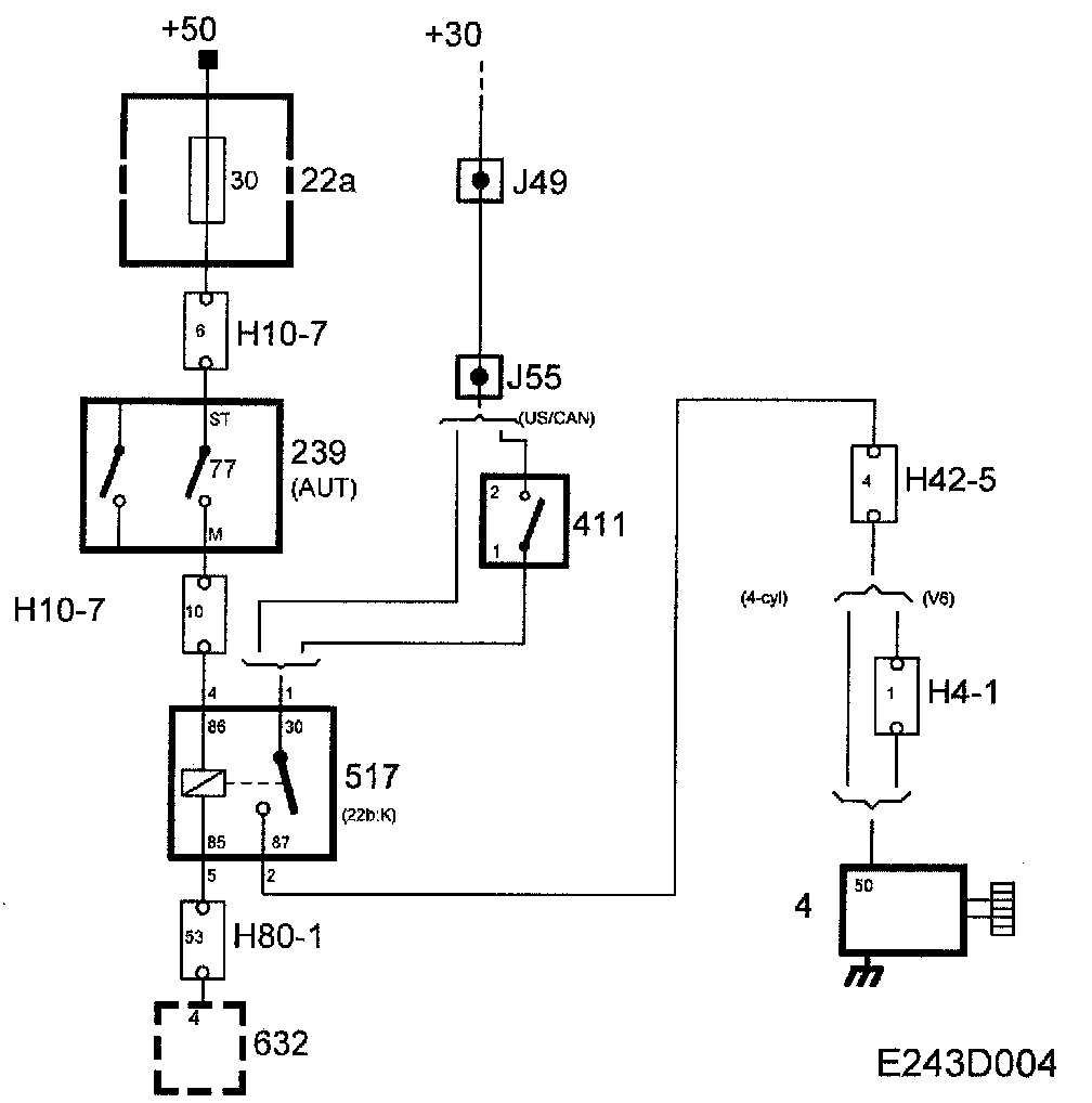
Selector Lever Position Sensor, Starting Interlock Switch







On cars with automatic transmission, the starting interlock switch (77) is integrated with the selector lever position sensor.

The switch function (77) pins ST and M are used for control of the start relay. Switch pin ST is supplied with power via fuse 30 with +50 voltage.

In positions P and N, switch 77 is closed and +50 is supplied via the start relay to TWICE which grounds the input if the criteria for this are fulfilled (correct key).





In all other gear positions, the switch (77) is open, and the start relay receives no power.