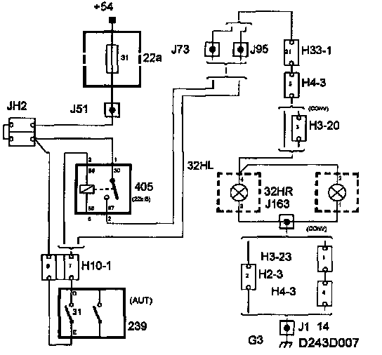
Selector Lever Position Sensor - Reversing Light Switch
Part 1 Of 2:
Part 2 Of 2:
On cars with automatic transmission, the reversing light switch (31) is integrated with the selector lever position sensor.
The switch (31) pins D and E are used to control the reversing lights.
With the selector lever in position R the switch is closed, in all other selector lever positions the switch is open.
The switch controls the reversing light relay (405) which supplies all the reversing lights with current.