Curiosii for ever!: Car repair manuals for everyone.

Remote Control



Remote Control







The remote control, which is integrated in the key, can operate the central locking system and the anti-theft alarm.

The remote control has three buttons:
a. Lock
b. Unlock
c. Functions for operating the luggage compartment lock unit:
- Unlocking the tailgate (3D and 5D)
- Opening the bootlid (Convertible)

When a button is pressed, the remote control sends a signal that is received by a receiver. The receiver processes the signal and transfers it to the TWICE control module.

Signals from the remote control contain an identification code that is unique to each remote control. It is a so-called 'rolling code' that is changed each time the button is pressed. If the code is valid, the control module will execute the command.

When locking and unlocking, the remote control sends codes continuously for as long as the button is pressed. If the receiver misses the beginning or the entire signal from the remote control, the locking or unlocking button must be pressed again.

The transmitting range of the remote control is normally approximately 5 - 15 metres.

NOTE: The remote control works from inside the car. Therefore, hold the key in such a way that the buttons are not unintentionally pressed when the key is turned, or inserted or removed from the ignition switch. Otherwise, the doors may be unintentionally locked or the tailgate unlocked. On Convertible models, the boot may even be opened.

Receiver










The remote control receiver is located in the rear left part of the centre console.

The receiver is supplied with +30 via fuse 25 to pin 3 of the receiver. The receiver is connected to the TWICE control module as follows:
- signal, to pin 14
- ground, to pin 13

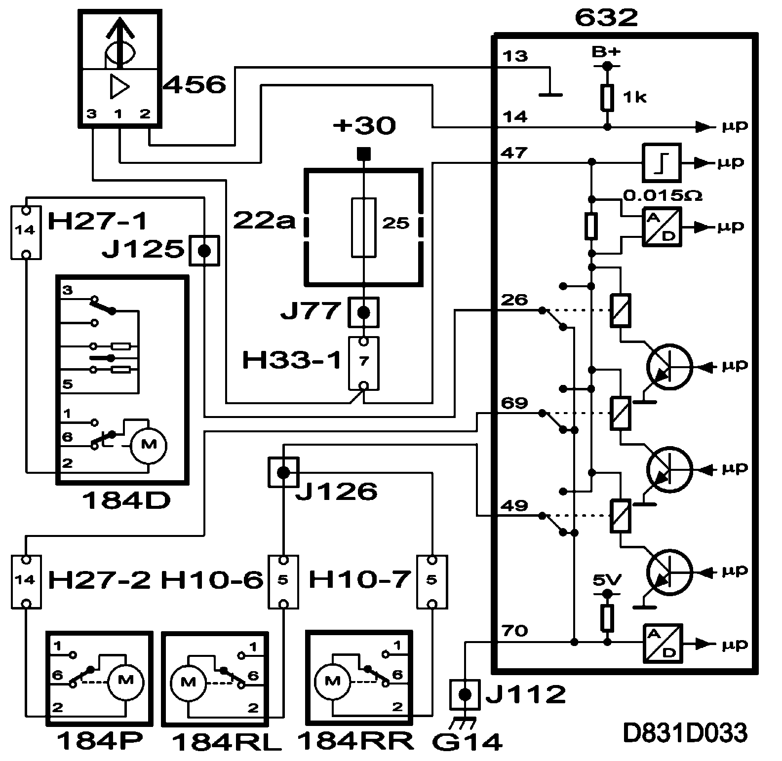
Locking all doors with the remote control










Locking with the remote control is accomplished by pressing button A once, all doors are locked.

When the button on the remote control is pressed, it sends a signal that is received by a receiver. The receiver processes the signal and transfers it to the TWICE control module.

A short voltage impulse is fed from pin 22 of the TWICE control module to the door lock motors which lock the doors.

The lock motors are grounded in the TWICE control module on:
- Pin 26 and 42, driver's door (5D, 3D and Convertible)
- Pin 66 and 69, front passenger door (5D, 3D and Convertible)
- Pin 49 and 20, rear doors (5D)

Unlocking all the doors with the remote control










Unlocking the doors is accomplished by pressing button B.

When the button on the remote control is pressed, it sends a signal that is received by a receiver. The receiver processes the signal and transfers it to the TWICE control module.

A short voltage impulse is fed from the TWICE control module pins:
- Pin 26, driver's door (5D, 3D and convertible)
- Pin 69, front passenger door (5D, 3D and convertible)
- Pin 49, rear doors (5D)

The lock motors are grounded in the TWICE control module on:
- Pin 42 and 22, driver's door (5D, 3D and Convertible)
- Pin 66 and 22, front passenger door (5D, 3D and Convertible)
- Pin 20 and 22, rear doors (5D)

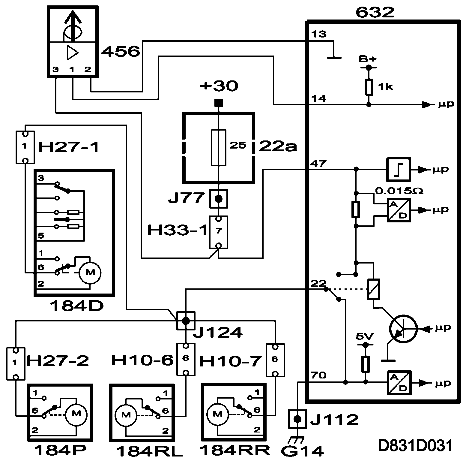
TSL activation with remote control (not US/CA)










TSL activation with remote control - press button A twice within five seconds, TSL is activated.

When the button is pressed the first time, all doors are locked, see section "Locking all doors".

When the button is pressed the second time, the remote control sends a signal that is received by a receiver. The receiver processes the signal and transfers it to the TWICE control module.

A short voltage impulse is fed from the TWICE control module pins:
- Pin 42, driver's door (5D, 3D and Convertible)
- Pin 66, passenger door (5 D, 3D and Convertible)
- Pin 20, rear doors (5D)
- Pin 44, tailgate (5D and 3D)
- Pin 22, to all doors to ensure that all lock motors have moved to their end positions (5D, 3D and Convertible)

The lock motors are grounded in the TWICE control module on:
- Pin 26, driver's door (5D, 3D and convertible)
- Pin 69, passenger door (5 D, 3D and Convertible)
- Pin 49, rear doors (5D)
- Pin 67, tailgate (5D and 3D)

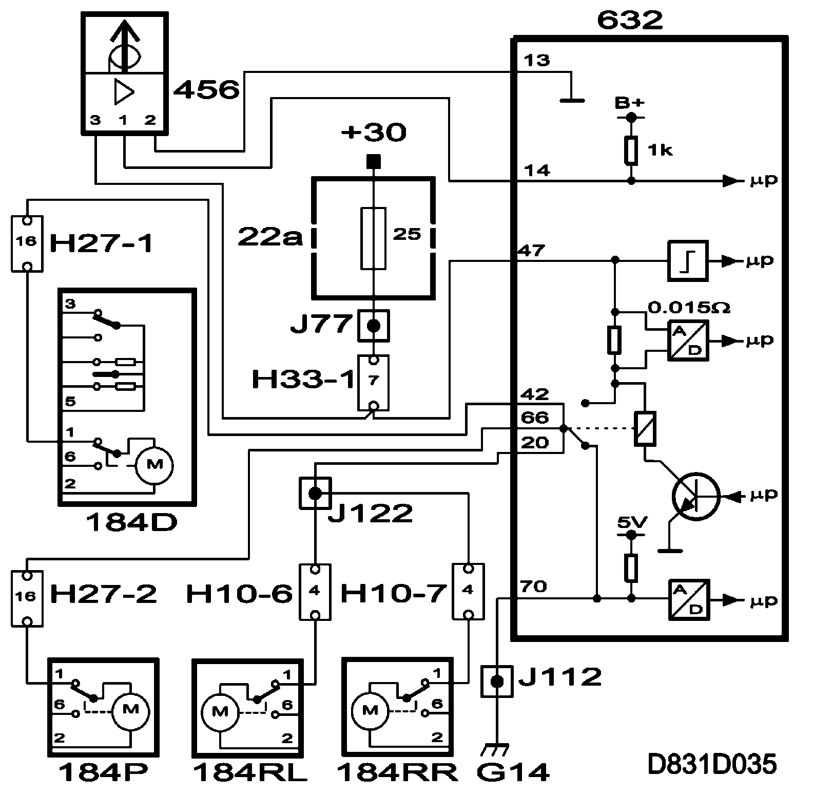
TSL deactivation with remote control (not US/CA)










To deactivate TSL with the remote control - press button B once and all doors unlock, TSL is deactivated (tailgate remains locked).

If button C is used, only the tailgate will unlock and the other doors remain locked.

When the button on the remote control is pressed, it sends a signal that is received by a receiver. The receiver processes the signal and transfers it to the TWICE control module.

A short voltage impulse is output to the lock motors by the TWICE control module.

- Pin 26, driver's door (5D, 3D and convertible)
- Pin 69, front passenger door (5D, 3D and convertible)
- Pin 49, rear doors (5D)
- Pin 67, tailgate (5D, 3D)

The lock motor is grounded in the TWICE control module by:
- Pin 42 and 22, driver's door (5D, 3D and Convertible)
- Pin 66 and 22, front passenger door (5D, 3D and Convertible)
- Pin 44 and 2, tailgate (5D and 3D)

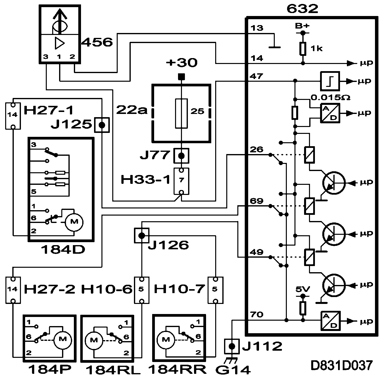
Separate unlocking with remote control (US/CA)







On the US and CA markets, cars are equipped with separate unlocking of the driver's door as standard. The function can be programmed on the other markets.

For separate unlocking - press button B once and the driver's door is unlocked.

When the button is pressed the first time, the remote control sends a signal that is received by a receiver. The receiver processes the signal and transfers it to the TWICE control module.

A short voltage impulse is fed to the lock motor from control module pin 26 to the driver's side lock motor, and the driver's door is unlocked.

The lock motor is grounded on pins 42 and 22 of the TWICE control module.

When the button on the remote control is pressed a second time, it sends a signal that is received by a receiver. A short voltage impulse is output, after receiving the signal, by the TWICE control module to the lock motors, from control module pin:
- Pin 69, front passenger door (5D, 3D and convertible)
- Pin 49, rear doors (5D)

The lock motors are grounded in the TWICE control module on:
- Pin 66 and 22, front passenger door (5D, 3D and Convertible)
- Pin 20 and 22, rear doors (5D)