Curiosii for ever!: Car repair manuals for everyone.

Cruise Control: Locations

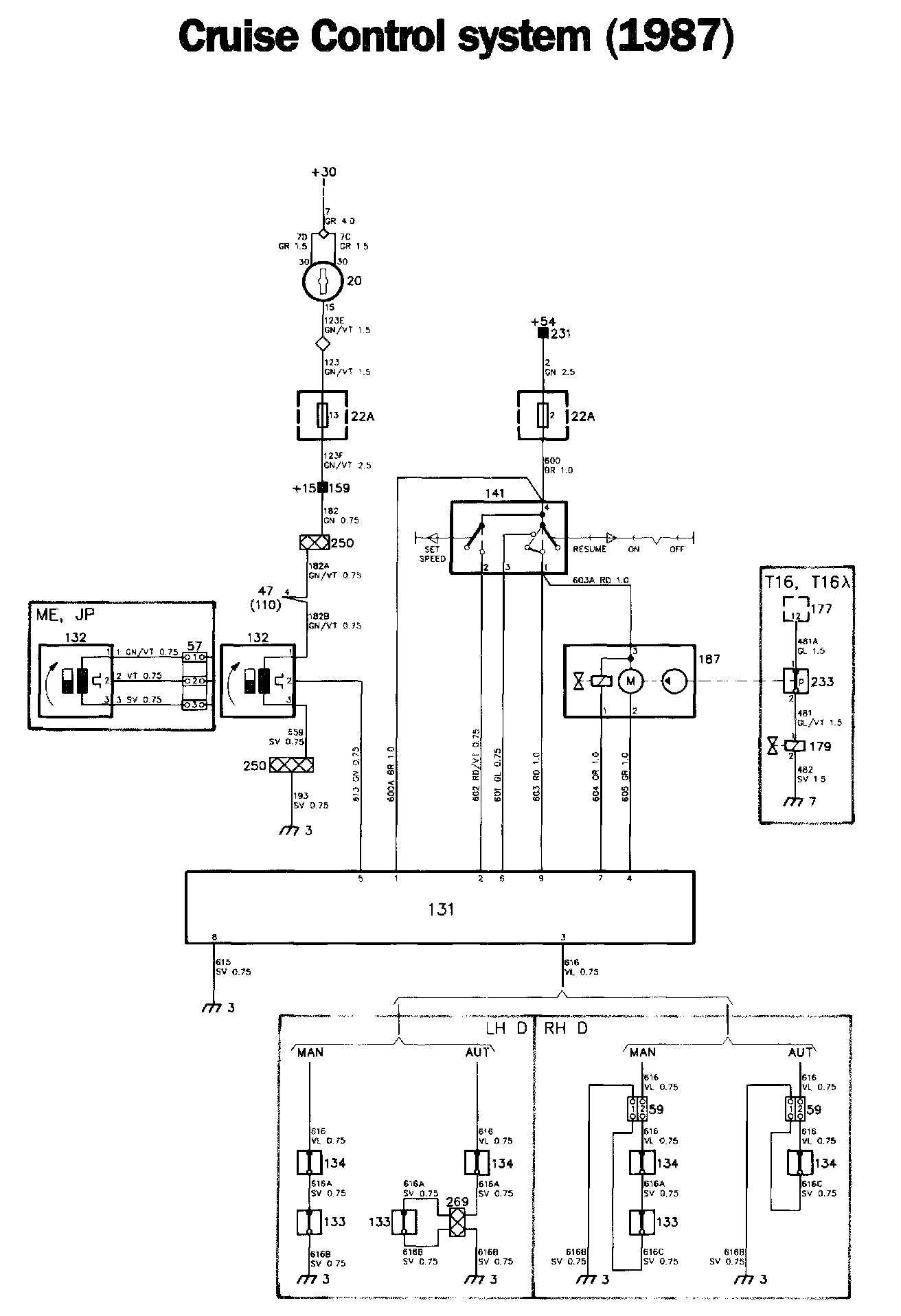
Cruise Control Components:




Cruise Control Diagrams:




Locations of components

3 Earthing point, facia
At the left-hand front speaker socket

7 Earthing point
On the left-hand wheel housing

20 Ignition switch
On the right-hand side of the steering column

22A Fuse board
Behind the access panel in the glove compartment

57 Three-pole connector
At the speedometer

59 Two-pole connector (RHD)
On the left-hand side under the facia

60 Single-pole connector (1988)
Three under the facia,to the left of the steering column

76 Switch for raising the engine idling speed, auto (1988)
Under the centre console, at the gear selector lever, in gear selector switch 239

110 Tachometer (1987)
In the combined instrument

131 Control unit for the Cruise Control
Under the facia, to the left of the steering column

132 Sensor for the speed transmitter
In the speedometer, in the combined instrument

133 Clutch switch for the Cruise Control
At the clutch pedal

134 Brake switch for the Cruise Control
At the brake pedal

141 Selector for the Cruise Control
On the direction indicator stalk, on the left-hand side of the steering column

159 Distribution terminal +15 (1987)
In the electrical distribution box behind the glove compartment

177 Control unit for the APC system
1987: under the facia, to the left of the steering column
1988: under the left-hand front seat

179 Solenoid valve
On the radiator fan casing

187 Vacuum pump for the Cruise Control
On the right-hand side of the engine compartment

231 Distribution terminal +54
In the electrical distribution box behind the glove compartment

233 Vacuum switch
Under the facia, to the left of the steering column

Operation
The Cruise Control system consists of the following components:

- Sensor for speed transmitter 132
- Cruise Control selector 141
- Control unit for Cruise Control 131
- Vacuum pump for Cruise Control (with vacuum valve) 187
- Vacuum regulator
- Pedal switches 133 and 134

The Cruise Control system is switched in by means of selector 141. When this is set to the ON position, vacuum pump and vacuum valve 187 will be supplied. The pump is earthed across terminal 4 and the valve across terminal 7 in the control unit. In addition, power is supplied from the selector to terminal 9 of the control unit.

When the SET button is depressed, power will be supplied to terminal 2 of the control unit and the speed of the car will be sensed by speed transmitter 132. The value is supplied to the control unit and is stored in its memory.

Vacuum pump 187 generates a vacuum in the vacuum regulator, corresponding to the selected speed. The vacuum regulator is connected by a chain to the accelerator linkage.

The speed of the car is continuously sensed and is compared with the stored value. In the event of deviations, the vacuum pump/valve will increase or decrease the vacuum in the regulator and the accelerator linkage will be reset.

When terminal 4 is earthed, the vacuum pump will run and the vacuum in the regulator will increase. The accelerator setting will increase.

When terminal 7 is earthed, the vacuum valve will be closed and the vacuum in the system will remain constant.

When terminals 4 and 7 are open (not earthed), the vacuum pump will be stationary and the valve will be open, thus causing the vacuum in the regulator to drop. The accelerator setting will be reduced.

If the brake or clutch pedal is depressed, the earthed circuit will be opened by the corresponding pedal switch (133 or 134). At the same time, a valve in the pedal switches will open, eliminating the vacuum. The pedal switches thus take the electrical and vacuum systems out of operation.

The memory of the control unit is not cleared, so that the selected speed will be resumed as soon as the pedal is released. This is carried out by the selector being pressed to the RESUME position, and power will then be supplied to terminal 6 of the control unit.

The memory of the control unit is cleared when the ignition is switched off.

Vacuum switch 233 is fitted to Turbo cars equipped with Cruise Control. This switch is operated by the vacuum pump via a hose. When the switch opens, the control unit reduces the boost pressure to the basic setting.

Fault-tracing hints
The Cruise Control system will be operative as soon as the ignition switch is set to the drive position.

"OFF" position
NOTE:
The following checks can be carried out without turning the ignition switch to the drive position.

1. Check fuse 2 and check that the supply to it is live.
2. Check the voltage at the cables marked 600 BR and 600A BR, at terminal 4 of selector 141, and at terminal 1 of control unit 131.
3. Check fuse 13 and check that the supply to it is live.
4. Check the voltage at terminal 1 of speed transmitter 132.

"ON" position

1. Check the voltage at terminal 1 of the selector and at terminal 9 of the control unit.
2. Check that the supply to vacuum pump 187 (cable 603A RD) is live.

"A-B SET" position (spring-loaded)

1. Check the voltage at terminal 2 of the selector and at terminal 2 of the control unit.

"RESUME" position (spring-loaded)

1. Check the voltage at terminals 1 and 3 of the selector and at terminals 6 and 9 of the control unit.
2. Check that the supply to the vacuum pump (cable 603A RD) is live.
3. Check the connectors, wiring and earth connections.