Curiosii for ever!: Car repair manuals for everyone.

Principle of Operation, All Systems

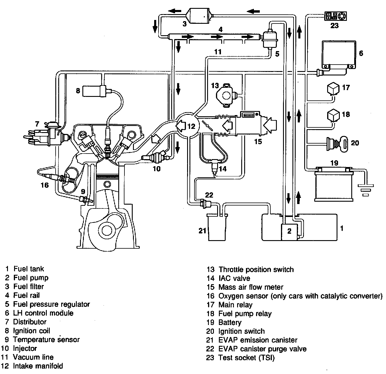
Principle of operation, all systems

Fuel pressure regulator:




The system works as follows: An electric fuel pump sucks fuel from the fuel tank and builds up pressure in the system. The pressure is determined by a fuel
pressure regulator which maintains the pressure at a constant level relative to the pressure in the engine intake manifold. As a result, the amount of fuel
injected into the engine is not affected by the varying pressure in the intake manifold but only by the length of time the injector remains open.

Injector:




Fuel is injected by injectors (electrically controlled solenoid valves). These are mounted in the intake manifold and connected by a common fuel rail.
Injector opening duration is governed by the engine load.

Fuel rail:









Mass air flaw sensor:




Running concentrically through the mass air flow sensor is an air passage inside which is a tube containing a platinum filament (hot wire). The temperature of the filament is maintained at about 100°C (212°F) above the temperature of the intake air (mass air flow sensors of aluminum). In mass air flow sensors of plastic the temperature difference is 120°C.

In the LH 2.4.1 and 2.4.2, the temperature difference is 155°C (310°F). This makes for higher accuracy. The current required to maintain the filament at a constant temperature tells the control module of the magnitude of the intake air mass.

Since the filament is located in the inlet duct it is liable to become soiled and so lose its sensitivity, which will affect measurement accuracy. To obviate this and keep the filament clean, it is heated to about 1 000°C (1830°F) for one second. This burn-off function takes place 20 seconds (4 seconds for the LH 2.2) after the engine has been switched off.

In the event of a break in the signal from the mass air flow sensor, as might be caused by a broken filament, an emergency "Limp Home" program built into the control module will take over. This will enable the car to be driven but only to a limited extent and with poorer performance. When the emergency "Limp Home" function is active, the "CHECK ENGINE" lamp (MIL) on the main instrument display panel will light up.

Temperature sensor:





Throttle position switch:





Throttle position sensor:




Signals from the temperature sensor (engine coolant temperature), or throttle position switch / sensor are sent to the control module. The control module is also supplied with ignition pulses from the ignition system and signals from the mass air flow sensor. On the basis of these signals and stored data, the control module calculates the opening duration of the injectors.

Filament burn-off in the mass air flow sensor is also controlled by the electronic control module.

Full-load enrichment at different engine speeds, extra acceleration enrichment when the engine is cold, and idling speed on cars fitted with IAC are other functions programmed in the control module.


LH 2.2:





LH 2.4:





LH 2.4.1:





LH 2.4.2: