Curiosii for ever!: Car repair manuals for everyone.

Cruise Control: Locations

Speed Control System Components:




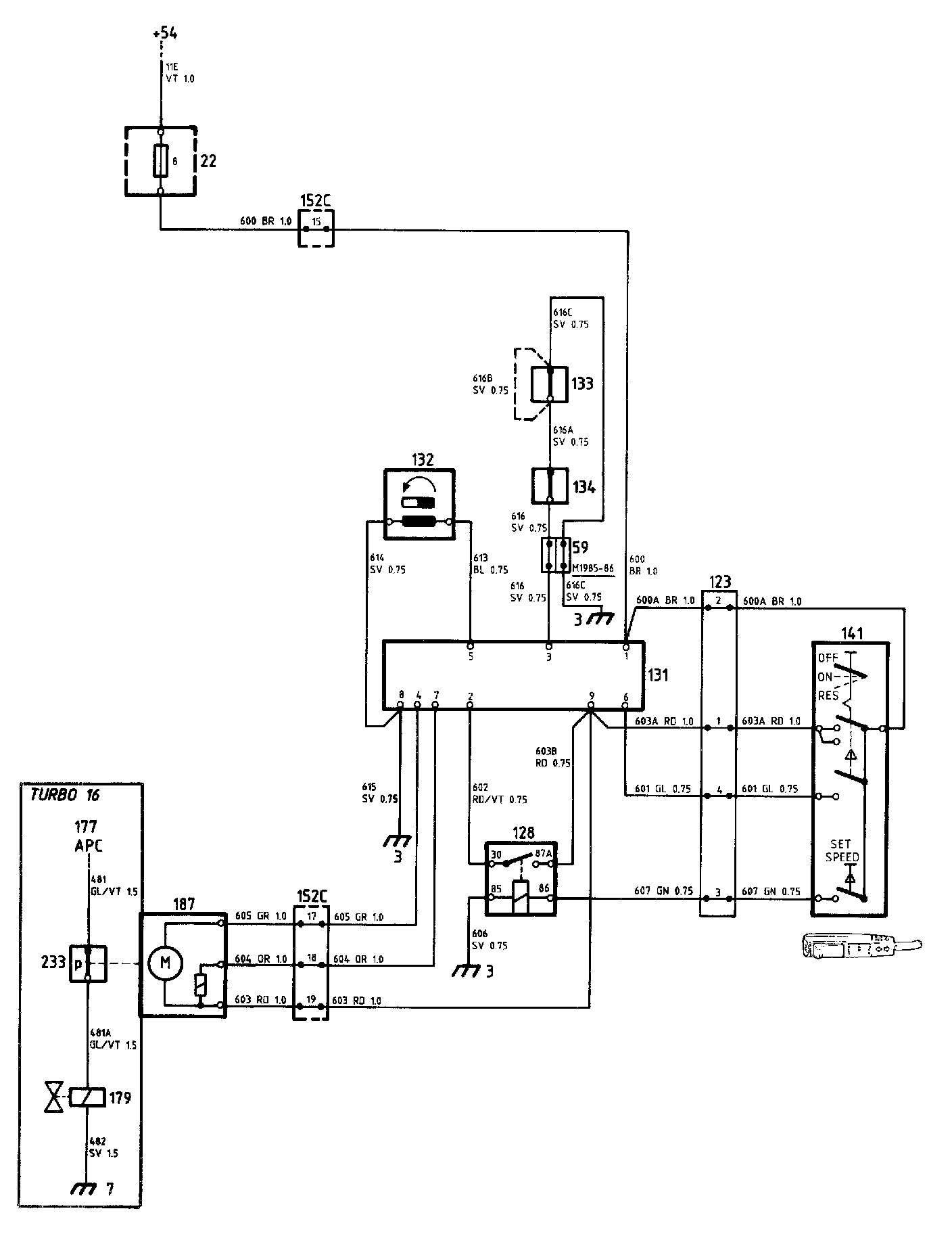
Speed Control System Diagrams:




Locations of components

3 Earthing point
In the facia

7 Earthing point
On the radiator cross-member

22 Fuse box
In the electrical distribution box in the engine compartment, on the left-hand wheel housing

59 2-pole connector (1985 and 1986 models)
Under the facia, on the left-hand side (behind the knee shield)

123 4-pole connector
Under the facia, on the left-hand side (behind the knee shield)

128 Speed Control relay
Under the facia, on the left-hand side (behind the knee shield)

131 Electronic control unit for Speed Control
Under the facia, on the left-hand side (behind the knee shield)

132 Speed transmitter
In the combined instrument

133 Clutch switch for Speed Control
At the clutch pedal

134 Brake switch for Speed Control
At the brake pedal

141 Selector for Speed Control
On the left-hand side of the steering column

152C 29-pole black connector
In the electrical distribution box in the engine compartment, on the left-hand wheel housing. The connector is accessible from the interior of the car

179 Solenoid valve for the APC system
At the front of the engine compartment, above the radiator fan

187 Vacuum pump for Speed Control
In the engine compartment, forward of the left-hand wheel housing

233 Vacuum switch for Speed Control
In the engine compartment, forward of the left-hand wheel housing

Operation
Electronic unit 131 and selector 141 of the Speed Control system are supplied from fuse 8, via the 29-pole black connector 152C.

The system is switched in by means of selector 141. When the latter is set to the ON position, the supply will be taken to the electronic unit (terminal 9), and from there to the vacuum pump and vacuum valve 187. The pump and valve are activated when terminals 4 and 7, respectively, are earthed. These terminals are earthed inside the electronic unit, which is connected to earthing point 3 via pedal switches 133 and 134.

When the SET SPEED button is depressed, the coil of relay 128 will be energized, and terminal 2 of the electronic unit will be supplied from terminal 9, via the relay contacts. The speed of the car will then be sensed by speed transmitter 132. The value is supplied to terminal 5 and is stored in the memory of the electronic unit.

Vacuum pump 187 generates a vacuum in the vacuum controller. This vacuum corresponds to the selected speed. The vacuum controller is connected by chain to the accelerator linkage.

The speed of the car is continuously sensed and compared with the value stored in the memory. In the event of a deviation, the vacuum pump/vacuum valve will increase or decrease the vacuum in the controller, thus resetting the accelerator linkage.

When terminals 4 and 7 are earthed, the vacuum pump will run and the valve will be closed. The vacuum in the controller will increase, thereby increasing the accelerator setting.

When terminal 4 is not earthed and terminal 7 is earthed, the vacuum pump will be stationary and the valve will be closed. The vacuum in the controller, and thus the accelerator setting, will remain constant.

When terminals 4 and 7 are open (not earthed), the vacuum pump will be stationary and the valve will be open. The vacuum in the controller will decrease, thereby reducing the accelerator setting.

If the clutch or brake pedal is depressed, the circuit to earth will be opened by the corresponding pedal switch (133 or 134). At the same time, a valve in the pedal switches will open, so that the vacuum will be lost. The pedal switches thus take the electrical and vacuum systems out of operation.

The value in the memory of the electronic unit will not be erased, so the selected speed can be resumed after the pedal is released, by setting the selector to the RESUME position. Terminal 6 of the electronic unit will then be supplied.

The information in the memory of the electronic unit will be erased if the speed of the car drops below 37 km/h, if the selector is set to OFF or if the ignition is switched off.

Turbo 16 engine
Cars with Turbo 16 engines are also equipped with vacuum switch 233. The switch is connected between control unit 177 for the APC system and solenoid valve 179.

When the Speed Control system is in operation, the vacuum switch is controlled from vacuum pump 187 (via a vacuum hose), and opens the solenoid valve circuit. This limits the boost pressure to the basic boost pressure, thus providing smoother control of the speed of the car.

Fault-tracing hints
1. The Speed Control system will be operative when the ignition switch is in the drive position.

2. Check fuse 8 and check that the supply to it is live.

3. Check that the supply to terminal 4 of electronic unit 131 and to selector 141 (brown cable 600A) is live.

4. Check the following with selector 141 set as indicated:

ON position
Check that the supply is live to:
terminal 9 of the electronic unit
terminal 87A of relay 128
vacuum pump/valve 187, at the connection of red cable 603

SET position
Check that the supply is live to:
terminal 2 of the electronic unit
terminals 86 and 30 of relay 128

RESUME position
Check that the supply to terminal 6 of the electronic unit is live.

5. Check the connectors, cable harnesses and earth connections.