Connector Overview
Connector Overview
Plugs on control module
Plug Nos. 1 to 4
The plugs each consist of two individual plugs which are clipped together (Figure 134_99). The 2-pole plug is intended for the load circuit (motor). The 3-pole plug is the signal circuit connection (Hall-effect sensor). When they are clipped together, plug nos. 1 to 4 each have 5 poles.
Plug No. 5
The plug consists of three individual plugs which are clipped together (Figure 132_99). Each individual plug has 3 poles. When it is clipped together, plug no. 5 has 9 poles.
Sequence of the individual plugs
The sequence of the individual plugs from left to right is as follows:
natural blue black
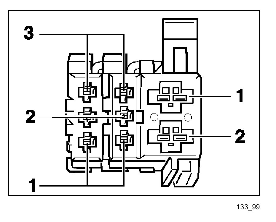
See the 3-pole plug in Figure 133_99 for pin assignment. The pin numbers are printed on the side of the plugs.
Plug No. 6
The plug consists of three individual plugs which are clipped together (Figure 133_99). Two individual plugs have 3 poles each, the third has 2 poles. When it is clipped together, plug no. 6 has 8 poles.
Sequence of the individual plugs
The sequence of the individual plugs from left to right is as follows:
blue black black
Plug No. 7
Plug No. 7 has 26 poles. The pin assignment is shown in Figure 131_99.
Plug Nos. 8 to 10
See Plug Nos. 1 to 4