Curiosii for ever!: Car repair manuals for everyone.

Air Injection: Description and Operation


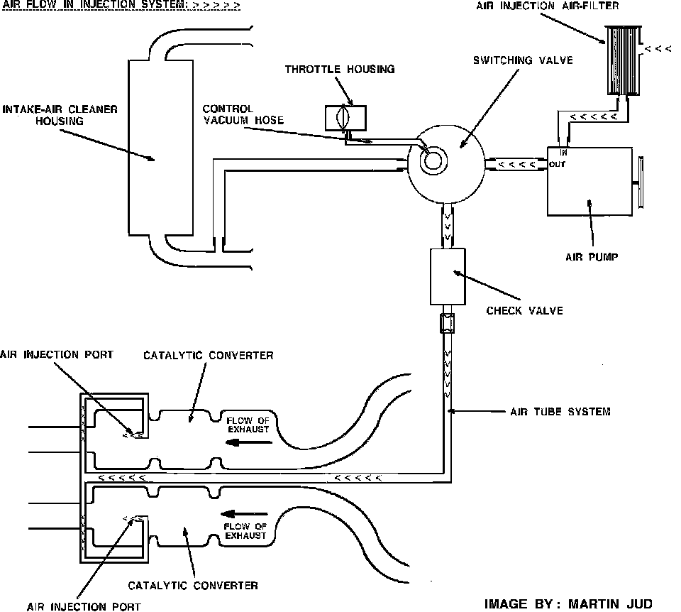
The air injection system reduces the hydrocarbon (HC) and carbon monoxide (CO) in the exhaust gases by continuing the combustion of unburned gases after they enter the exhaust system. This is done by injecting fresh air into the catalytic converter to continue the burning process of hydrocarbon and carbon monoxide.

Fig. 1 Air Flow In Injection System With Low Engine Load:





The outside air is drawn through a special air cleaner (located in center front of engine between air intake ducts) into the air pump.
At idle speed and partial load, the air is routed from the air pump through the switching valve (vacuum controlled) to the check valve. From there it goes through the air tube system, where at the end, it gets injected into the catalytic converter, Fig. 1.

Fig. 3 Air Flow In Injection System With High Engine Load:





During acceleration and full engine load, the air flows from the pump to the switching valve and from there it is routed into the air cleaner housing.
The vacuum to control the switching valve is taken from the throttle valve, Fig. 3.


COMPONENTS:

Fig. 6 Air Injection Air Filter:





AIR CLEANER
The air cleaner (located in center front of engine between air intake ducts) filters the outside air before it enters the air pump. The air filter element should be replaced every 48,000 km (30,000 miles), Fig. 6.


AIR PUMP
The air pump (located on right side of engine) produces the air pressure to operate the air injection system. It is driven by the crankshaft pulley via a V-belt. The air pump is maintenance free, but the V-belt needs to be checked for aging, wear and tension every 48,000 km (30,000 miles).

Fig. 2 Switching Valve:





SWITCHING VALVE
The switching valve Fig. 2. (located in rear of right bank valve cover) is operated by a vacuum control signal taken from the throttle valve. With a high vacuum signal (at idle or partial load), the air is diverted by the switching valve to the catalytic converter.
With a low vacuum signal (under acceleration or full load), the switching valve diverts the air into the air filter housing, where it is used as regular intake air.


CHECK VALVE
The check valve (located in rear of right bank valve cover below switching valve) acts as a one-way air valve. In case of a backfire or air pump failure, the valve prevents air or exhaust gases from returning into the air injection system.


AIR TUBE SYSTEM
The air tube system feeds the air to the catalytic converter, where it is injected in front of the third monolith to boost the converter efficiency.