Curiosii for ever!: Car repair manuals for everyone.

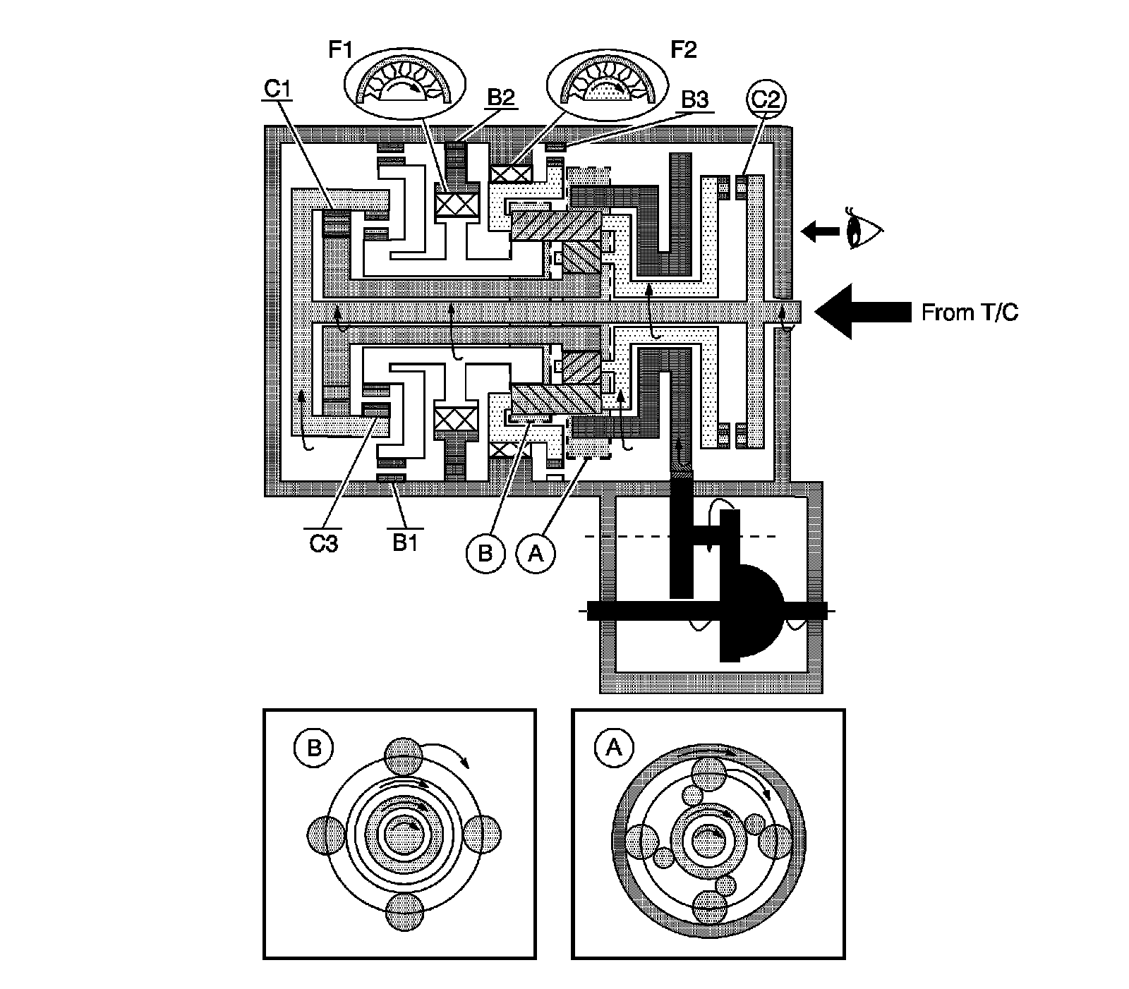
Automatic Transmission/Transaxle

Manual First Gear









A. Front Planetary Gear

B. Rear Planetary Gear

Manual Fourth Gear









A. Front Planetary Gear

B. Rear Planetary Gear

Manual Second Gear









A. Front Planetary Gear

B. Rear Planetary Gear

Manual Third Gear









A. Front Planetary Gear

B. Rear Planetary Gear

Reverse









A. Front Planetary Gear

B. Rear Planetary Gear