Curiosii for ever!
: Car repair manuals for everyone.
Home
>>
Pontiac
>>
2009
>>
G3 L4-1.6L
>>
Repair and Diagnosis
>>
Diagrams
>>
Electrical Diagrams
>>
Cooling System
Cooling System
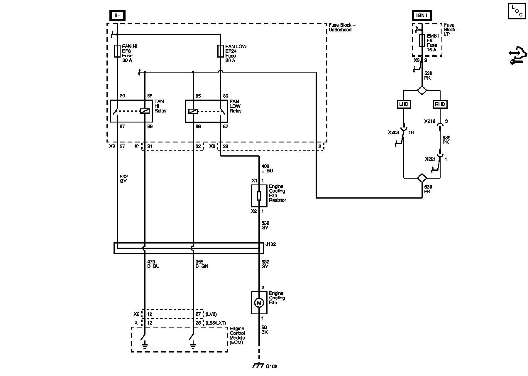
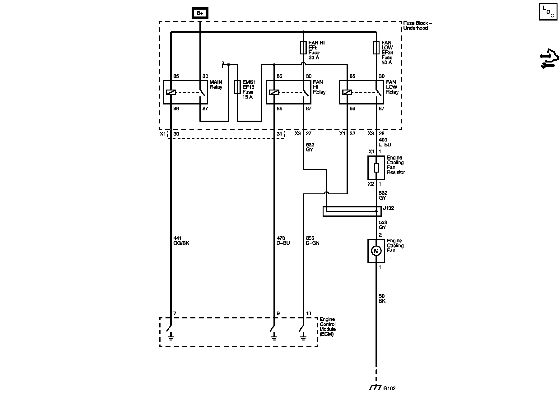
Engine Cooling Schematics
1.2L
1.4L (L95), 1.5L, 1.6L (LXT)
1.4L (LDT), 1.6L (LXV)