Curiosii for ever!
: Car repair manuals for everyone.
Home
>>
Pontiac
>>
2008
>>
G5 L4-2.4L
>>
Repair and Diagnosis
>>
Powertrain Management
>>
Transmission Control Systems
>>
Diagrams
>>
Electrical Diagrams
Electrical Diagrams
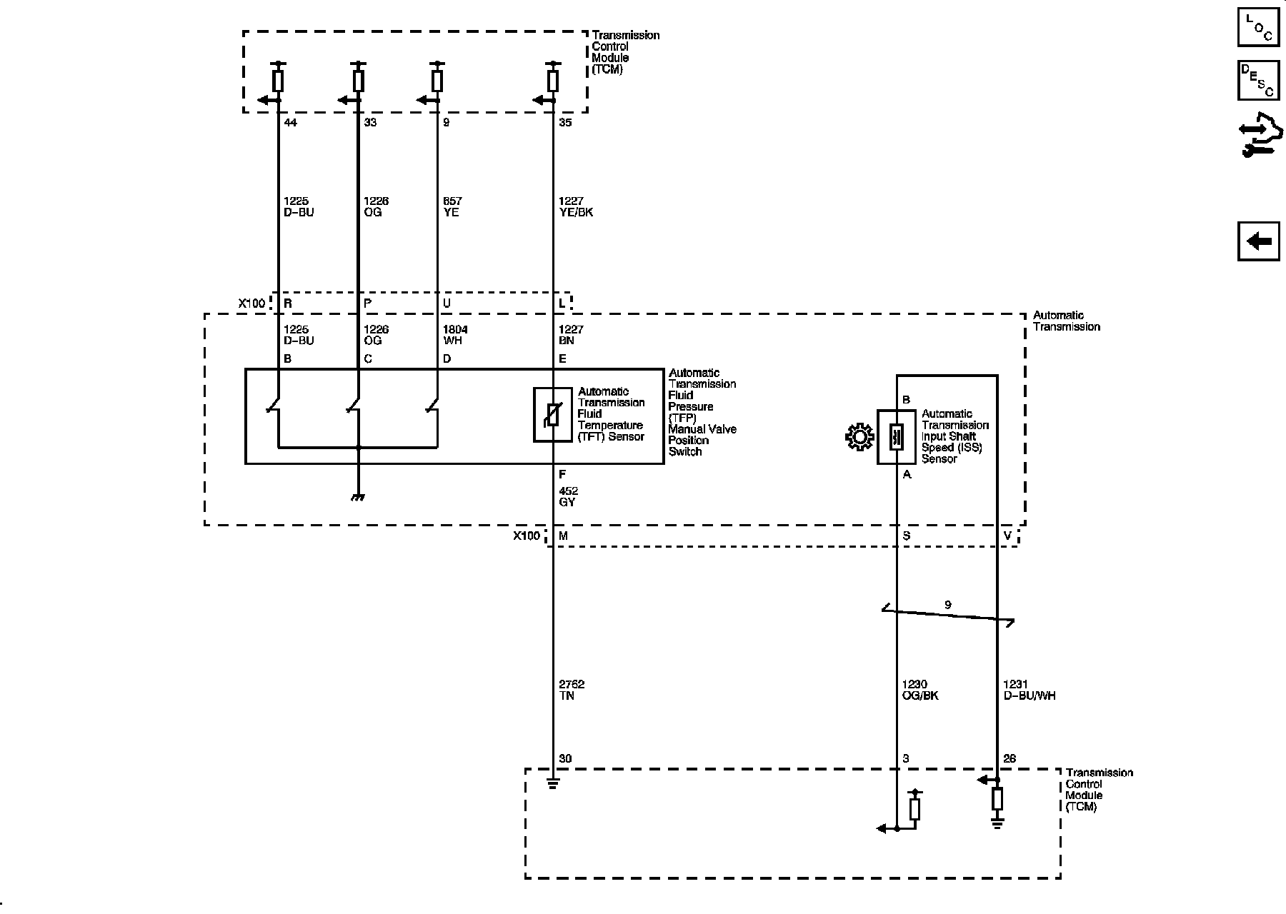
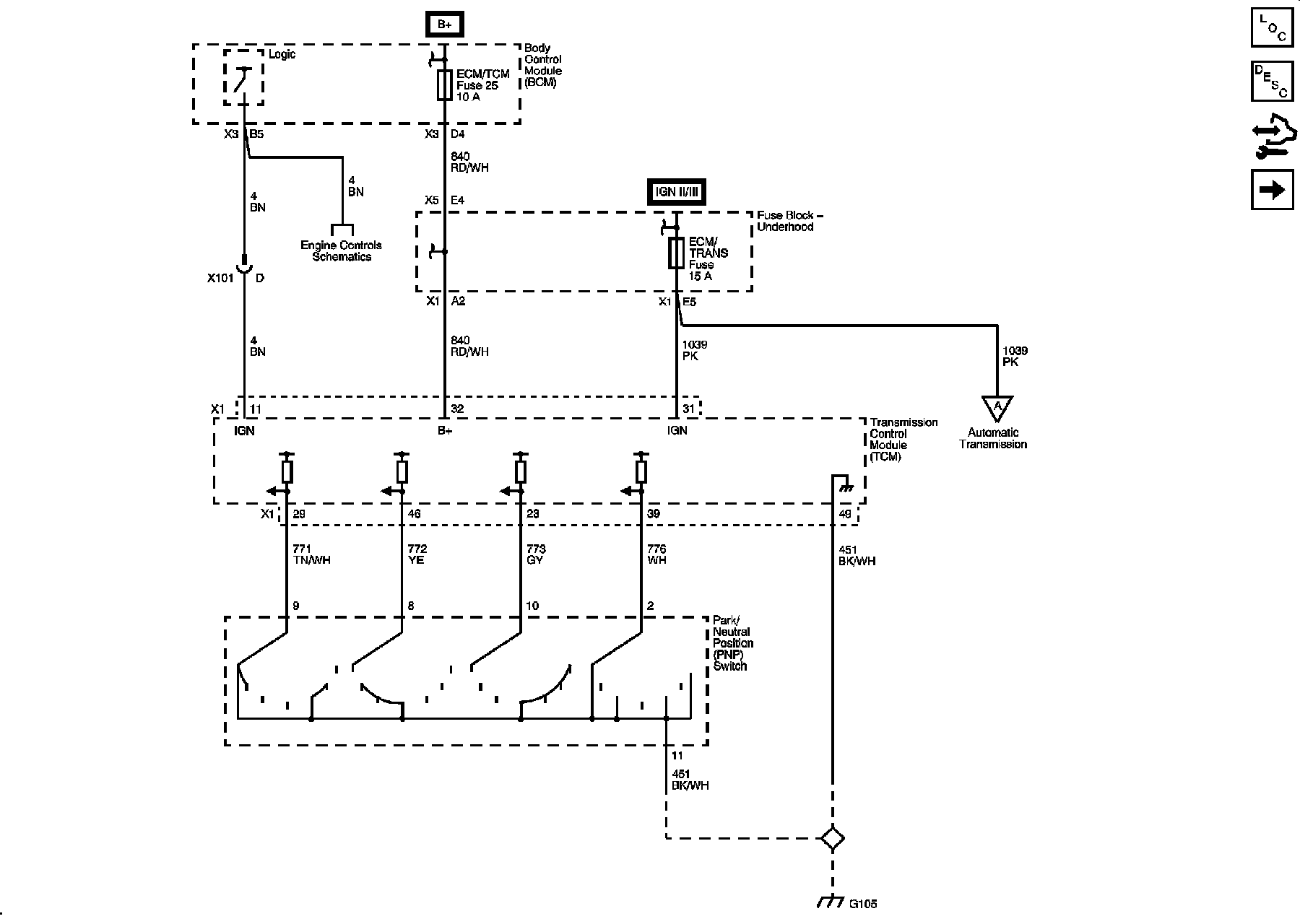
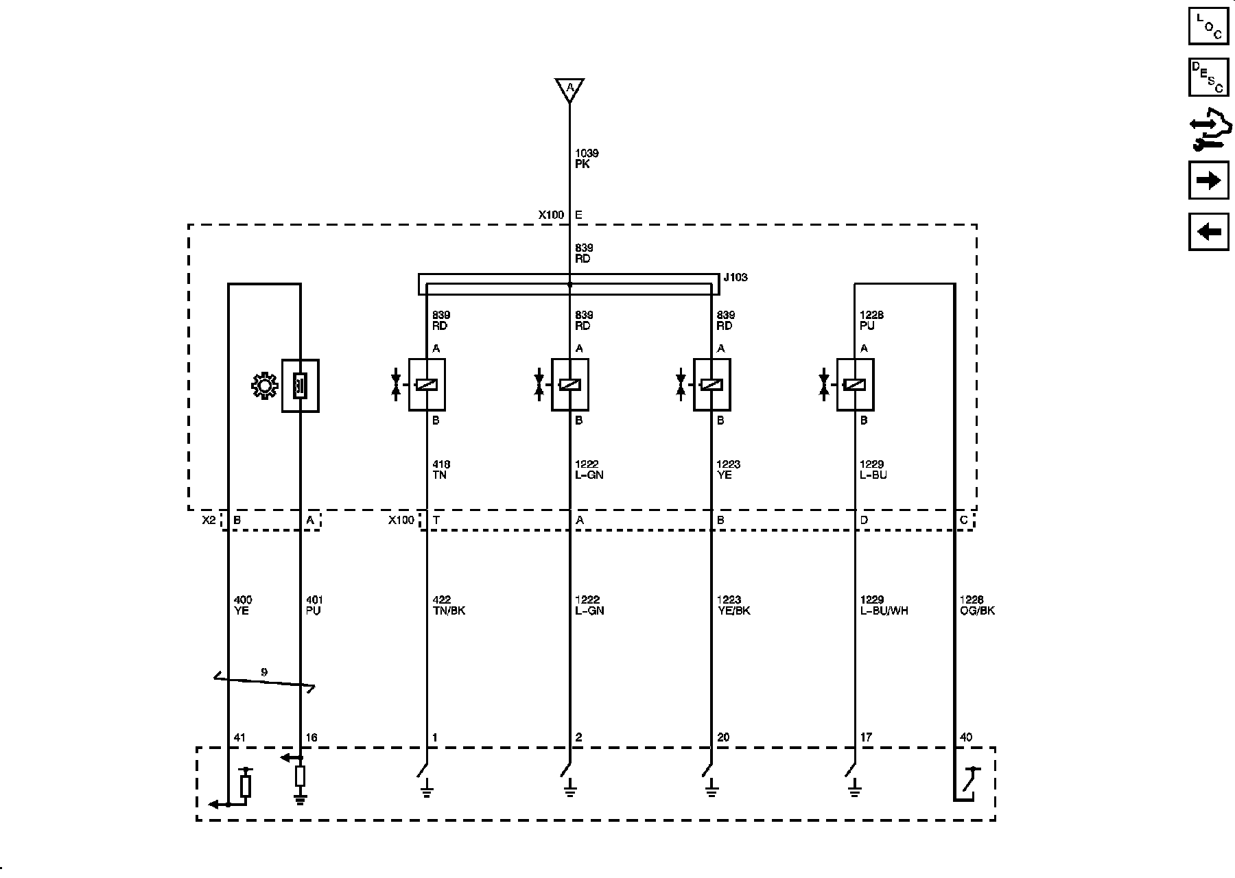
Automatic Transmission Controls Schematics
Power, Ground, PNP Switch
Solenoids,
VSS
Switches, TFT, ISS, Sensors