Curiosii for ever!: Car repair manuals for everyone.

Engine Controls Schematics - Without Throttle Actuator Control



ENGINE CONTROLS SCHEMATICS - WITHOUT THROTTLE ACTUATOR CONTROL

Engine Control Module (ECM) Power and Ground, Malfunction Indicator Lamp (MIL)







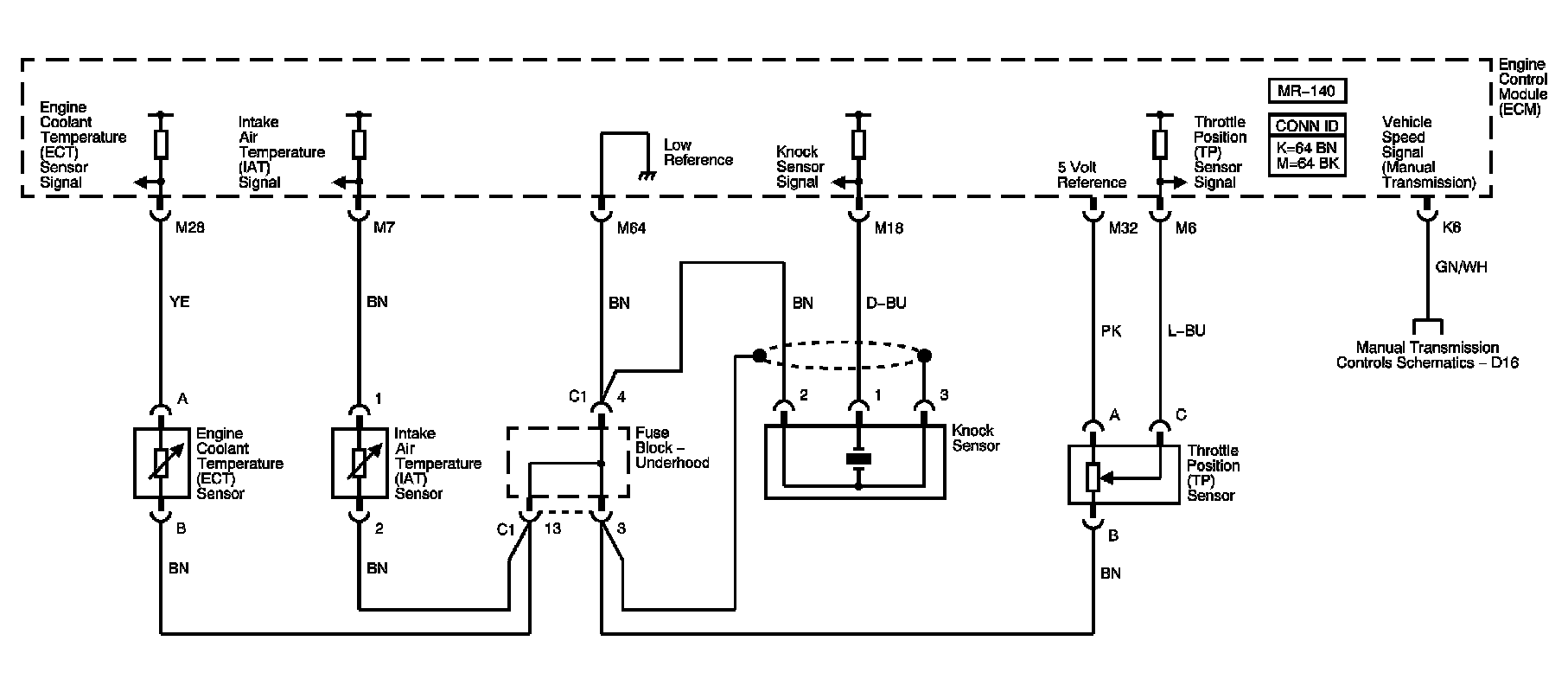
TP, ECT, IAT, Knock Sensors







Ignition Coil Module







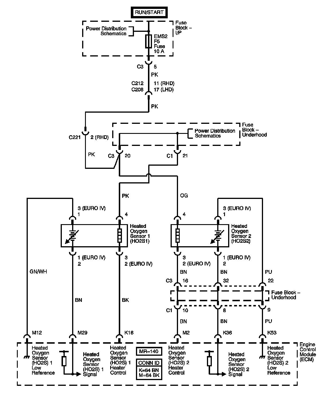
Heated Oxygen Sensors







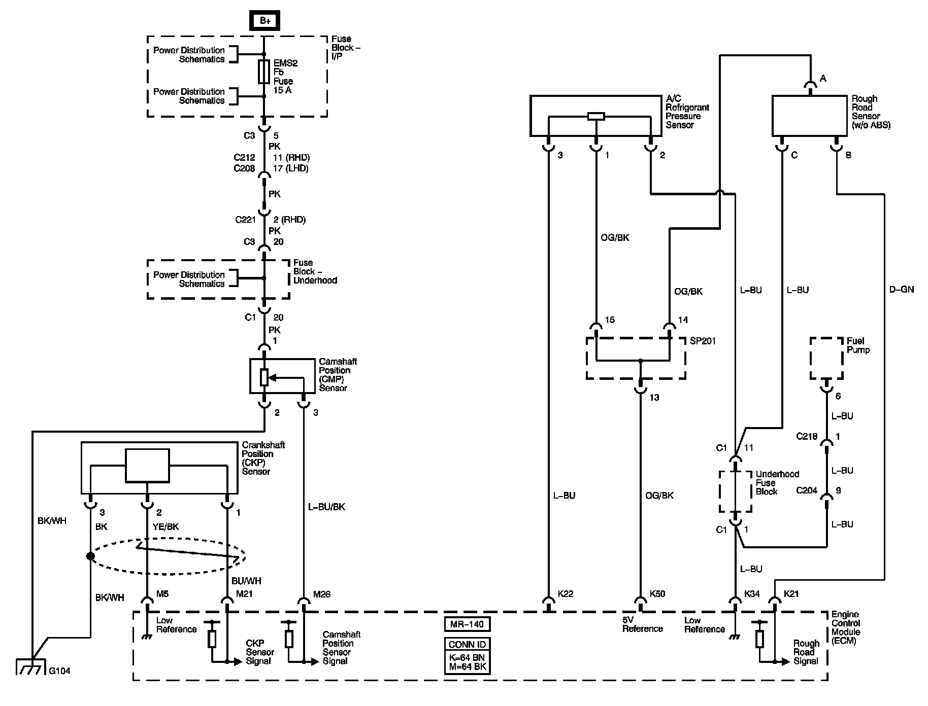
CKP, CMP, A/C Refrigerant, Rough Road Sensors and Fuel Pump







Fuel Pump Relay and Fuel Injectors







EVAP Canister Purge Solenoid Valve







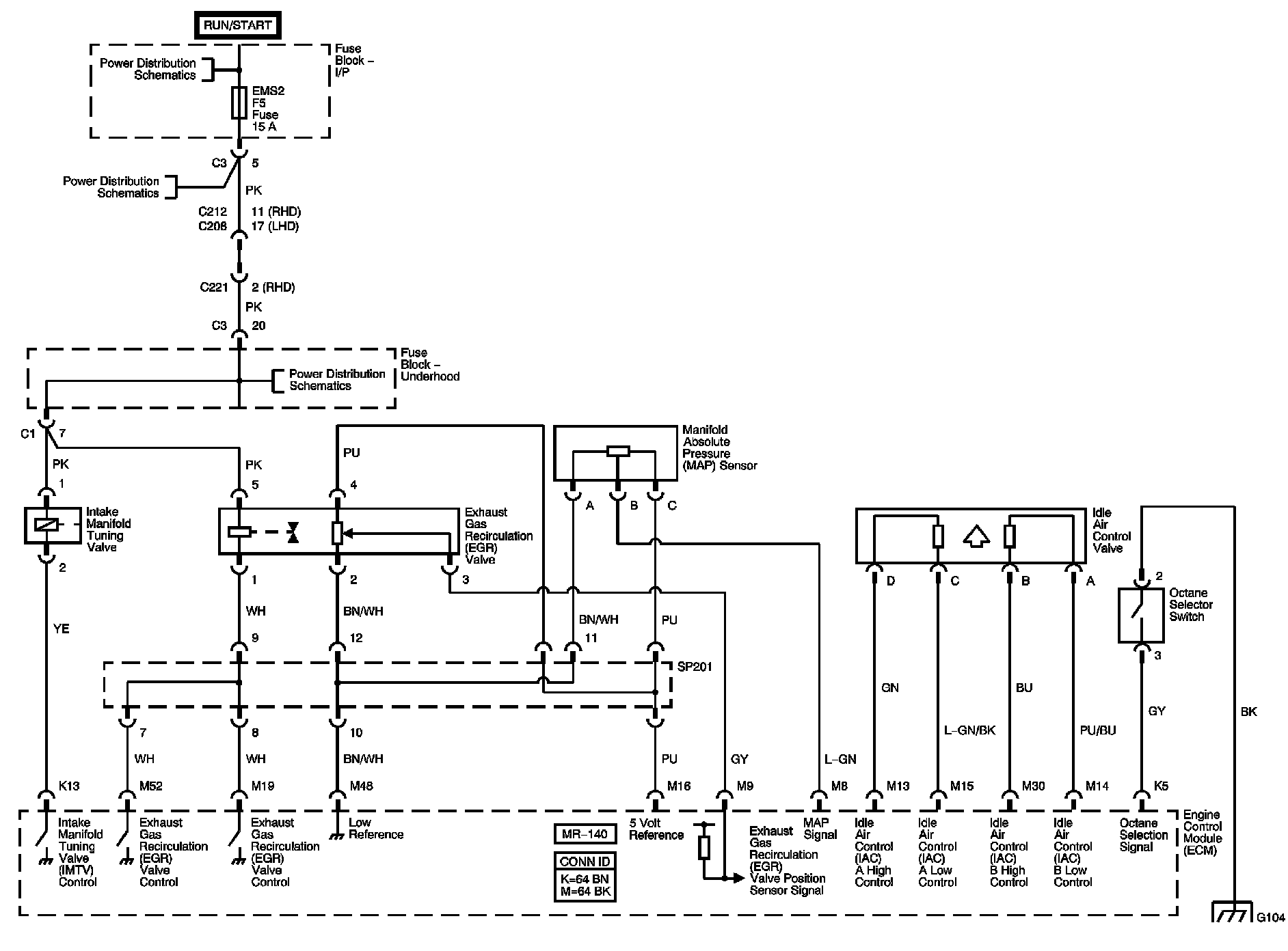
IMT, EGR, IAC Valves, Map Sensor and Octane Selector Switch







ABS, I/P, Engine Cooling, HVAC Input/Outputs







Locations: The locations for the Connectors, Grounds, Splices, and Grommets shown within these diagrams can be found via their numbers at Vehicle Locations. Locations