Curiosii for ever!: Car repair manuals for everyone.

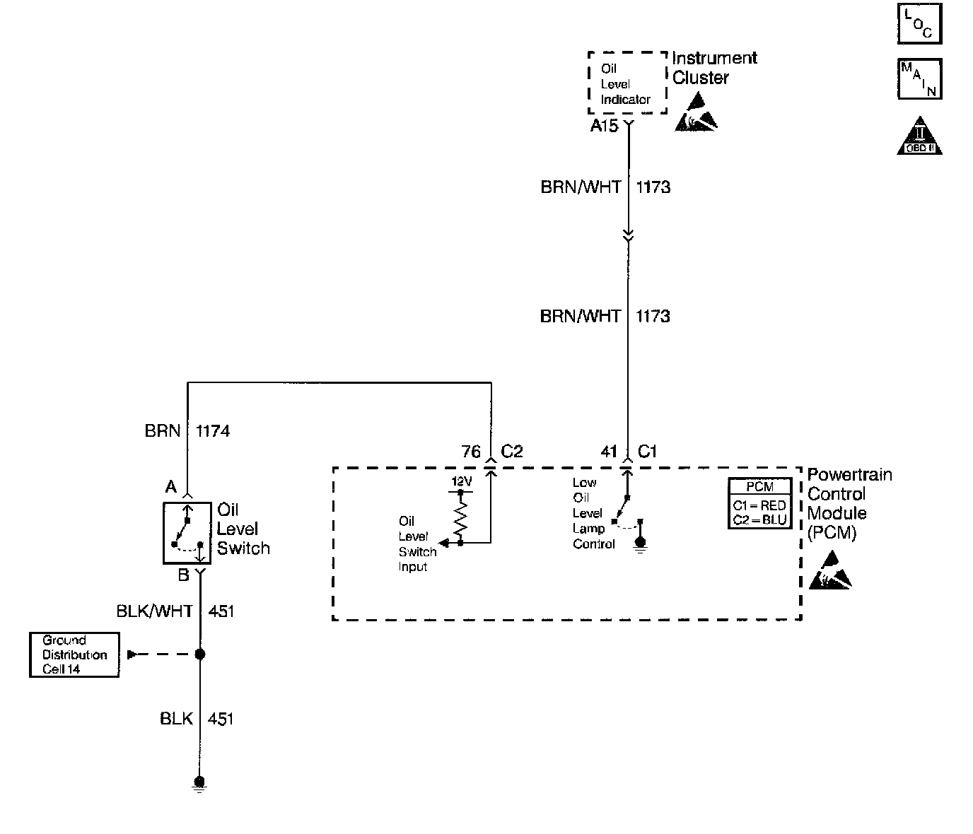
Engine Oil Level Sensor/Switch Diagnosis

1 Of 2:




2 Of 2:









Circuit Description

The Oil Level switch is a normally open switch. When the oil level is within an acceptable range the Oil Level switch closes. The switch opens when the engine oil level drops below a predetermined amount. The PCM tests the Engine Oil Level switch circuit with the ignition ON (engine OFF). The PCM monitors the engine coolant temperature to ensure proper engine oil drain back to the oil pan. When the engine is colder the engine oil drain back process takes a greater amount of time.

Test Description

The numbers below refer to the step numbers on the diagnostic table.

6. This step tests the Oil Level sensor signal circuit between the PCM and the sensor.
7. This step tests the Oil Level sensor ground circuit between the PCM and the sensor.
8. This step tests for an open in the Oil Level sensor signal circuit between the PCM and the Oil Level sensor.
9. This step tests the Oil Level signal circuit for a short to ground.
18. This step Clears the Low Oil Level message. The engine coolant temperature should decrease by 10°C (18°F).