Curiosii for ever!
: Car repair manuals for everyone.
Home
>>
Pontiac
>>
1995
>>
Firebird V6-3.8L VIN K
>>
Repair and Diagnosis
>>
Powertrain Management
>>
Diagrams
>>
Electrical Diagrams
>>
Powertrain Control Module - PCM
Powertrain Control Module - PCM
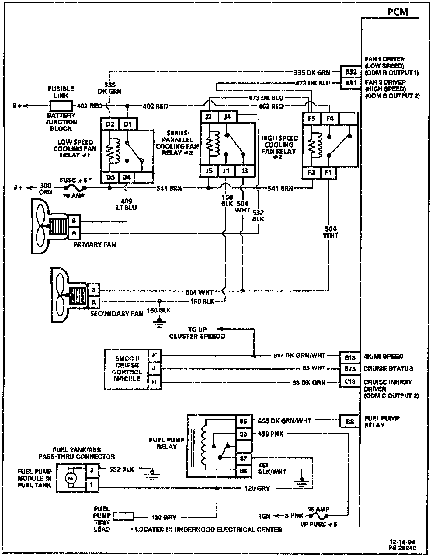
PCM (Part 1 Of 6):
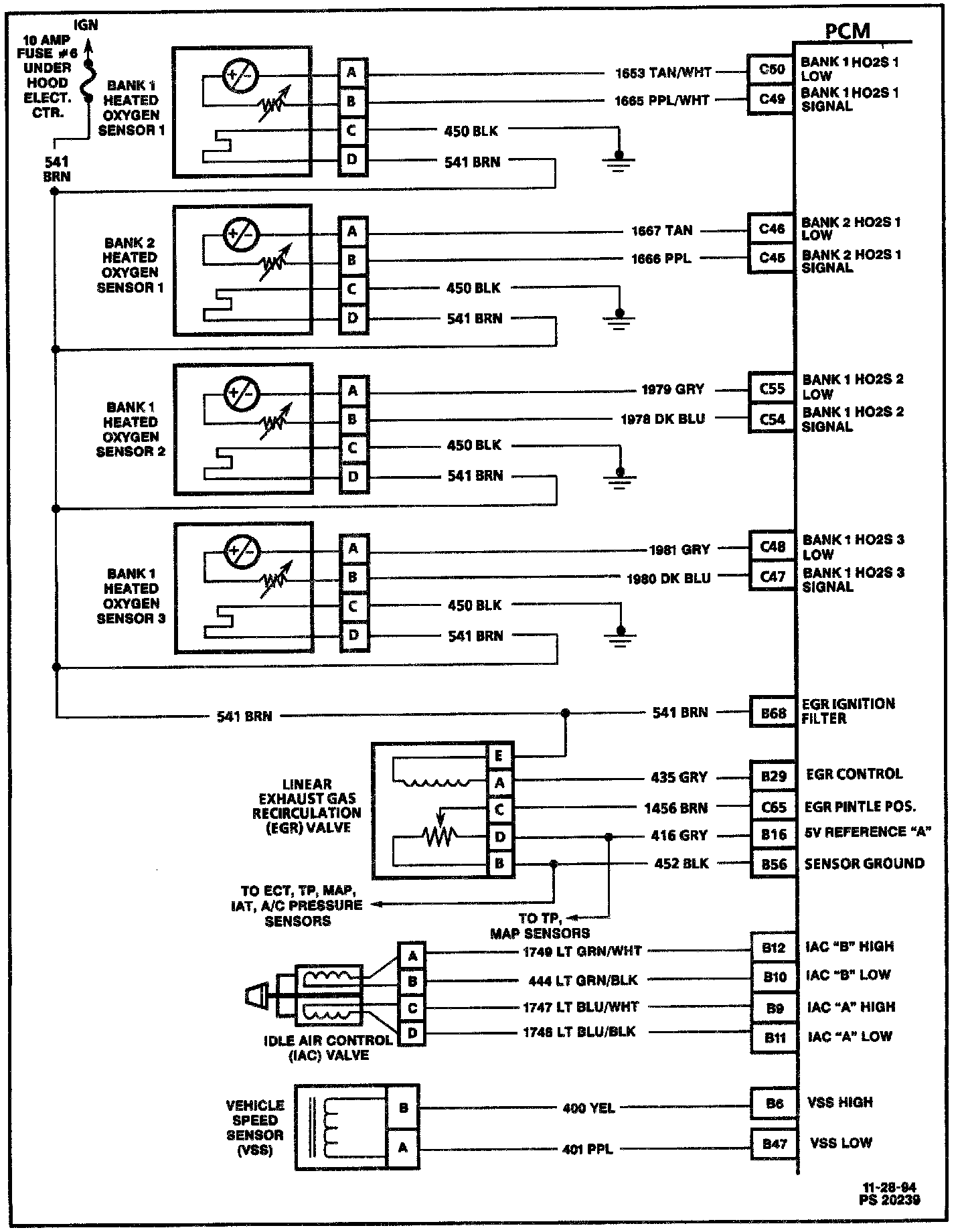
PCM (Part 2 Of 6):
PCM (Part 3 Of 6):
PCM (Part 4 Of 6):
PCM (Part 5 Of 6):
PCM (Part 6 Of 6):
PCM (L36) - 4L60-E Transmission: