Curiosii for ever!
: Car repair manuals for everyone.
Home
>>
Pontiac
>>
1993
>>
Grand AM V6-3300 3.3L
>>
Repair and Diagnosis
>>
Diagrams
>>
Electrical Diagrams
>>
Steering
>>
Steering Control Module
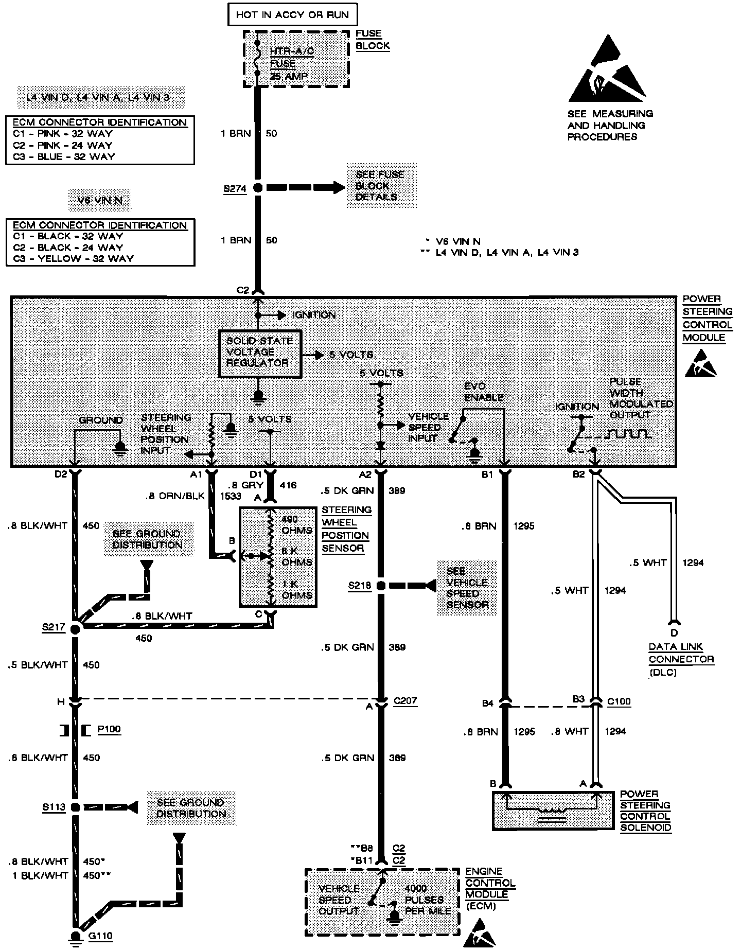
Steering Control Module
Variable Effort Steering: