Curiosii for ever!
: Car repair manuals for everyone.
Home
>>
Pontiac
>>
1991
>>
Grand AM L4-151 2.5L
>>
Repair and Diagnosis
>>
Powertrain Management
>>
Diagrams
>>
Electrical Diagrams
>>
Ignition Controls
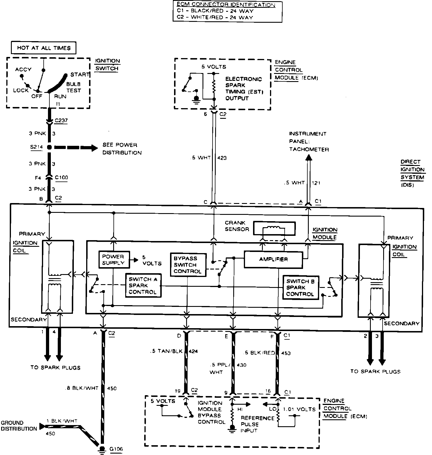
Ignition Controls
Fuel Injection (Ignition):
Electronic Fuel Injection: Ignition: