Curiosii for ever!
: Car repair manuals for everyone.
Home
>>
Pontiac
>>
1991
>>
Grand AM L4-151 2.5L
>>
Repair and Diagnosis
>>
Heating and Air Conditioning
>>
Diagrams
>>
Electrical Diagrams
>>
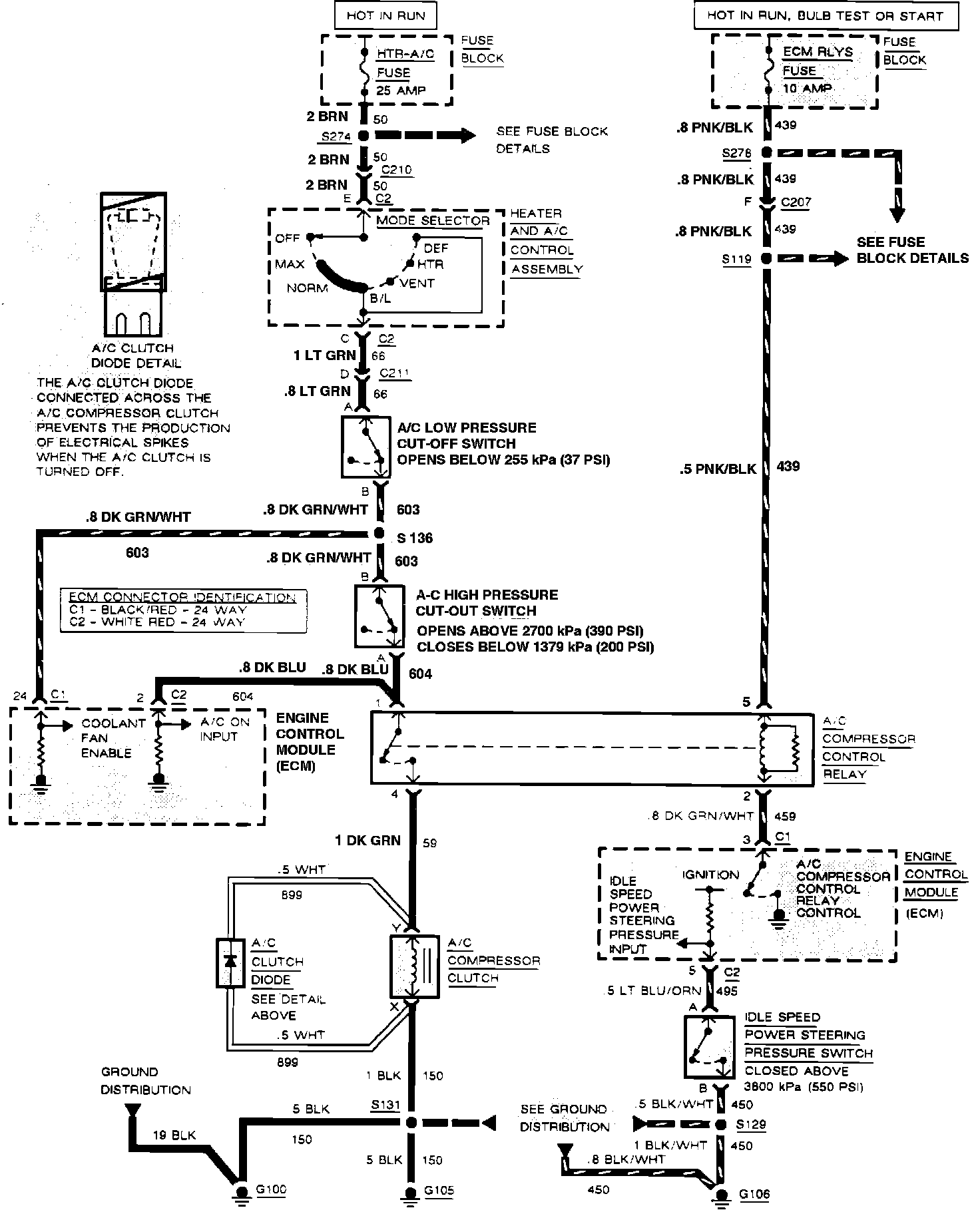
Compressor Controls
Compressor Controls
Air Conditioning, Compressor Controls: