Curiosii for ever!: Car repair manuals for everyone.

Electronic/Powertrain Control Module (ECM/PCM)

ECM Wiring Diagram (Part 1 Of 3):








GE12 = DIAGNOSTIC TEST
BA12 = SYSTEM GROUND
BD6 = INJECTOR DRIVER GROUND
BD7 = INJECTOR DRIVER GROUND
BA8 = SERIAL DATA
BD1 = SYSTEM GROUND
GE15 = OXYGEN SENSOR GROUND
GE14 = OXYGEN SENSOR SIGNAL
GF10 = VATS SIGNAL
BB9 = VSS (LOW)
BB10 = VSS (HIGH)
BB11 = VSS OUTPUT (4000 P/MI)
BC1 = VSS OUTPUT (2000 P/M)
GF16 = MAT SIGNAL
BB5 = SENSOR GROUND
GF13 = TPS SIGNAL
BA5 = 5 VOLT REFERENCE
BA4 = 5 VOLT REFERENCE
GF15 = MAP SIGNAL
BB6 = SENSOR GROUND
GE16 = COOLANT TEMPERATURE SIGNAL
GF9 = KNOCK SIGNAL





ECM Wiring Diagram (Part 2 Of 3):






GE3 = IAC COIL "A" HI
GE4 = IAC COIL "A" LO
GE5 = IAC COIL "B" HI
GE6 = IAC COIL "B" LO
BD16 = PARK NEUTRAL SWITCH (A/T ONLY)
BA6 = IGNITION
BC11 = INJECTOR DRIVER
BC12 = INJECTOR DRIVER
BC8 = EST
BD8 = REFERENCE
BC7 = BYPASS
BD9 = REFERENCE LOW
BB16 = B+
BC1 = B+
BA11 = FUEL PUMP RELAY DRIVE (12V)
BA12 = SYSTEM GROUND
GE13 = FUEL PUMP SIGNAL (PPSW)



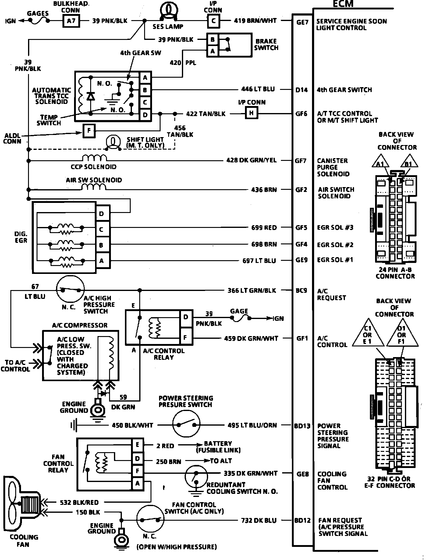
ECM Wiring Diagram (Part 3 Of 3):






GE7 = "SERVICE ENGINE SOON LIGHT" CONTROL
D14 = 4TH GEAR SWITCH
GF6 = A/T TCC CONTROL OR SHIFT LIGHT M/T
GF7 = CANISTER PURGE SOLENOID
GF2 = AIR SWITCH SOLENOID
GF5 = EGR SOLENOID #3
GF4 = EGR SOLENOID #2
GE9 = EGR SOLENOID #1
BC9 = A/C REQUEST
GF1 = A/C CONTROL
BD13 = POWER STEERING PRESSURE SIGNAL
GE8 = COOLING FAN CONTROL
BD12 = FAN REQUEST (A/C PRESSURE SWITCH SIGNAL)