Curiosii for ever!
: Car repair manuals for everyone.
Home
>>
Pontiac
>>
1991
>>
Bonneville V6-3800 3.8L
>>
Repair and Diagnosis
>>
Diagrams
>>
Electrical Diagrams
>>
Powertrain Management
>>
System Diagram
>>
Electronic/Powertrain Control Module (ECM/PCM)
Electronic/Powertrain Control Module (ECM/PCM)
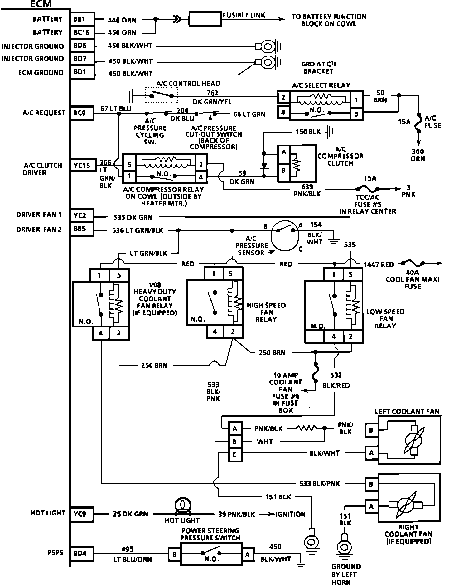
PART 1 OF 3
ECM Wiring Diagram (Part 1 Of 3):
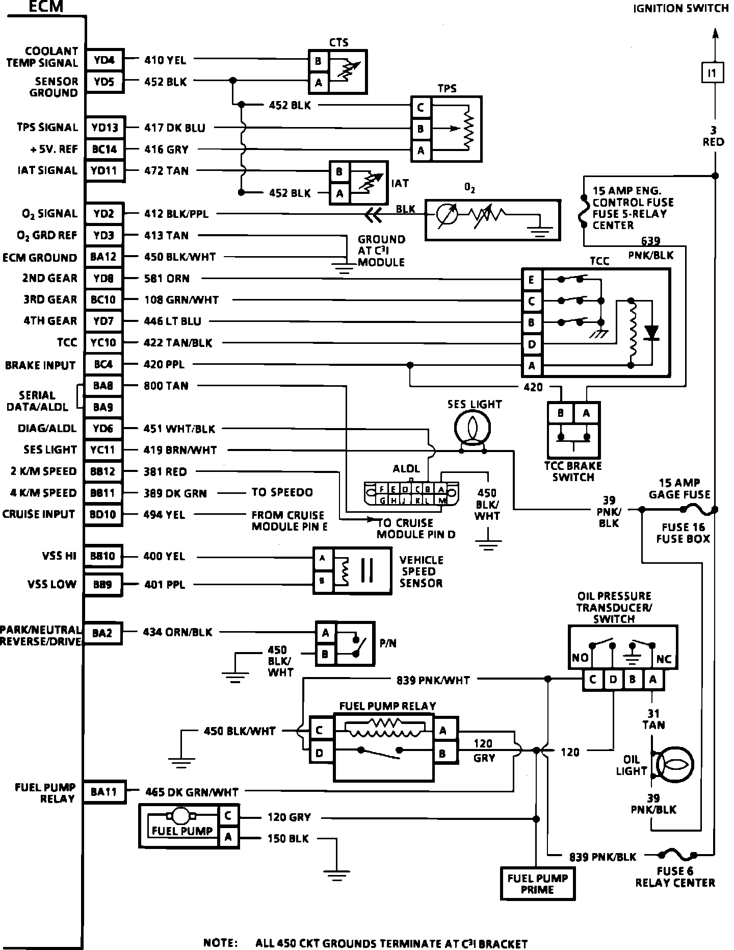
PART 2 OF 3
ECM Wiring Diagram (Part 2 Of 3):
PART 3 OF 3
ECM Wiring Diagram (Part 3 Of 3):