Curiosii for ever!: Car repair manuals for everyone.

Electronic/Powertrain Control Module (ECM/PCM)

ECM Wiring Diagram (1 of 4):







A12 = SYSTEM GROUND
D1 = SYSTEM GROUND
A1 = FUEL PUMP RELAY DRIVE (12V)
B1 = B+
C16 = B+
A6 = 12V IGNITION
D16 = INJECTOR DRIVE
A5 = SERVICE ENGINE SOON LAMP
D9 = INJECTOR DRIVE (LOW)
A2 = SHIFT INDICATOR OR TCC



ECM Wiring Diagram (2 of 4):







A12 = SYSTEM GROUND
A9 = DIAGNOSTIC TEST
A8 = SERIAL DATA
D7 = O2 SENSOR SIGNAL
D6 = O2 SENSOR GROUND
C10 = COOLANT TEMP.
A11 = COOLANT-MAP GROUND
C11 = MAP SIGNAL
C14 = +5V REFERENCE
C13 = TPS SIGNAL
D2 = TPS/MAT GROUND
C12 = MAT SIGNAL (2.0L ONLY)
C4 = IAC COIL "A" LOW
C3 = IAC COIL "A" HIGH
C5 = IAC COIL "B" HIGH
C6 = IAC COIL "B" LOW
A10 = VSS
B10 = PARK/NEUTRAL SWITCH



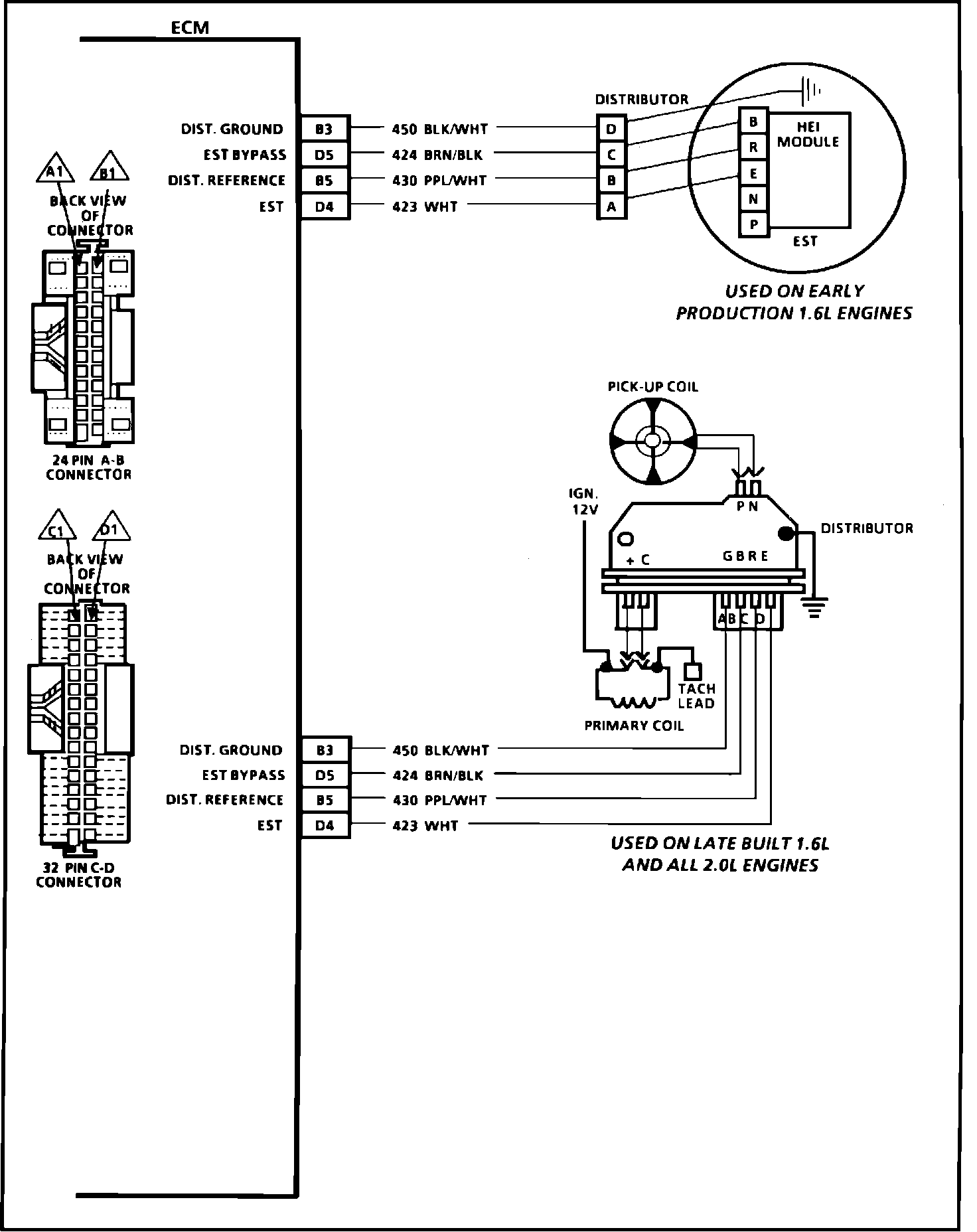
ECM Wiring Diagram (3 of 4):








B3 = DIST. GROUND
D5 = EST BYPASS
B5 = DIST. REFERENCE
D4 = EST
B3 = DIST. GROUND
D5 = EST BYPASS
B5 = DIST. REFERENCE
D4 = EST



ECM Wiring Diagram (4 of 4):








A4 = A/C CLUTCH CONTROL
C8 = A/C REQUEST INPUT
A7 = A/C COOLING FAN REQUEST
A3 = A/C HIGH SPEED COOLING FAN CONTROL