Curiosii for ever!: Car repair manuals for everyone.

Electronic/Powertrain Control Module (ECM/PCM)

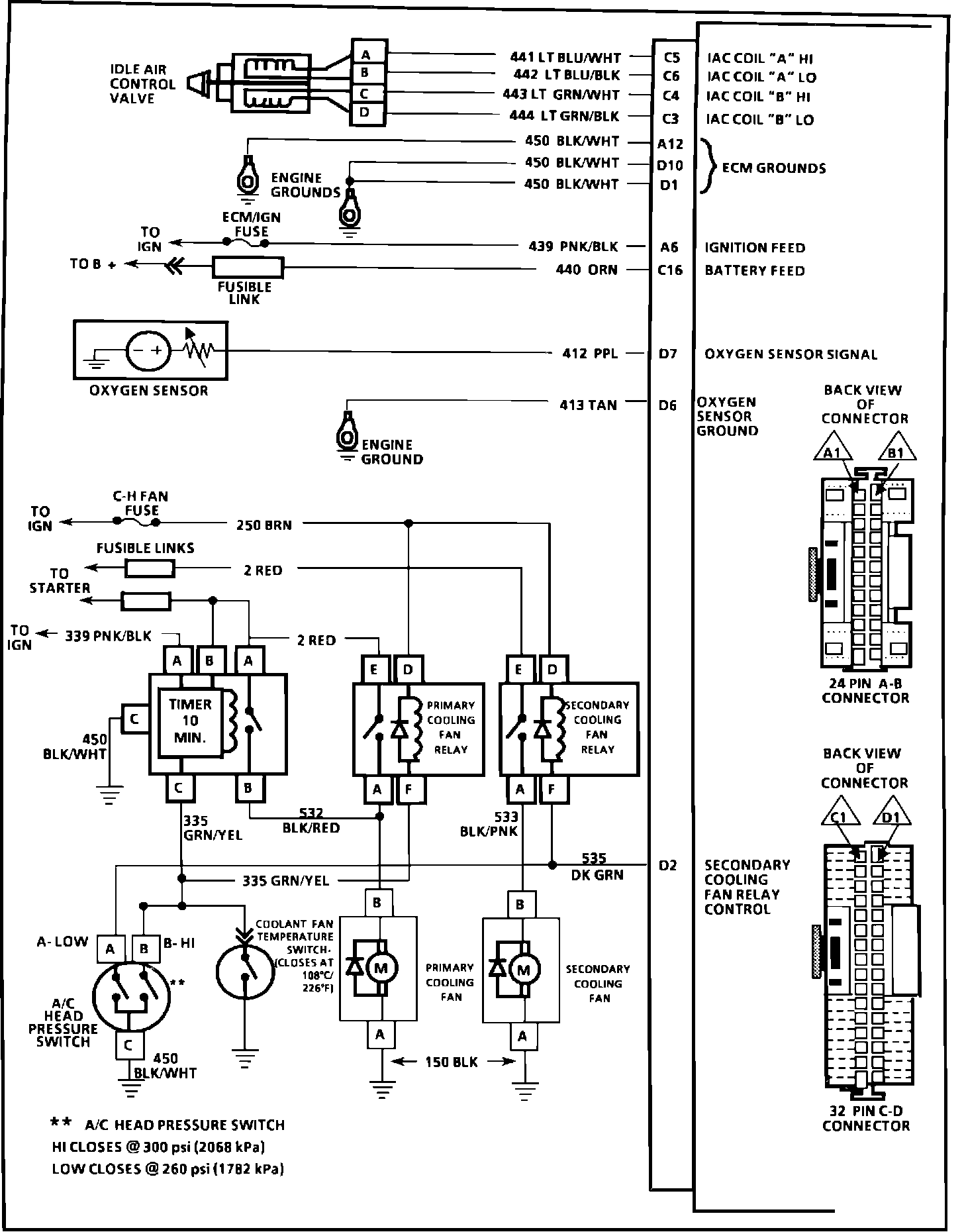
ECM Wiring Diagram, Part 1 Of 4.:






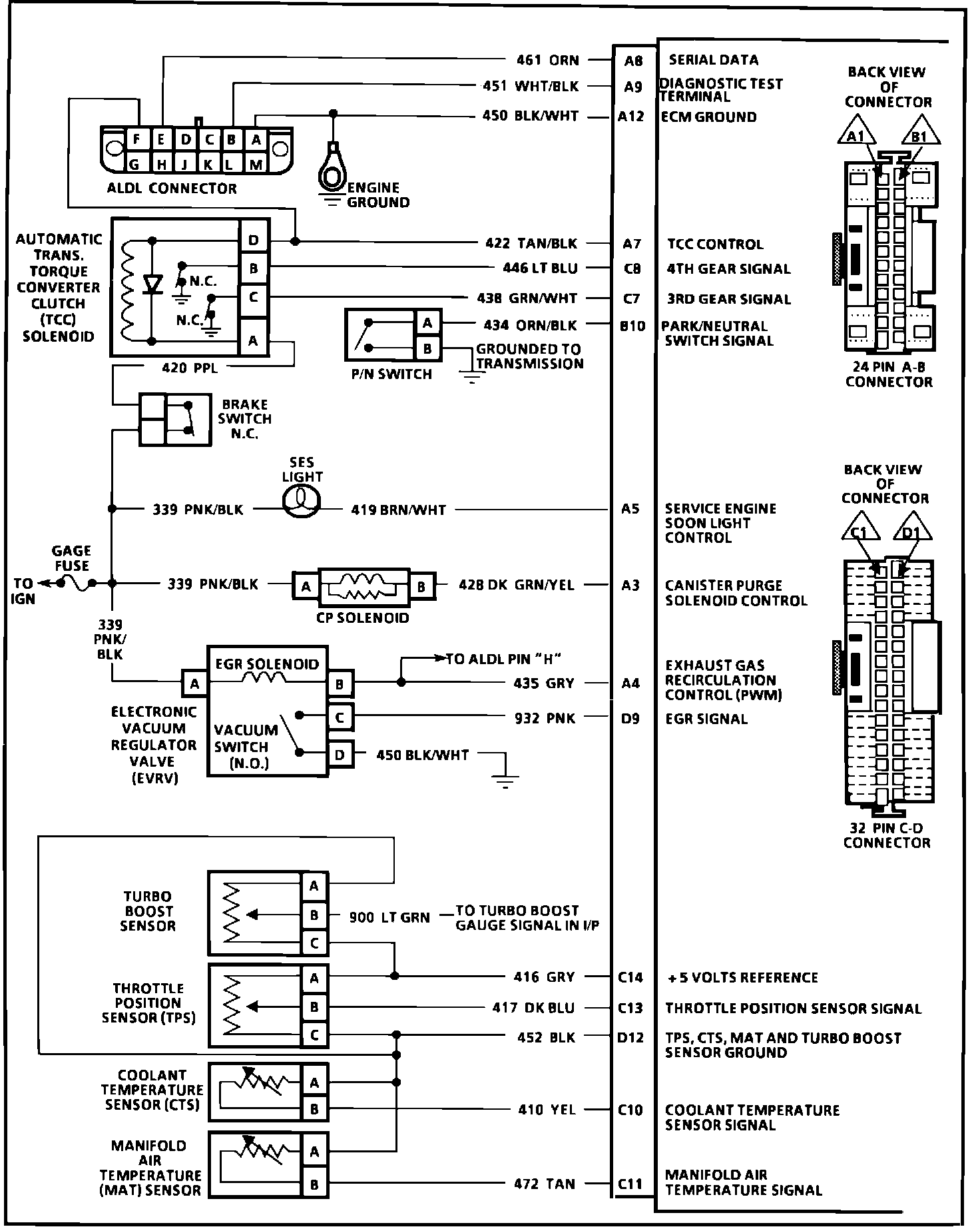
A8 = SERIAL DATA
A9 = DIAGNOSTIC TEST TERMINAL
A12 = ECM GROUND
A7 = TCC CONTROL
C8 = 4TH GEAR SIGNAL
C7 = 3RD GEAR SIGNAL
B10 = PARK /NEUTRAL SWITCH SIGNAL
A5 = SERVICE ENGINE SOON LIGHT CONTROL
A3 = CANISTER PURGE CONTROL
A4 = EGR CONTROL (PWM)
D9 = EGR SIGNAL
C14 = +5V REFERENCE
C13 = THROTTLE POSITION SENSOR SIGNAL
D12 = TPS,CTS,MAT,TURBO BOOST SENSOR GROUND
C10 = COOLANT TEMPERATURE SENSOR SIGNAL
C11 = MAT SENSOR SIGNAL



ECM Wiring Diagram, Part 2 Of 4.:






B4 = EST
D5 = BYPASS
B5 = CRANK REFERENCE HIGH
B3 = CRANK REFERENCE LOW
A11 = CAM SIGNAL
D14 = INJECTOR #1
C15 = INJECTOR #2
D15 = INJECTOR #3
D16 = INJECTOR #4
B12 = INJECTOR #5
C12 = INJECTOR #6
A1 = FUEL PUMP RELAY DRIVE
A12 = ECM GROUND





ECM Wiring Diagram, Part 3 Of 4.:






C5 = IAC COIL "A" HI
C6 = IAC COIL "A" LO
C4 = IAC COIL "B" HI
C3 = IAC COIL "B" LO
A12 = ECM GROUND
D10 = ECM GROUND
D1 = ECM GROUND
A6 = IGNITION FEED
C16 = BATTERY FEED
D7 = OXYGEN SENSOR SIGNAL
D6 = OXYGEN SENSOR GROUND
D2 = SECONDARY COOLING FAN RELAY CONTROL


ECM Wiring Diagram, Part 4 Of 4.:








A10 = VEHICLE SPEED SENSOR SIGNAL
B7 = SPARK RETARD SIGNAL (ESC)
A6 = IGNITION FEED
D3 = WASTEGATE SOLENOID CONTROL (PWM)
B6 = MAF SENSOR SIGNAL
B8 = A/C REQUEST SIGNAL
A2 = A/C CLUTCH CONTROL RELAY