Curiosii for ever!: Car repair manuals for everyone.

Electronic/Powertrain Control Module (ECM/PCM)



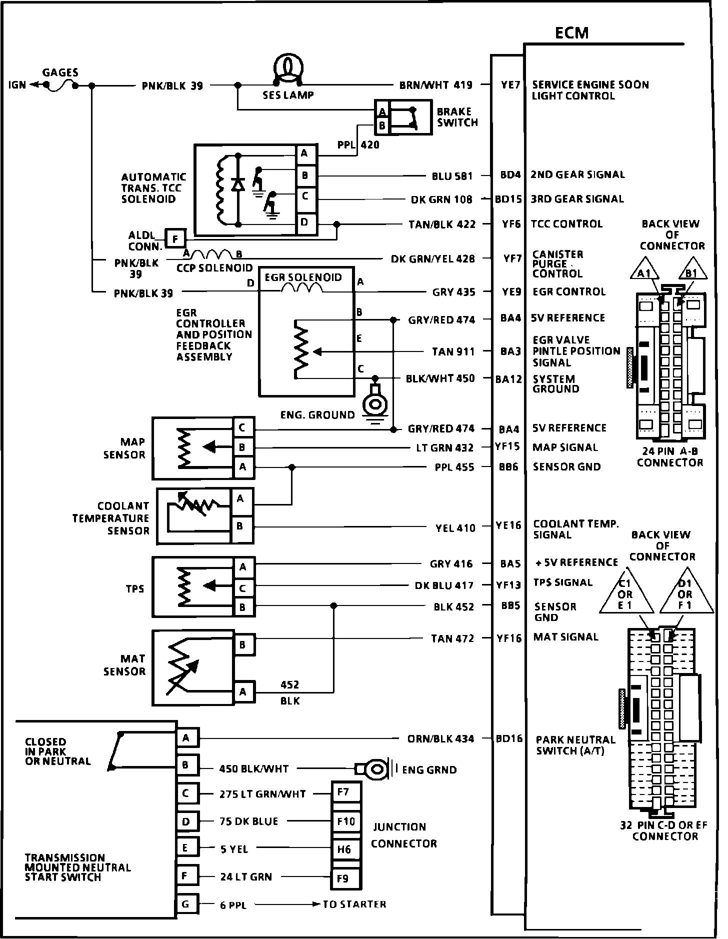
ECM Wiring Diagram, Part 1 Of 3:






YE7 = SERVICE ENGINE SOON LIGHT CONTROL
BD4 = 2ND GEAR SIGNAL
BD15 = 3RD GEAR SIGNAL
YF6 = TCC CONTROL
YF7 = CANISTER PURGE CONTROL
YE9 = EGR CONTROL
BA4 = 5 VOLT REFERENCE
BA3 = EGR VALVE PINTLE POSITION
BA12 = SYSTEM GROUND
BA4 = 5 VOLT REFERENCE
YF15 = MAP SIGNAL
BB6 = SENSOR GROUND
YE16 = COOLANT TEMPERATURE SIGNAL
BA5 = +5 VOLT REFERENCE
YF13 = TPS SIGNAL
BB5 = SENSOR GROUND
YF16 = MAT SIGNAL
BD16 = PARK NEUTRAL SWITCH (A/T)


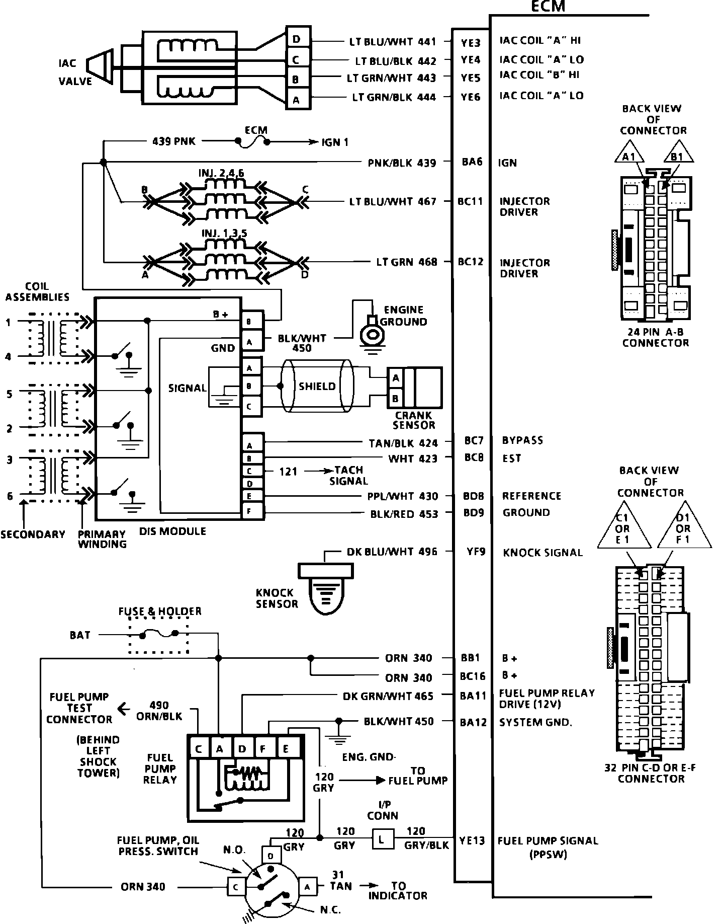
ECM Wiring Diagram, Part 2 Of 3:






YE3 = IAC COIL "B" HI
YE4 = IAC COIL "A" LO
YE5 = IAC COIL "B" HI
YE6 = IAC COIL "A" LO
BA6 = IGNITION
BC11 = INJECTOR DRIVER
BC12 = INJECTOR DRIVER
BC7 = BYPASS
BC8 = EST
BD8 = REFERENCE
BD9 = GROUND
YF9 = KNOCK SIGNAL
BB1 = B+
BC16 = B+
BA11 = FUEL PUMP RELAY DRIVE
BA12 = SYSTEM GROUND
YE13 = FUEL PUMP SIGNAL (PPSW)


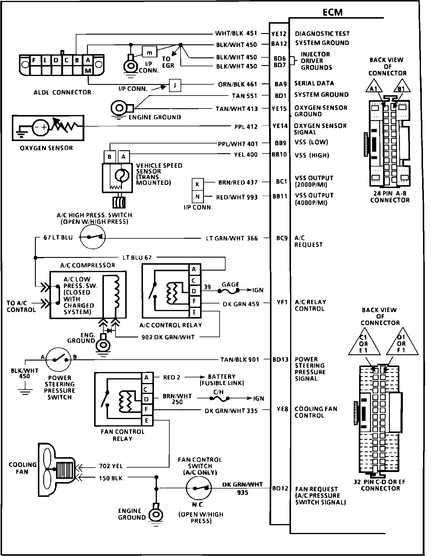
ECM Wiring Diagram, Part 3 Of 3:






YE12 = DIAGNOSTIC TEST
BA12 = SYSTEM GROUND
BD6 = INJECTOR DRIVER GROUND
BD7 = INJECTOR DRIVER GROUND
BA9 = SERIAL DATA
BD1 = SYSTEM GROUND
YE15 = OXYGEN SENSOR GROUND
YE14 = OXYGEN SENSOR SIGNAL
BB9 = VSS LOW
BB10 = VSS HIGH
BC1 = VSS OUTPUT (2000P/MI)
BB11 = VSS OUTPUT (4000P/MI)
BC9 = A/C RELAY REQUEST
YF1 = A/C RELAY CONTROL
BD13 = POWER STEERING PRESSURE SIGNAL
YE8 = COOLING FAN CONTROL
BD12 = FAN REQUEST (A/C PRESSURE SWITCH SIGNAL)