Curiosii for ever!
: Car repair manuals for everyone.
Home
>>
Pontiac
>>
1988
>>
Grand AM L4-121 2.0L
>>
Repair and Diagnosis
>>
Powertrain Management
>>
Diagrams
>>
Electrical Diagrams
>>
Powertrain Controls
Powertrain Controls
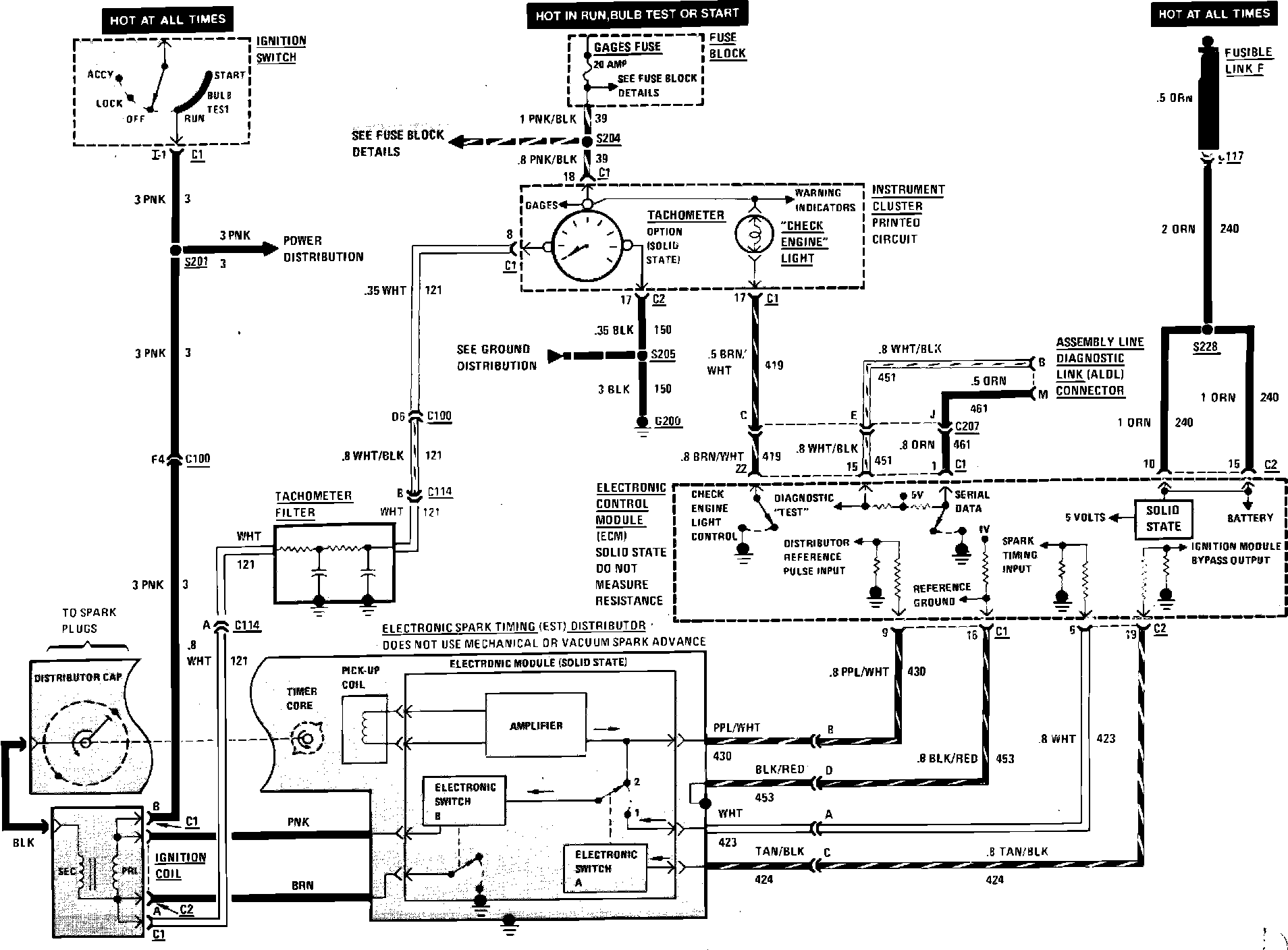
Fig. 306 Throttle Body Injection Wiring Circuit (Check Engine Light & Ignition) W/4-121/2.0L VIN K Engine: