Curiosii for ever!
: Car repair manuals for everyone.
Home
>>
Pontiac
>>
1986
>>
Bonneville V8-305 5.0L
>>
Repair and Diagnosis
>>
Powertrain Management
>>
Diagrams
>>
Electrical Diagrams
>>
Electronic/Powertrain Control Module (ECM/PCM)
Electronic/Powertrain Control Module (ECM/PCM)
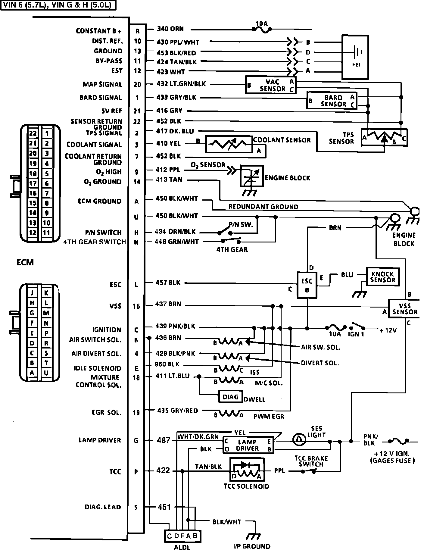
Fig. 046 - ECM VIN G, VIN H, VIN 6: