Curiosii for ever!
: Car repair manuals for everyone.
Home
>>
Pontiac
>>
1985
>>
Fiero V6-173 2.8L
>>
Repair and Diagnosis
>>
Powertrain Management
>>
Diagrams
>>
Electrical Diagrams
>>
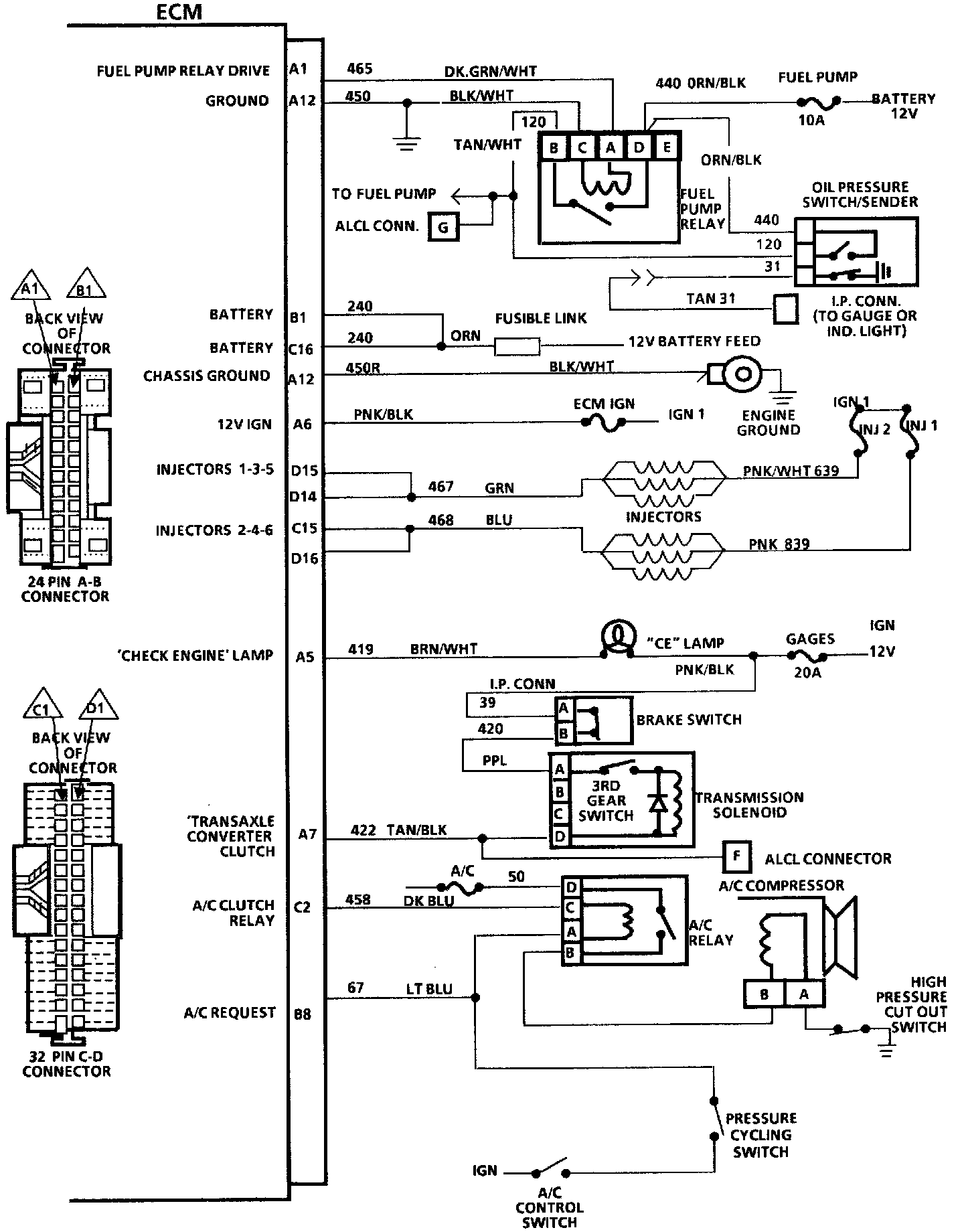
Electronic/Powertrain Control Module (ECM/PCM)
Electronic/Powertrain Control Module (ECM/PCM)