Curiosii for ever!: Car repair manuals for everyone.

Engine Runs Rough on Cold Start

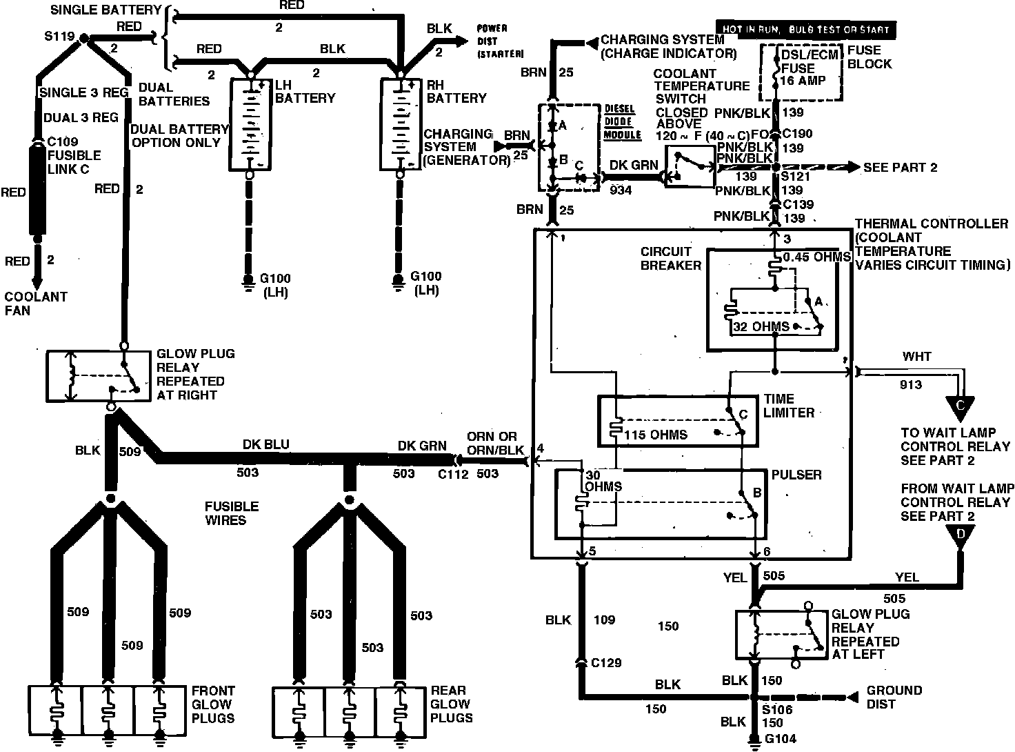
Fig. 2 Glow plug wiring schematic (Part 1 of 2). 1982-83 models:




Fig. 2 Glow plug wiring schematic (Part 2 of 2). 1982-83 models:






1. With ignition switch in Run position and engine off, disconnect electrical connector from engine temperature switch, Fig. 2.
2. Connect jumper wire between terminals on engine temperature switch electrical connector, and note if fast idle solenoid extends.
3. If solenoid extends, proceed to step 4. If solenoid does not extend, check throttle linkage or solenoid plunger for binding. If linkage is satisfactory, replace solenoid.
4. Connect tachometer J-26925 or equivalent to engine, then start engine and leave jumper wire attached to the engine temperature switch.
5. Disconnect electrical connector from cold advance solenoid. Engine speed should vary 30 RPM when connector is removed.
6. If there is no change in RPM, check solenoid and pump for proper operation and repair or replace as necessary.
7. Turn engine off, then check continuity of engine temperature switch using suitable self-powered test lamp.
8. Test lamp should not light above 120° F. If not satisfactory, replace switch.
9. Using suitable test lamp, ground one lead and connect other lead to dark green wire terminal at diode module A. If test lamp lights and engine is cold, replace coolant temperature switch.
10. Turn ignition OFF, then disconnect all glow plug wire connectors. Connect suitable self-powered test lamp between rear post of glow plug relay and ground.
11. At each glow plug, momentarily connect glow plug wire connector to plug spade terminal. Observe test light.
12. If test lamp lights, glow plug and wire connector are satisfactory. If test lamp does not light, touch wire connector to engine block or other ground. If test lamp lights, replace glow plug. If lamp does not light, replace wire to glow plug.