Electronic/Powertrain Control Module (ECM/PCM)
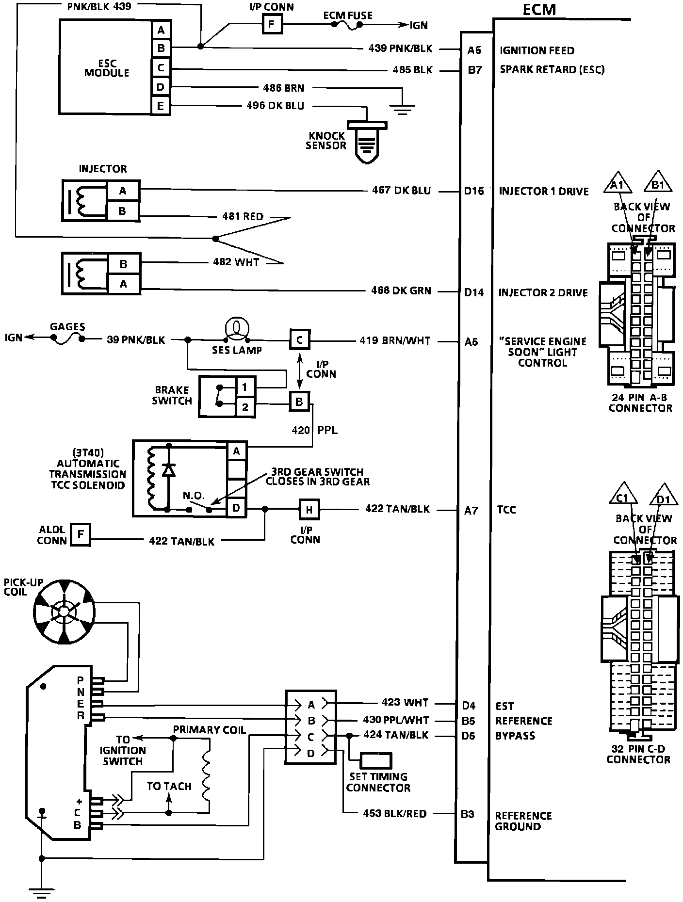
ECM Wiring Diagram (Part 1 of 3):
C16 = BATTERY +.
B1 = BATTERY +.
A1 = FUEL PUMP RELAY DRIVE.
A12 = SYSTEM GROUND.
B2 = FUEL PUMP SIGNAL (PPSW).
B8 = A/C REQUEST.
A2 = A/C CONTROL.
C2 = COOLING FAN CONTROL.
B9 = FAN REQUEST (A/C PRESSURE SWITCH SIGNAL).
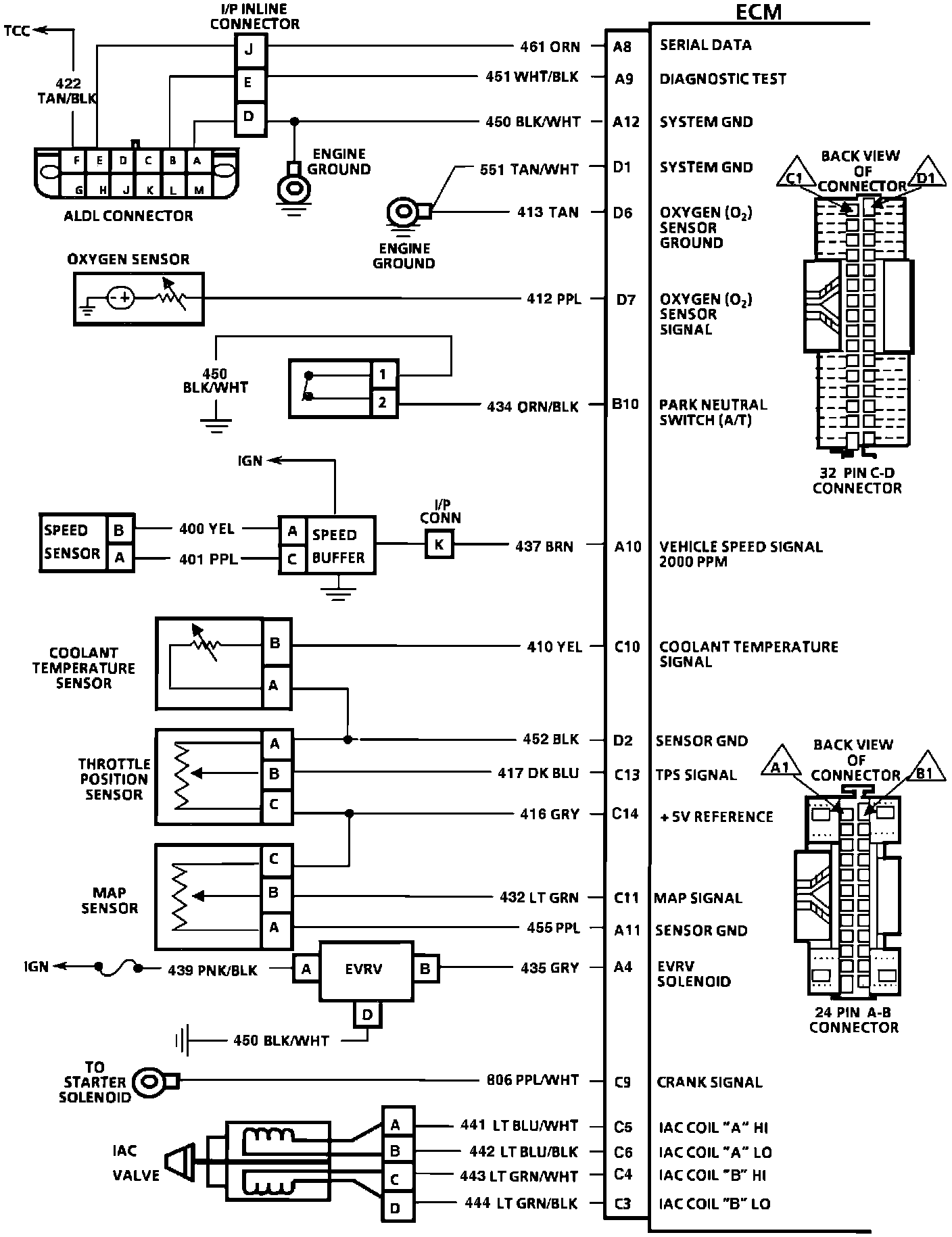
ECM Wiring Diagram (Part 2 of 3):
A8 = SERIAL DATA.
A9 = DIAGNOSTIC TEST.
A12 = SYSTEM GROUND.
D1 = SYSTEM GROUND.
D6 = OXYGEN (O2) SENSOR GROUND.
D7 = OXYGEN (O2) SENSOR SIGNAL.
B10 = PARK NEUTRAL SWITCH (A/T).
A10 = VEHICLE SPEED SIGNAL 2000 RPM.
C10 = COOLANT TEMPERATURE SIGNAL.
D2 = SENSOR GROUND.
C13 = TPS SIGNAL.
C14 = + 5V REFERENCE.
C11 = MAP SIGNAL.
A11 = SENSOR GROUND.
A4 = EVRV SOLENOID.
C9 = CRANK SIGNAL.
C5 = IAC COIL "A" HI.
C6 = IAC COIL "A" LO.
C4 = IAC COIL "B" HI.
C3 = IAC COIL "B" LO.
ECM Wiring Diagram (Part 3 of 3):
A6 = IGNITION FEED.
B7 = SPARK RETARD (ESC).
D16 = INJECTOR 1 DRIVE.
D14 = INJECTOR 2 DRIVE.
A5 = SERVICE ENGINE SOON LIGHT CONTROL.
A7 = TCC.
D4 = EST.
B5 = REFERENCE.
D5 = BYPASS.
B3 = REFERENCE GROUND.