Curiosii for ever!
: Car repair manuals for everyone.
Home
>>
Plymouth
>>
1992
>>
Laser FWD L4-1997cc 2.0L DOHC Turbo
>>
Repair and Diagnosis
>>
Diagrams
>>
Connector Views
>>
Fuse Block
>>
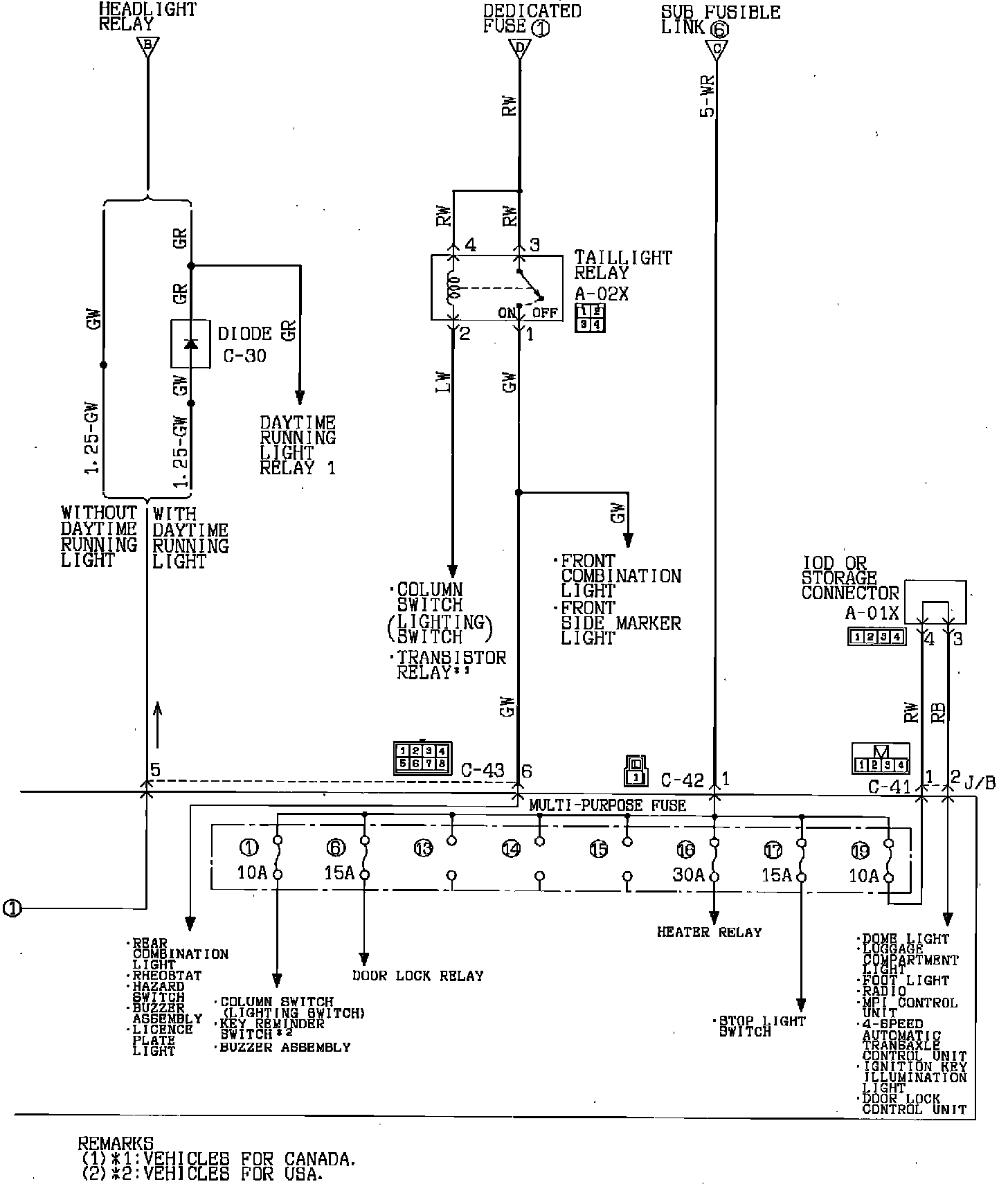
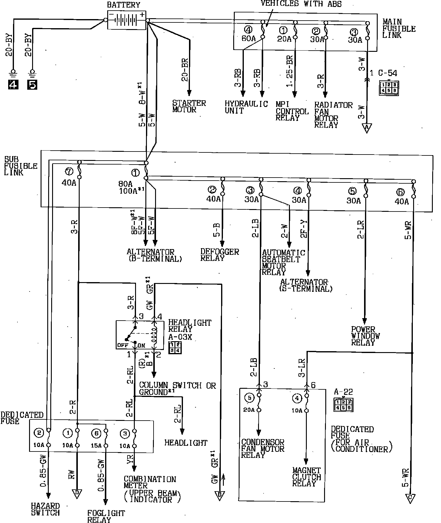
Power Distribution Block
Power Distribution Block
Power Distribution:
Power Distribution:
Power Distribution: