Curiosii for ever!: Car repair manuals for everyone.

Use of DRB II and MMC Adapter

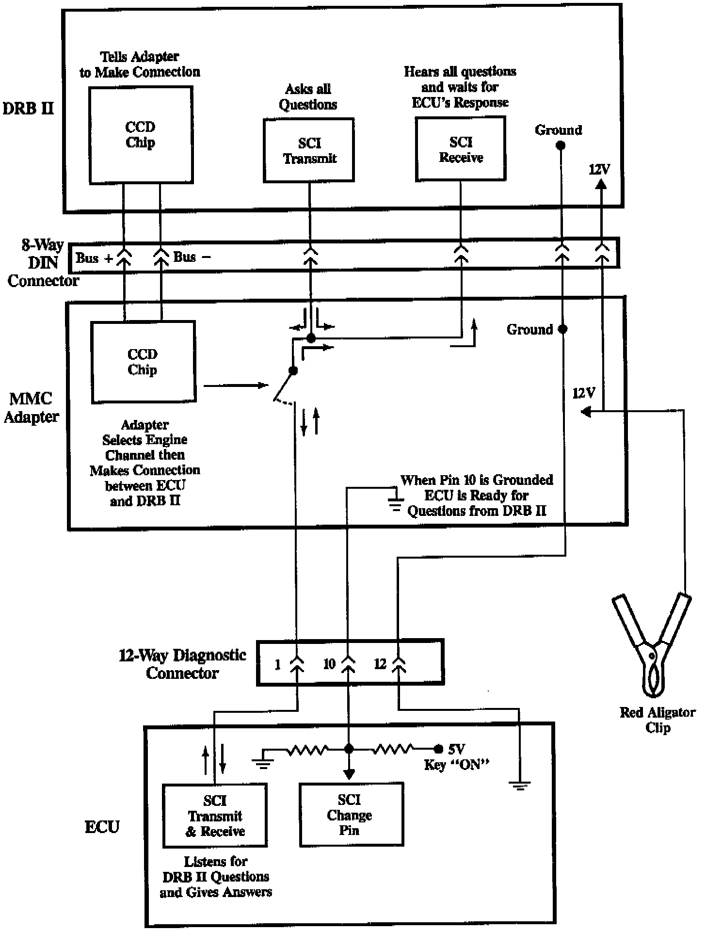
DRB And MMC Adapter:





The MMC (Mitsubishi Motors Corporation) DRB II (Diagnostic Readout Box II) Adapter was built so that the existing DRB II could work on all 1989 and later ECI Multi Systems. The Adapter has 3 cables coming out of it. One is for the battery positive (red alligator clip). The second cable is the round 8-Way DIN Cable. The third cable is the 12-Way Vehicle Diagnostic Cable (has Black cover and White 12-Way Connector). The Diagnostic Cable plugs into the vehicles Diagnostic Connector.

Plug in the MMC Cartridge with the red label up or facing you. Another way of telling which way the cartridge goes in is the two round "bumps" go up or facing you.





This is how the adapter works with the the DRB II and the ECU. When the DRB II and the Adapter are first powered up, both of them go through self checks (RAM and ROM). If there is a problem, an Error Screen is displayed on the DRB II will tell the Adapter (over the CCD BUS) to select Engine (channel 0). At this time the Adapters hardware will make the connection between the DRB II and the ECU. Please note the Adapter is like someone plugging in an extension cord between 2 points. The Adapter cannot "hear" the DRB II "talking" to the ECU. The Adapter only makes the connection at power-up, after that the Adapter doesn't do anything until the DRB II and Adapter are powered down. Then the adapter will shut off all Channels (only Channel 0, Engine is used in 1989) so the DRB II is disconnected from the ECU.

Until you select a SELECT TEST, the DRB II is not "talking" to the ECU and the key can be "OFF." From this point on, all tests are engine running or not running (key "ON" engine off). When you drop into a SELECT TEST, the DR8 II will "talk" to the ECU over SCI (Serial Communication Interface). The DRB II will ask a question (What is the Air Flow Sensor Hertz?) and the DRB II will "hear" itself on the SCI Receive port at the same time the ECU "hears" the question. When the DRB II "hears" itself ask a question, it waits for the ECU to "answer". If the DRB II did not "hear" itself or did not hear the ECU "answer" it will display an Error Screen. How fast the DRB II keeps "asking" the same question will determine how fast the DRB II Screen is updated.

So, all Data Line information is requested by the DRB II and supplied by the ECU on the SCI lines. Whenever the key is "OFF", this shuts down the ECUs SCI Transmit and Receive capabilities. This is why the error screen comes up when the key is "OFF".

NOTE: There is a display error on the DRB II on the 1.6L Non-Turbo, 1.6L Turbo, 1.8L SOHC, and 2.0L SOHC engine. If you are using the DRB II on either one of these engines and TOTAL ADVANCE is displayed, it should be used for checking electrical advance only. Basic timing or any timing adjustment should be performed by using the procedures and an acceptable timing light.

It does not make any difference which cable is hooked up first or when the Cartridge is plugged in. To power up the DRB II, make the following hook-ups:

1. Plug in the DRB II 8-Way DIN Cable to the Adapter 8-Way DIN Cable.
2. Plug in the 12-Way Diagnostic Connector to the Vehicles Diagnostic Connector.
3. Plug the Mitsubishi Cartridge into the DRB II.
4. Hook up the Red Alligator Clip to Battery Positive.
5. Turn the key to "ON" or start the engine.

No Data Stream information will be "given out" by the ECU if the key is not in the ON position.