Curiosii for ever!: Car repair manuals for everyone.

Cruise Control Switch: Testing and Inspection

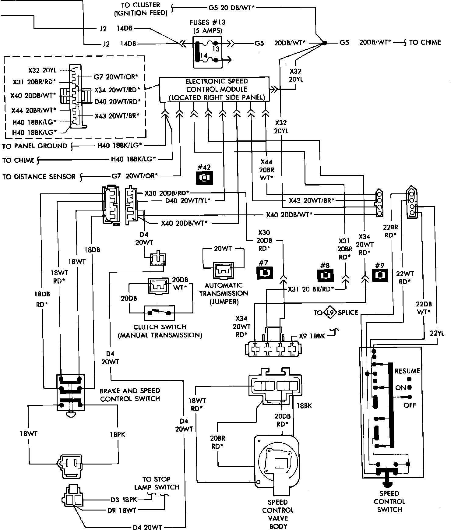
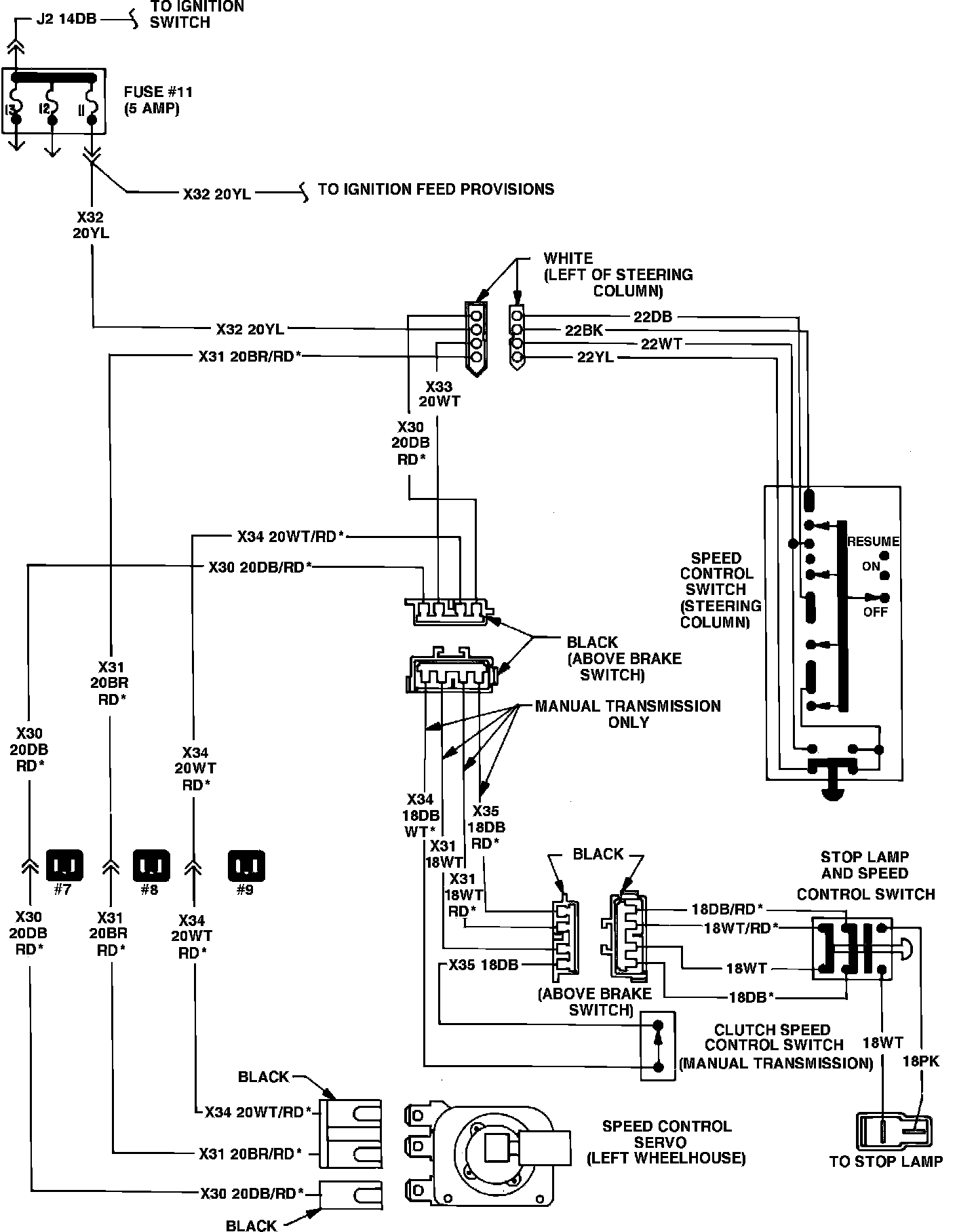
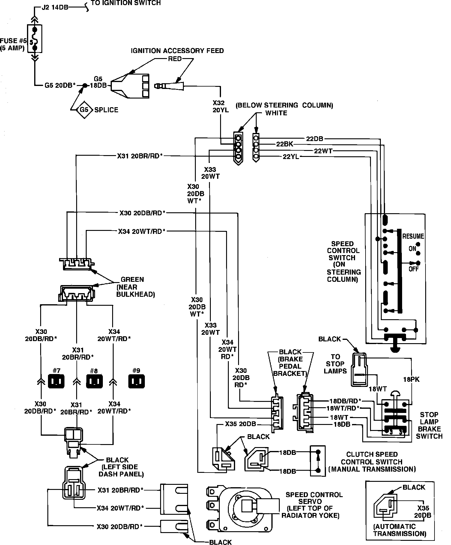
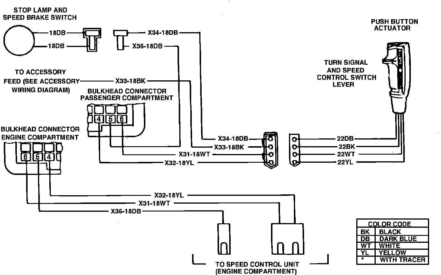
Refer to Speed Control Wiring Diagrams. Prior to performing any tests, ensure servo or valve body and electronic module are properly tested.


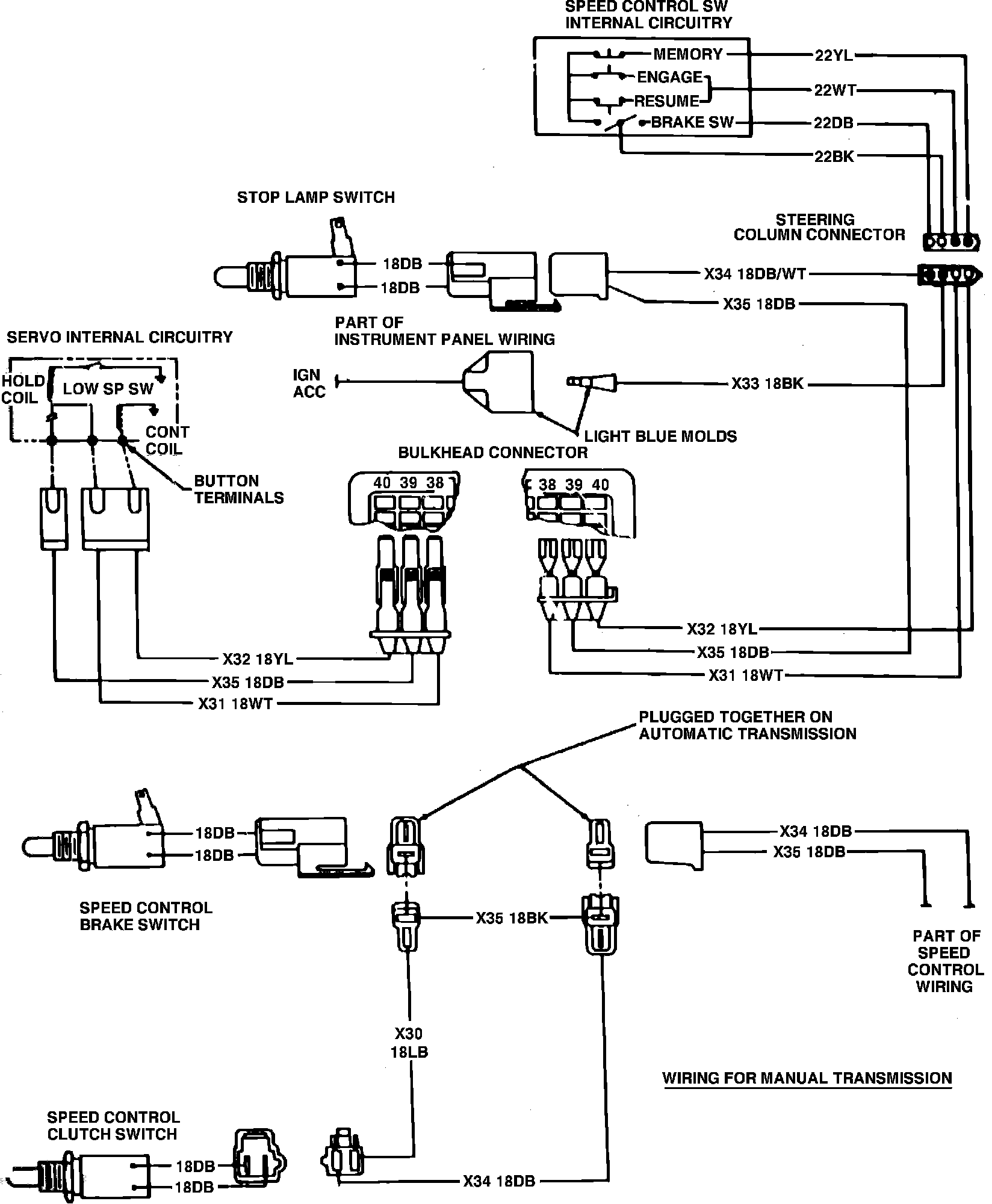
Fig. 2 Speed control wiring diagram. 1980-84 Vans, Wagons & Front Sections:





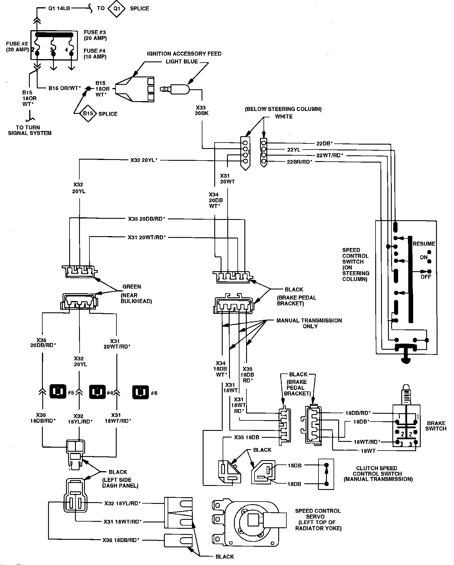
Fig. 3 Speed control wiring diagram. 1981-84 Ramcharger, Trail Duster & Conventional Cabs:





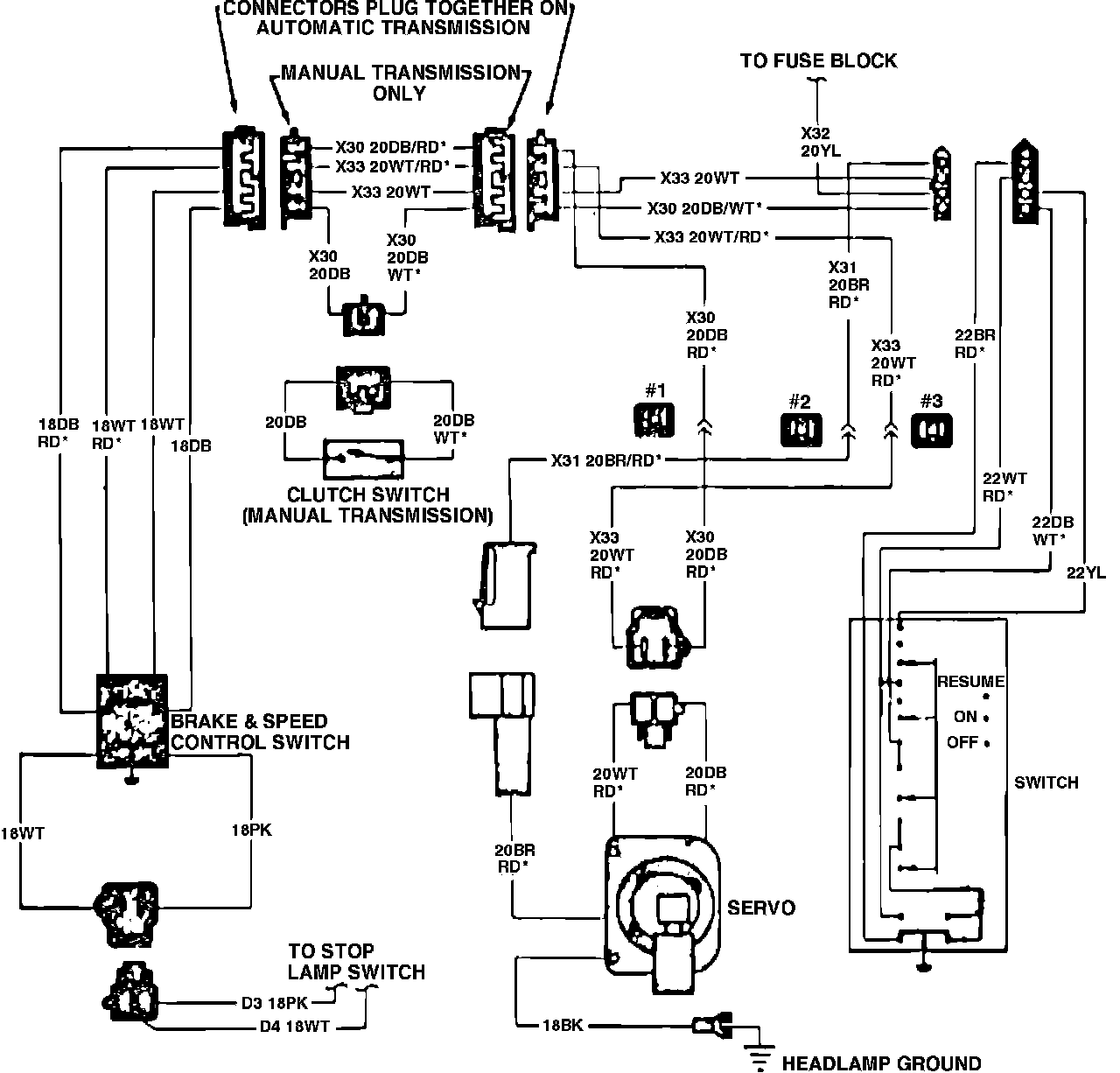
Fig. 4 Speed control wiring diagram. 1982-84 Rampage & 1983 Scamp:





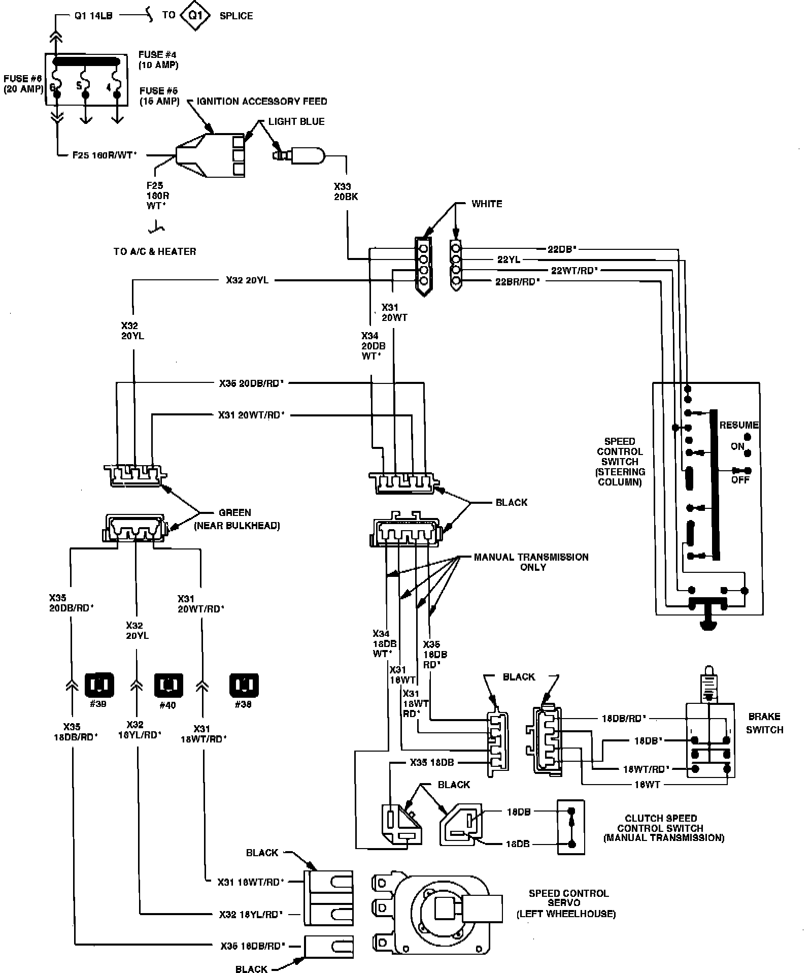
Fig. 5 Speed control wiring diagram. 1984 Mini-Vans/Wagons (1985 similar):





Fig. 6 Speed control wiring diagram. 1985 Conventional Cabs & Ramcharger:





Fig. 7 Speed control wiring diagram. 1985 rear wheel drive Ram Van & Wagons:





Fig. 8 Speed control wiring diagram. 1986-87 Conventional Cabs & Ramchargers:





Fig. 9 Speed control wiring diagram. 1986 rear wheel drive Ram Van & Wagons:





Fig. 10 Speed control wiring diagram. 1986 Mini-Vans/Wagons:





Rear Wheel Drive Models

1. Check fuse for continuity.
2. Disconnect four wire electrical connector at steering column.
3. Connect a suitable 12 volt power source to black wire terminal of switch harness connector.
4. Attach one lead of a suitable test lamp to ground, then attach the second lead to yellow wire terminal. Test lamp should illuminate with speed control switch in "on" position. Test lamp should be off when set button is depressed, or when speed control switch is in "off" position.
5. Attach test lamp lead to dark blue wire. Test lamp should illuminate with slide switch in "on" position and be off with slide switch in "off" position.
6. Attach test lead to white wire. Test lamp should be off with slide switch in "on" position, illuminate when set button is depressed, and be off when switch is released. Test lamp should illuminate when slide switch is moved to "Resume" position, and go off when slide switch is released.
7. Replace speed control switch if test lamp does not respond as indicated.



Front Wheel Drive Models, Exc. 1986-87 Mini-Vans/Wagons

1. Check fuse for continuity.
2. Disconnect four wire electrical connector at steering column.
3. Connect a suitable 12 volt power source to yellow wire terminal of switch harness connector.
4. Attach one lead of a suitable test lamp to ground, then the second lead to brown wire with red tracer terminal test lamp should illuminate with speed control switch in "on" position. Test lamp should be off when set button is depressed, or when speed control switch is in "off" position.
5. Attach test lamp lead to dark blue wire with white tracer. Test lamp should illuminate with slide switch in "on" position, and be off with slide switch in "off" position.
6. Attach test lead to white wire with red tracer. Test lamp should be off with slide switch in "on" position, illuminate when set button is depressed, and be off when switch is released. Test lamp should illuminate when slide switch is moved to "Resume" position, then go off when slide switch is released.
7. Replace speed control switch if test lamp does not respond as indicated.