Engine Control Module: Testing and Inspection
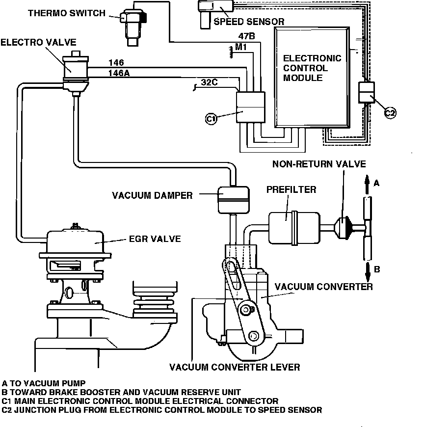
Fig. 9 Exhaust gas recirculation (EGR) system.:
1. Disconnect electrical connector C1, Fig. 9.
2. Turn ignition to ON position.
3. Using a suitable voltmeter, measure voltage at wire 32C.
4. Voltmeter readings should be less than or equal to 11.5 volts.