Curiosii for ever!: Car repair manuals for everyone.

Fuel Level Sensor Diagnosis












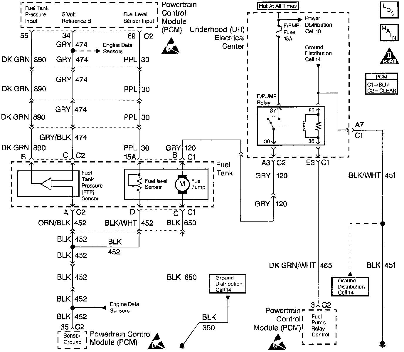
Circuit Description
The Powertrain Control Module (PCM) supplies 5 volts to the fuel level sensor circuit. The fuel level sensor varies the voltage relative to the amount of fuel in the tank The PCM monitors the voltage on the fuel level circuit to calculate the amount of fuel in the tank. The PCM sends fuel level information via Class 2 serial data to the I/P fuel gauge.
The PCM uses fuel level information to enable the enhanced evaporative emission diagnostic.

Diagnostic Aids
Refer to Instrument Panel Cluster (IPC) for additional diagnostic information.
Check for the following condition(s):
Poor connections or damaged harness. Inspect the harness connectors for backed out terminals, improper mating, broken locks, improperly formed or damaged terminals, poor terminal to wire connection and damaged harness.

Test Description
Number(s) below refer to the step number(s) on the Diagnostic Table.
3. This checks for proper PCM voltage, ground and circuit wiring. The PCM supplies 5V to the fuel level sensor.
5. This checks for a fuel level sensor circuit shorted to battery positive.
6. This checks for a faulty fuel level sensor ground or splice connection.