Curiosii for ever!
: Car repair manuals for everyone.
Home
>>
Oldsmobile
>>
1998
>>
Intrigue V6-3.8L VIN K
>>
Repair and Diagnosis
>>
Diagrams
>>
Electrical Diagrams
>>
Cruise Control
>>
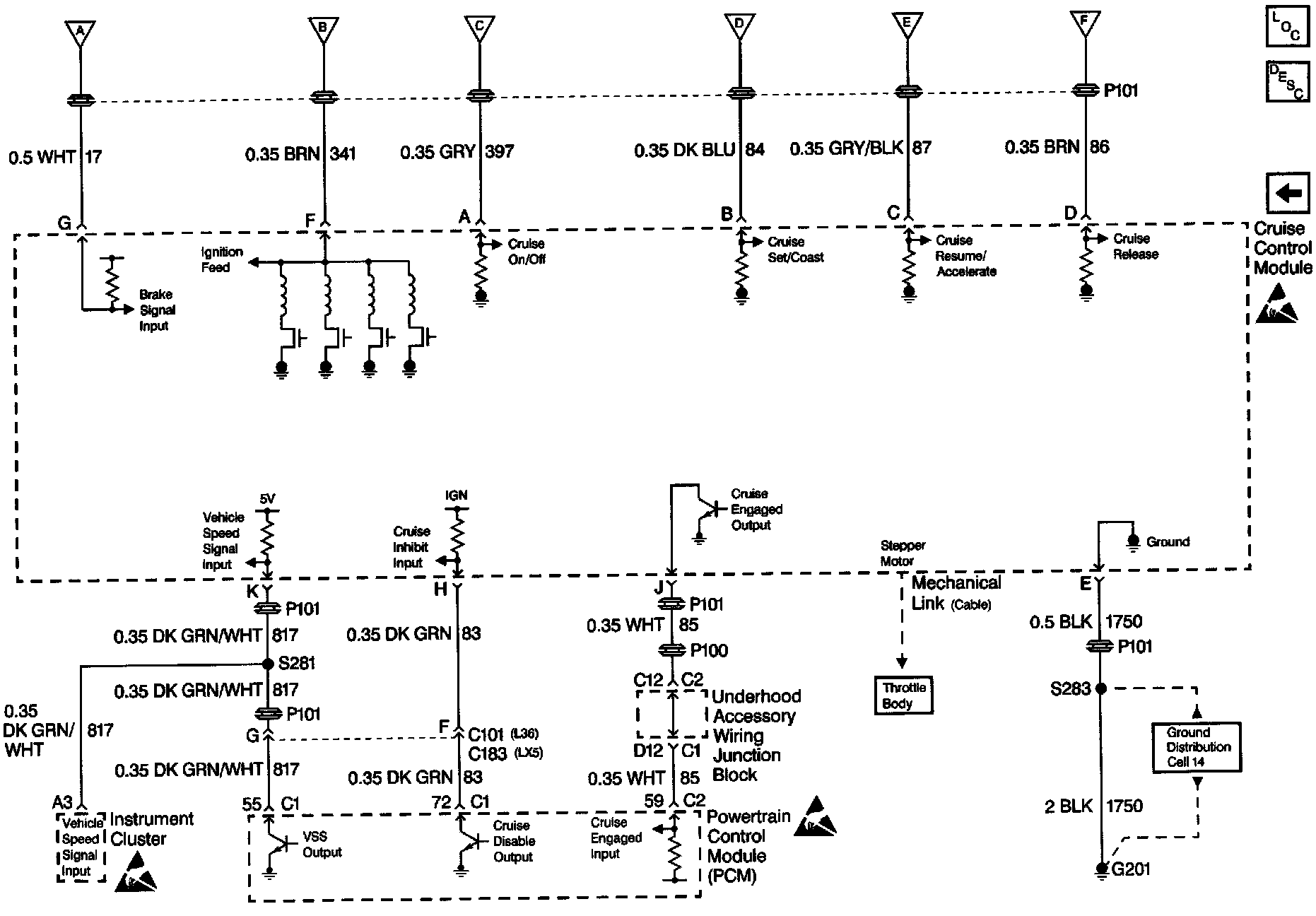
Cruise Control Module and Ground Distribution
Cruise Control Module and Ground Distribution
Cruise Control Schematics: Cruise Control Module And Ground Distribution: