Curiosii for ever!
: Car repair manuals for everyone.
Home
>>
Oldsmobile
>>
1998
>>
Aurora V8-4.0L VIN C
>>
Repair and Diagnosis
>>
Relays and Modules
>>
Relays and Modules - Powertrain Management
>>
Relays and Modules - Computers and Control Systems
>>
Body Control Module
>>
Diagrams
>>
Electrical Diagrams
>>
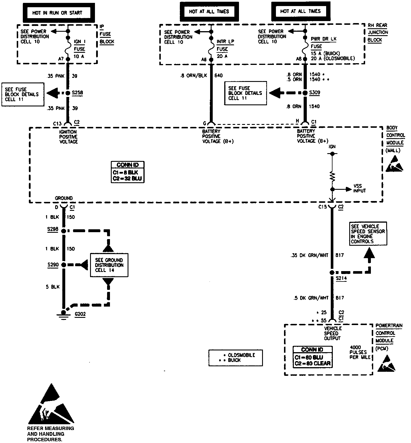
Power, Ground And Vehicle Speed Input
Power, Ground And Vehicle Speed Input
Power, Ground And Vehicle Speed Input: