Curiosii for ever!: Car repair manuals for everyone.

Engine Oil Level Sensor/Switch Diagnosis

Diagnostic Chart:




Diagnostic Chart:




Wiring Diagram:






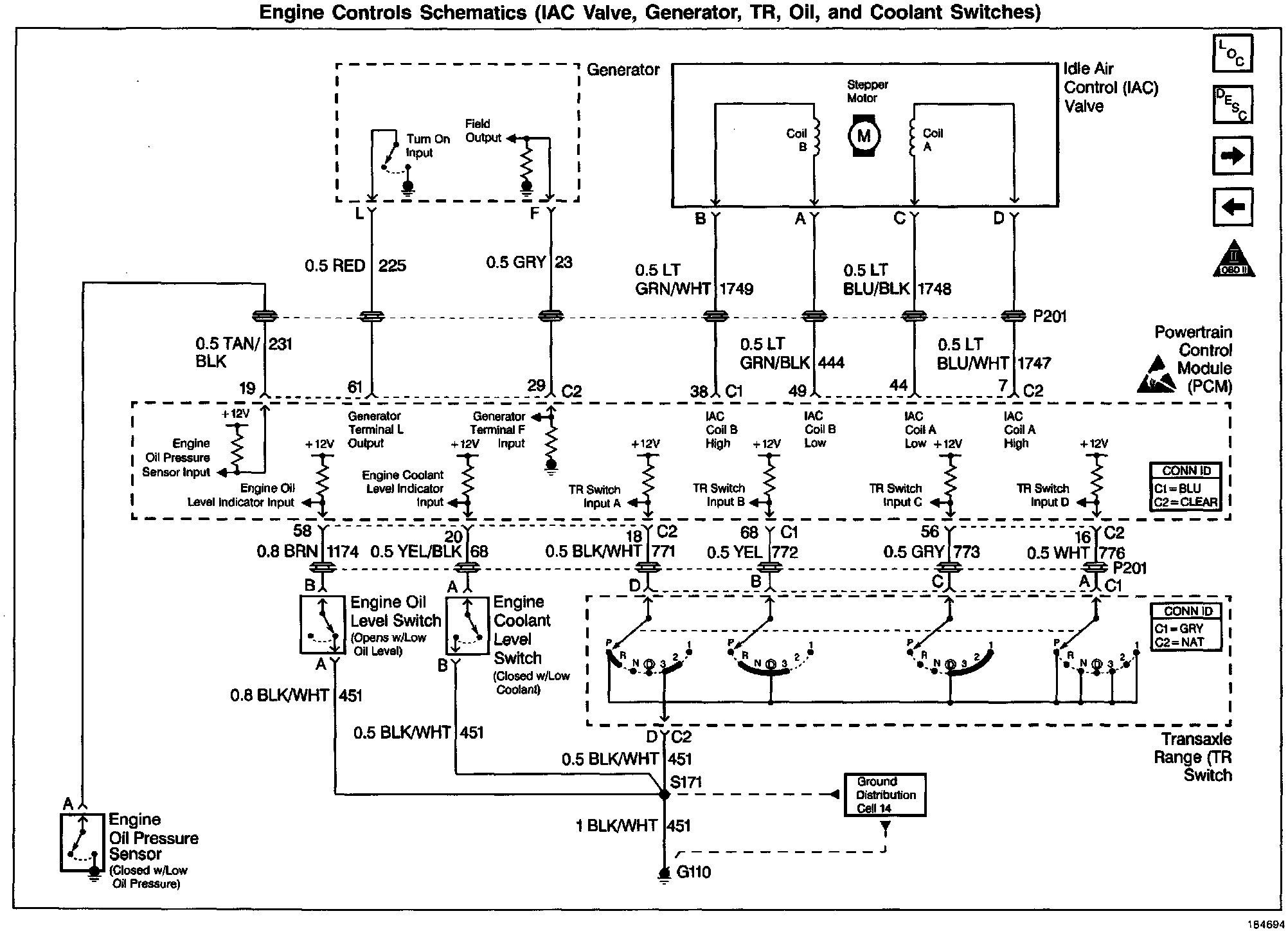
CIRCUIT DESCRIPTION

The Engine Oil Level Switch is a simple float switch that is grounded when the engine oil level is OK. The PCM checks the Engine Oil Level switch circuit at start-up. Before checking the state of the Engine Oil Level switch, the PCM performs a test routine based on time and engine coolant temperature to ensure that the engine oil has drained back into the sump. To test for low oil level at start-up, one of the following conditions must be present:

^ The engine coolant temperature must be greater than 15C° (59°F).

^ The engine coolant temperature at key ON must be at least 12°C (22°F) cooler than the engine coolant temperature at the last key OFF.

The Low Oil Level Lamp will be illuminated for about a minute when the PCM checks for low oil level and the Engine Oil Level switch indicates that a low oil level condition exists (Engine Oil Level switch circuit not grounded). When the ignition is first turned ON, the Instrument Panel Cluster (IPC) commands the Low Oil Level lamp ON for a brief period of time to test the bulb.


DIAGNOSTIC AIDS

For diagnosis of the instrument panel, perform the System Check in Instrument Panel and Guages / Testing and Inspection.

Check for the following conditions:

^ Poor connection at PCM or oil level sensor. Inspect harness connectors for backed out terminals, improper mating, broken locks, improperly formed or damaged terminals, and poor terminal to wire connection.

^ Damaged harness. Inspect the wiring harness for damage. If the harness appears to be OK, disconnect the PCM and turn the ignition ON. Observe a voltmeter connected to the affected PCM output circuit while moving connectors and wiring harnesses related to the PCM output circuit. A change in voltage will indicate the location of the fault.

^ Engine Oil Level Switch circuit: If the problem with the Low Oil Level lamp can not be isolated using the Engine Oil Level Switch Diagnostic table, use the PCM Controlled Lamps Diagnostic table.


TEST DESCRIPTION

Number(s) below refer to the step number(s) on the Diagnostic Chart:

11. This vehicle is equipped with a PCM which utilizes an Electrically Erasable Programmable Read Only Memory (EEPROM). When the PCM is being replaced, the new PCM must be programmed.

12. For the PCM to check engine oil level, start-up engine coolant temperature must be at least 12°C (22°F) cooler than the engine coolant temperature was last time the ignition was turned OFF. Allowing the engine to warm and then cool ensures that the PCM checks the engine oil level switch and that the information displayed on the scan tool is current.